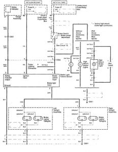
Acura TL (1999) – wiring diagrams – stop lamp

Acura TL (1999) – wiring diagrams – stop lamp

Year of productions:  1999

Stop lamp

Acura TL – wiring diagram – stop lamp

WARNING: Terminal and harness assignments for individual connectors will vary depending on vehicle equipment level, model, and market.