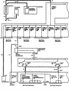
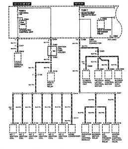
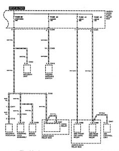
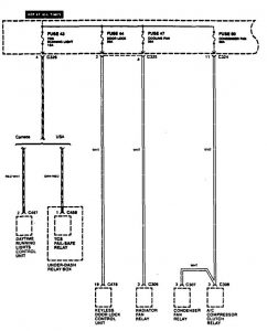
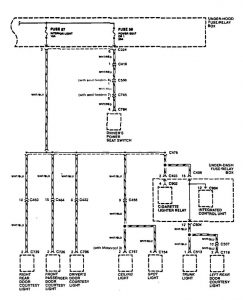
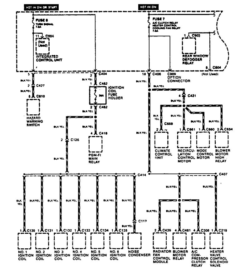
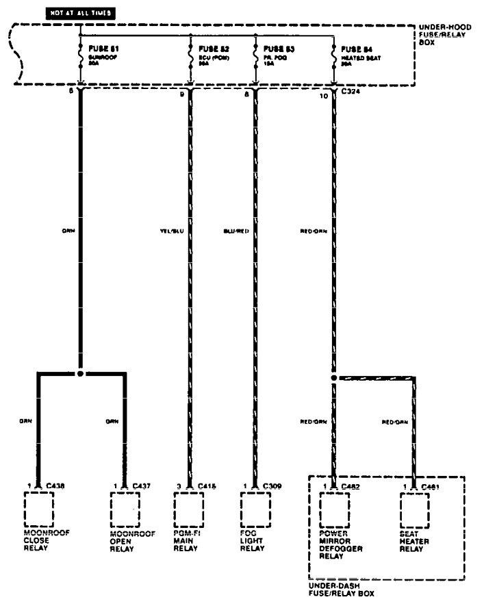
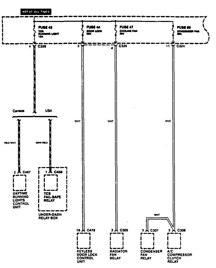
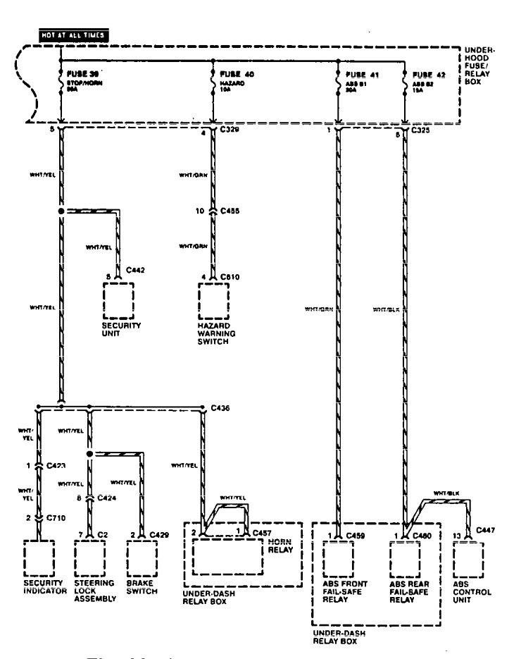
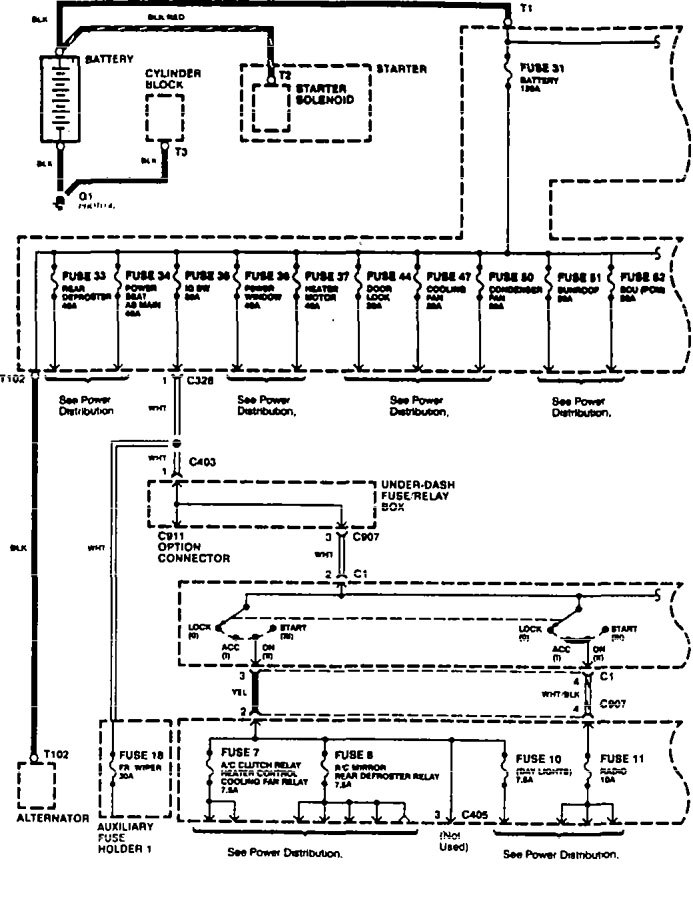
ura TL (1996 – 1997) – wiring diagrams – power distribution
Year of productions: 1996, 1997
Power distribution












WARNING: Terminal and harness assignments for individual connectors will vary depending on vehicle equipment level, model, and market.
Year of productions: 1996, 1997












WARNING: Terminal and harness assignments for individual connectors will vary depending on vehicle equipment level, model, and market.
Copyright © 2026 | MH Magazine WordPress Theme by MH Themes