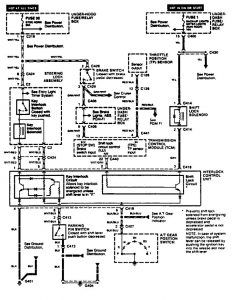
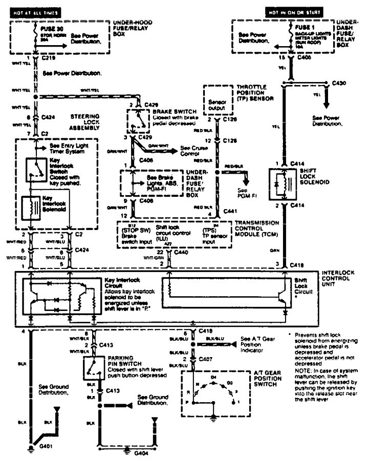
Acura TL (1995 – 1998) – wiring diagrams – shift interlock

Acura TL (1995 – 1998) – wiring diagrams – shift interlock

Year of productions:  1995, 1996, 1997, 1998

Shift interlock

Acura TL – wiring diagram – shift interlock

WARNING: Terminal and harness assignments for individual connectors will vary depending on vehicle equipment level, model, and market.