Acura TL (1995) – wiring diagrams – security/anti-theft
Year of productions: 1995
Security/anti-theft
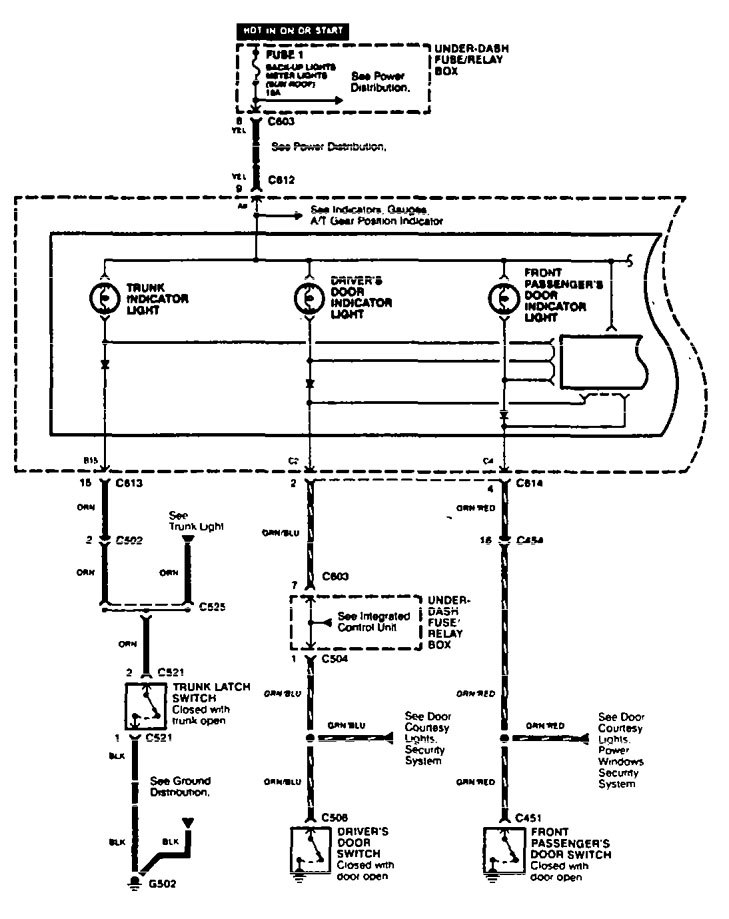
Version 1


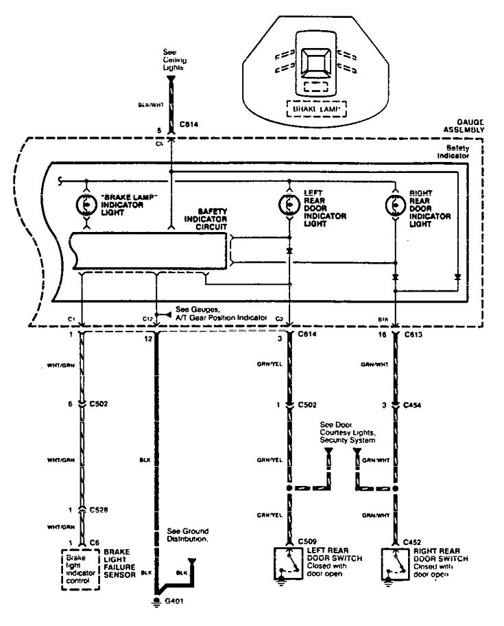
Version 2





WARNING: Terminal and harness assignments for individual connectors will vary depending on vehicle equipment level, model, and market.
