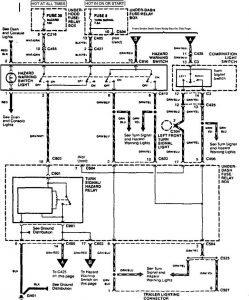
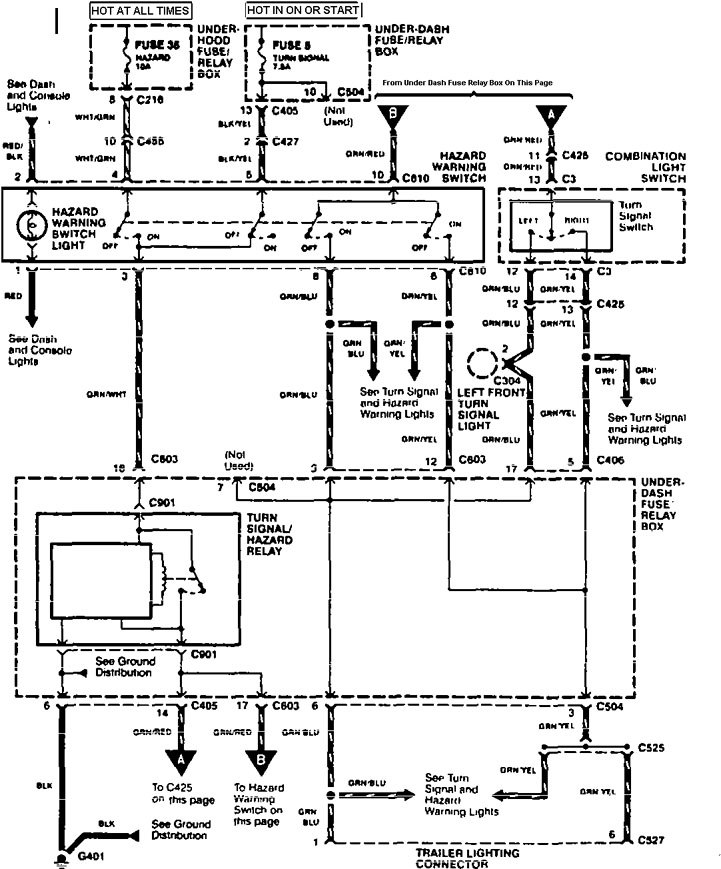
Acura TL (1995 – 1996) – wiring diagrams – trailer/camper adapter
Year of productions: 1995, 1996
Trailer/camper adapter


WARNING: Terminal and harness assignments for individual connectors will vary depending on vehicle equipment level, model, and market.
