Acura SLX (1998 – 1999) – wiring diagrams – power locks
Year of productions: 1998, 1999
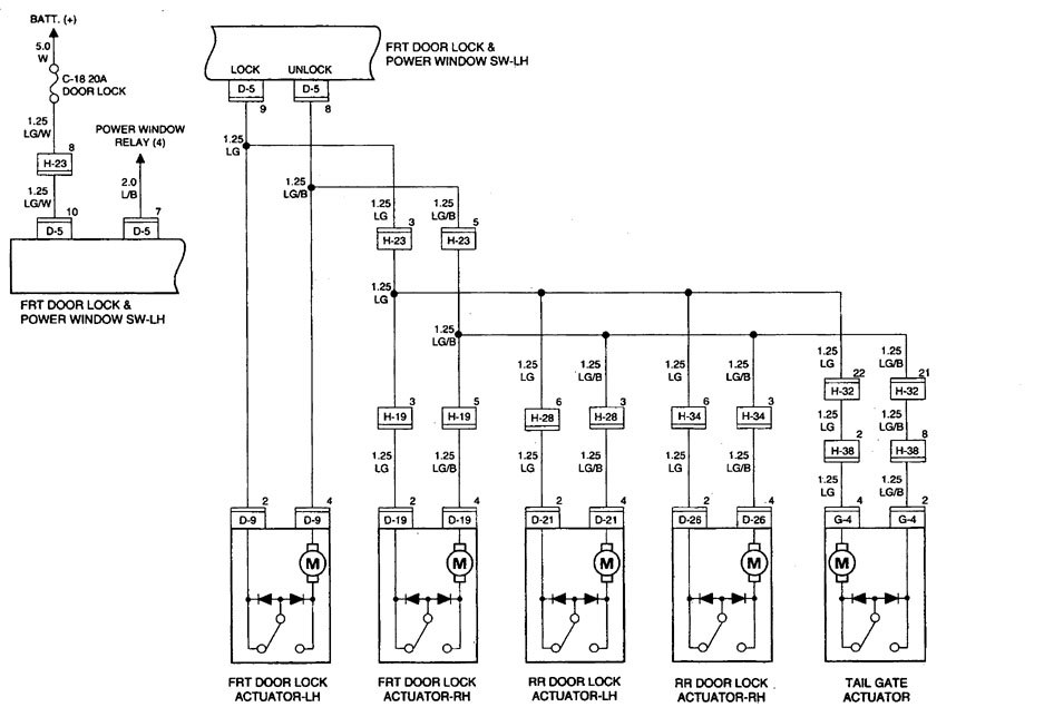
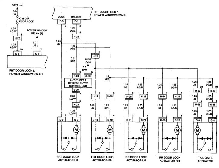
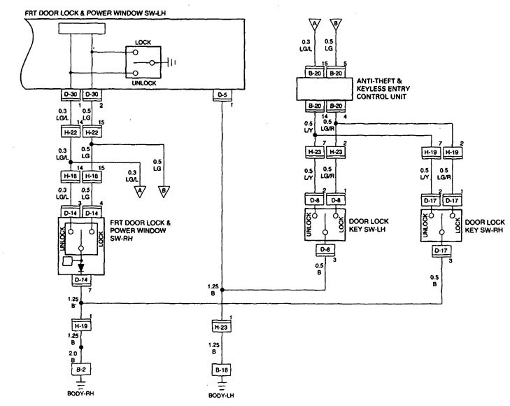
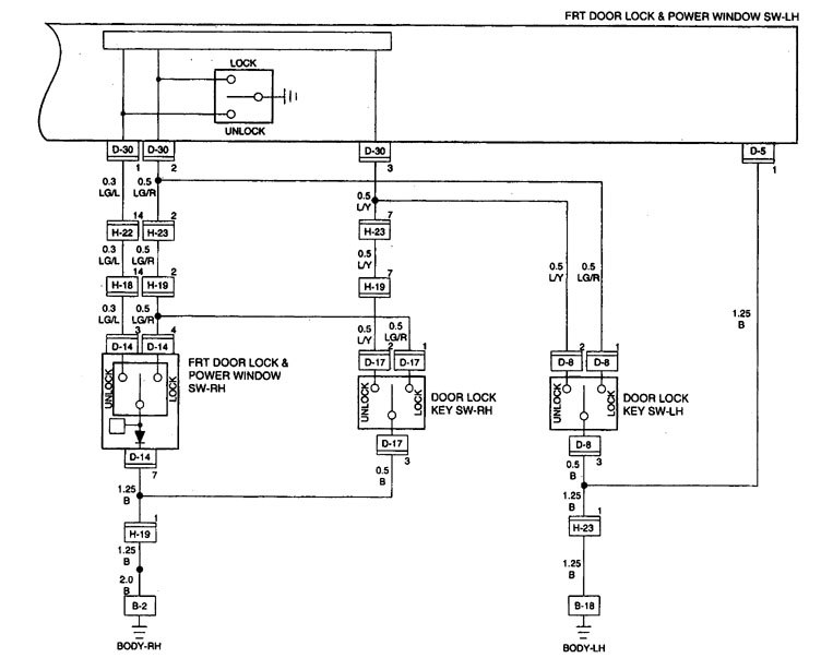
Power locks
Version 1


Version 2


WARNING: Terminal and harness assignments for individual connectors will vary depending on vehicle equipment level, model, and market.
