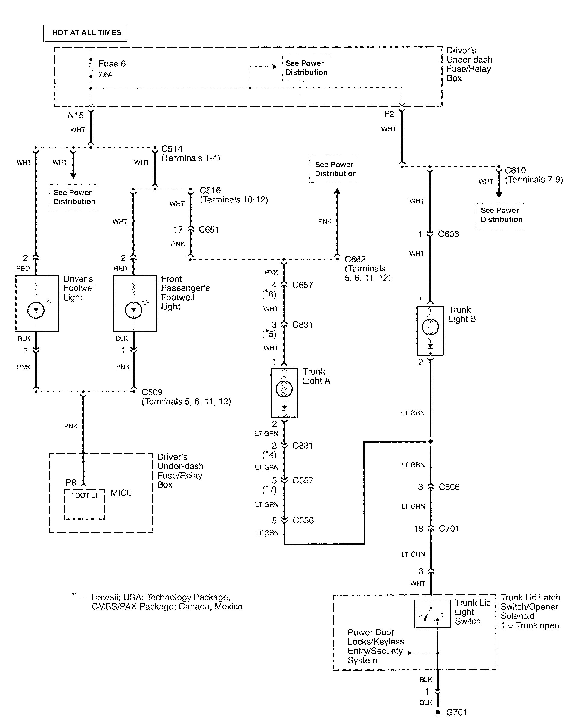
Acura RL (2010 – 2011) – wiring diagrams – luggage compartment lamps
Year of production: 2010, 2011
Luggage compartment lamps

WARNING: Terminal and harness assignments for individual connectors will vary depending on vehicle equipment level, model, and market.
