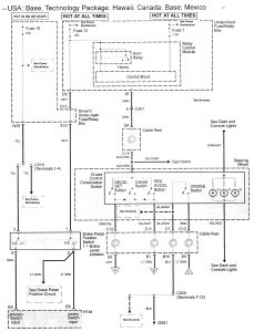
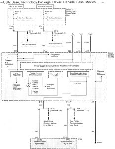
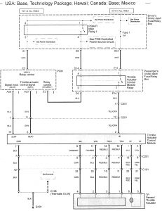
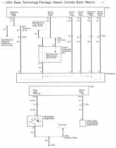
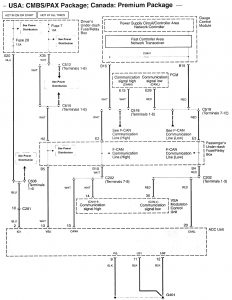
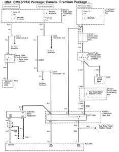
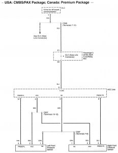
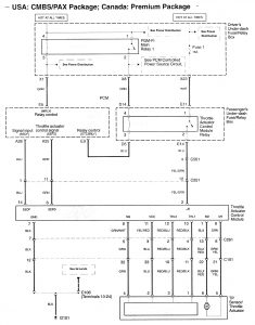
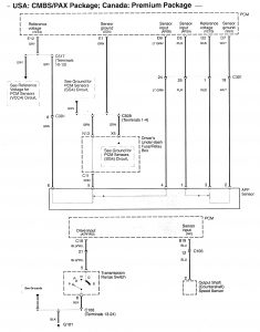
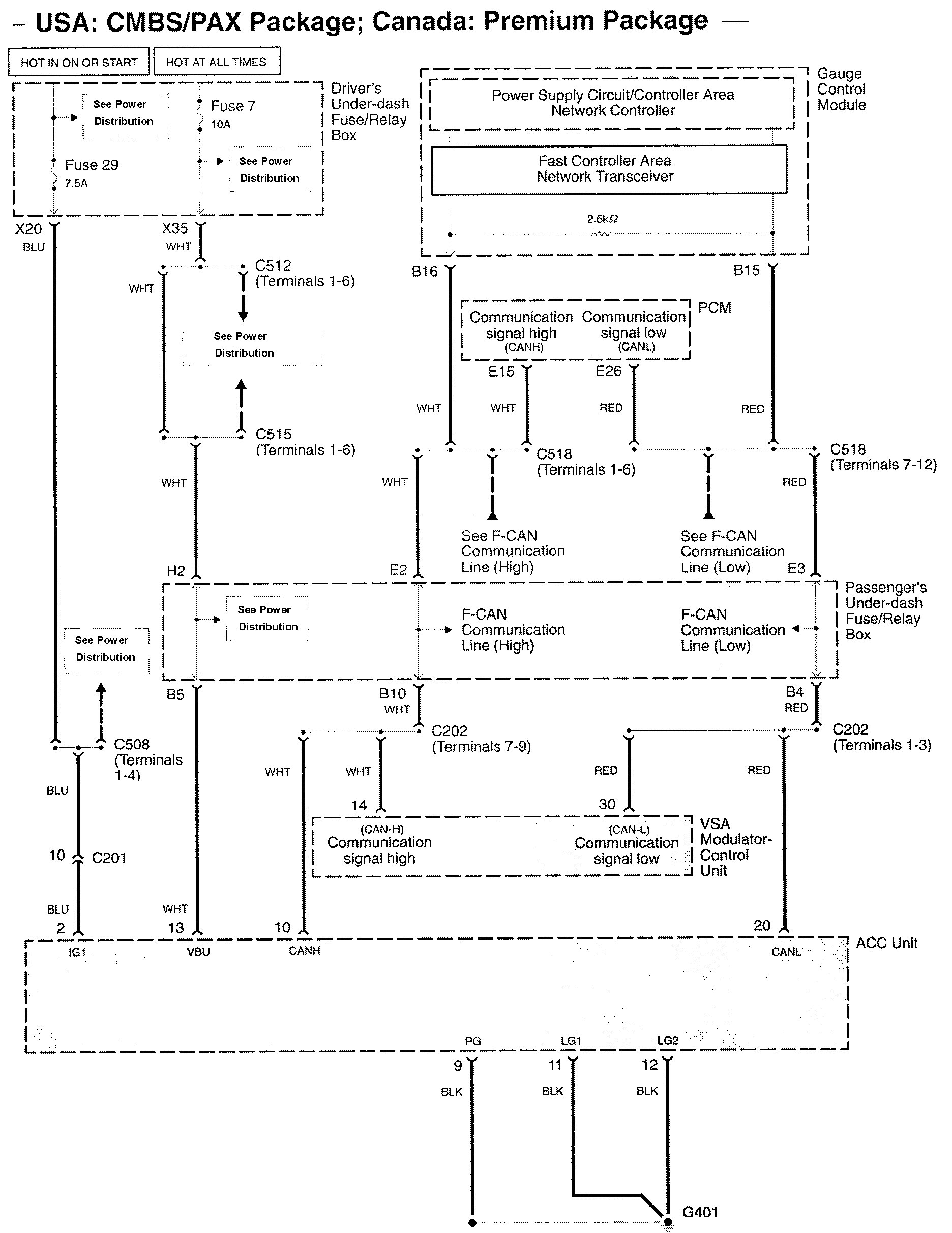
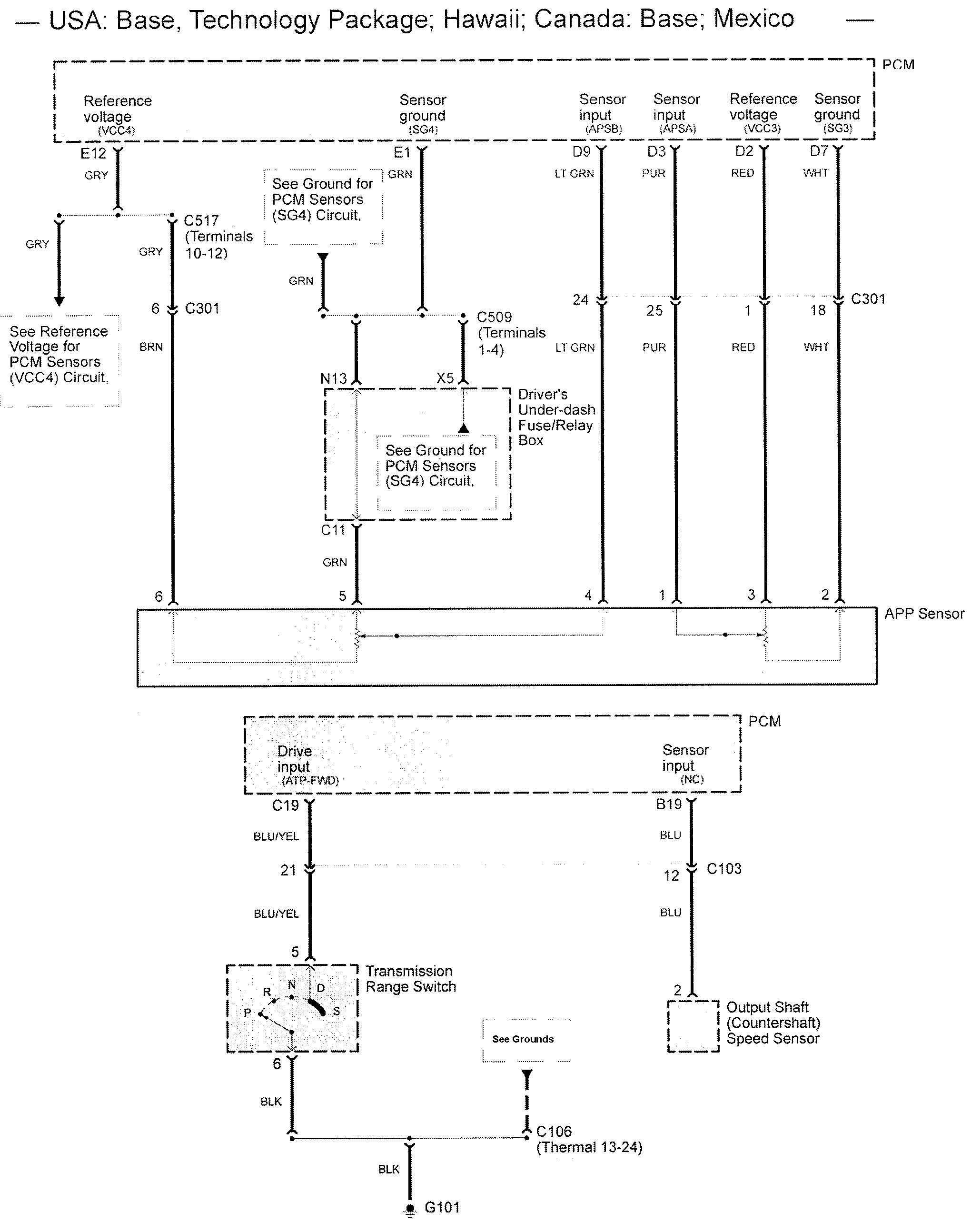
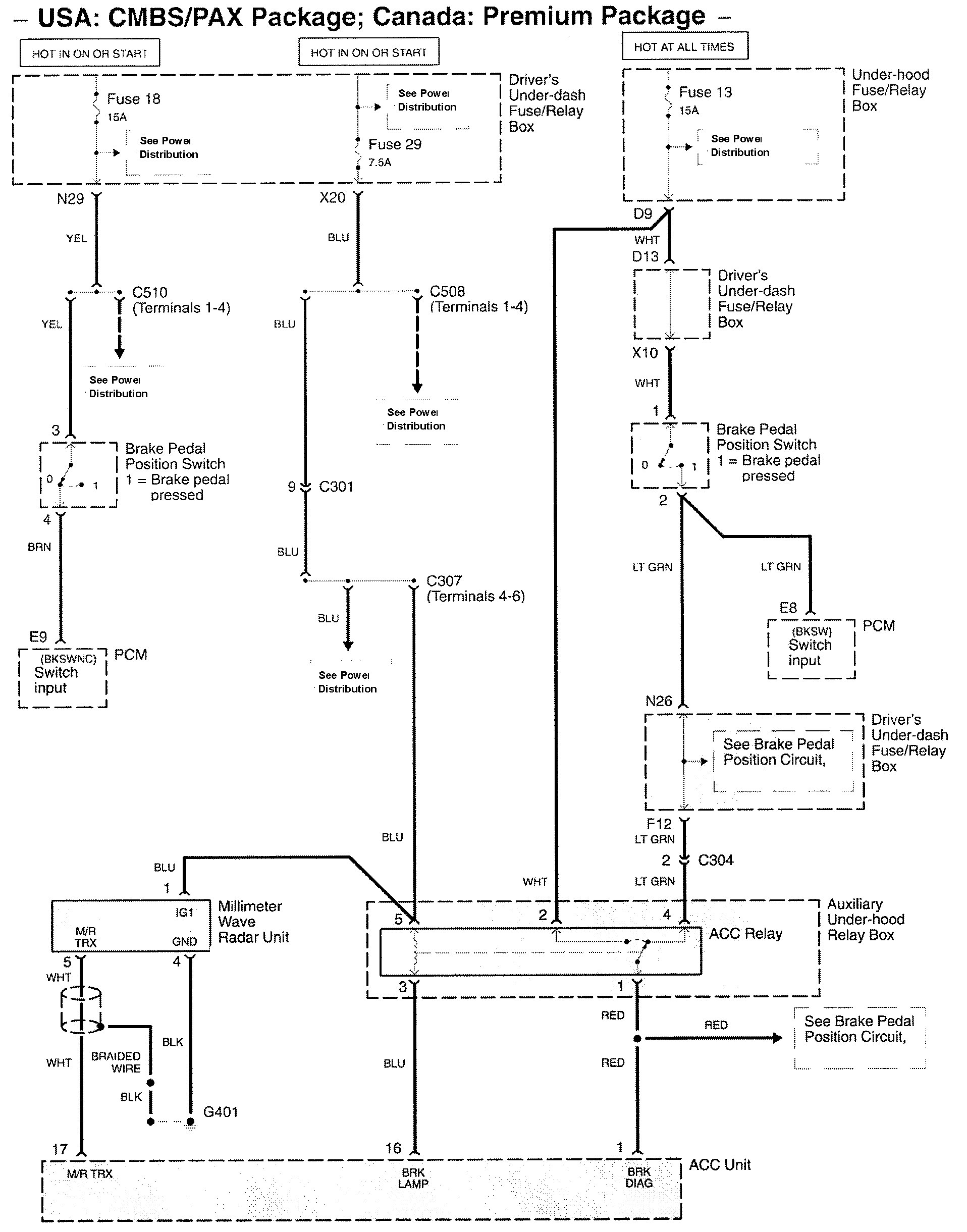
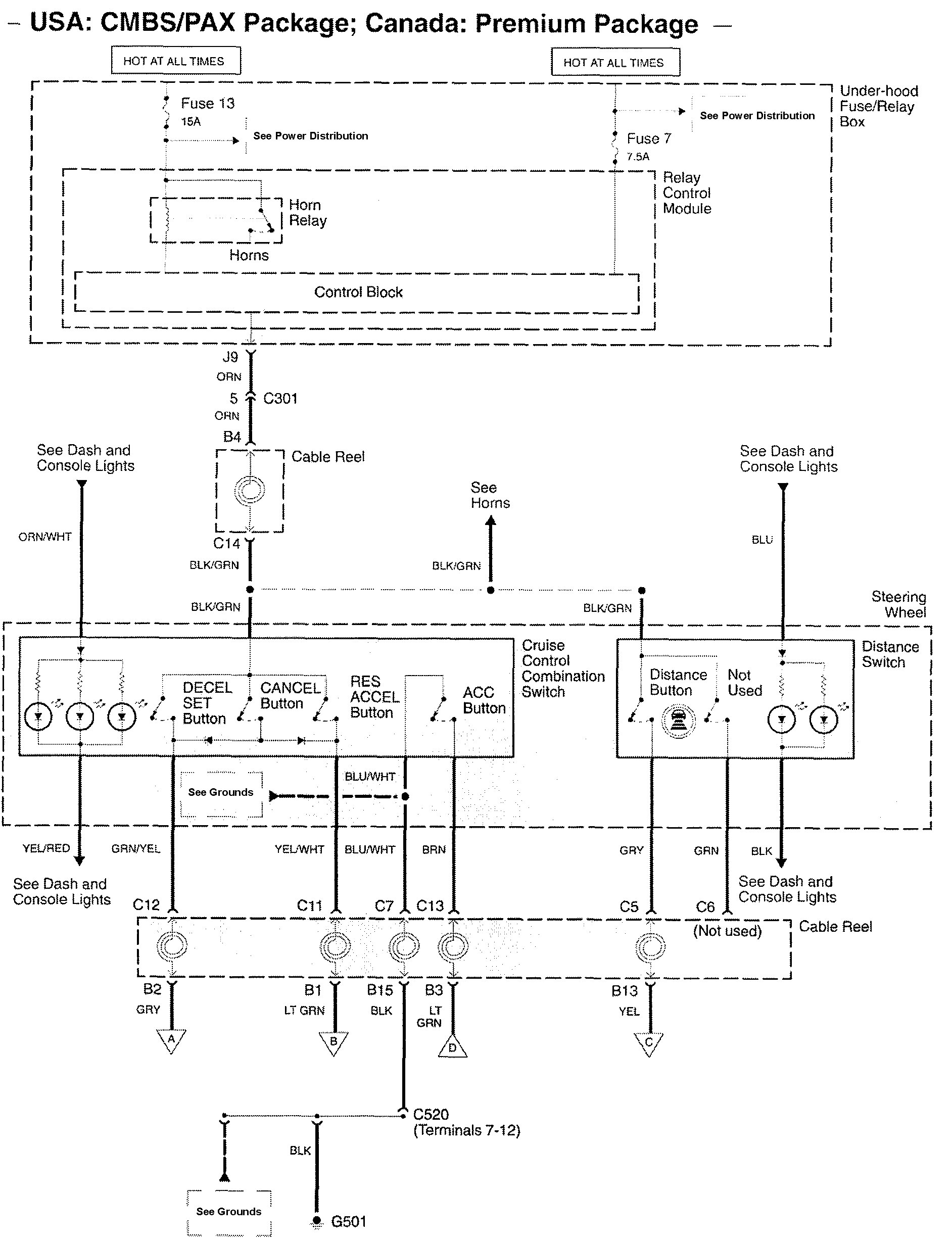
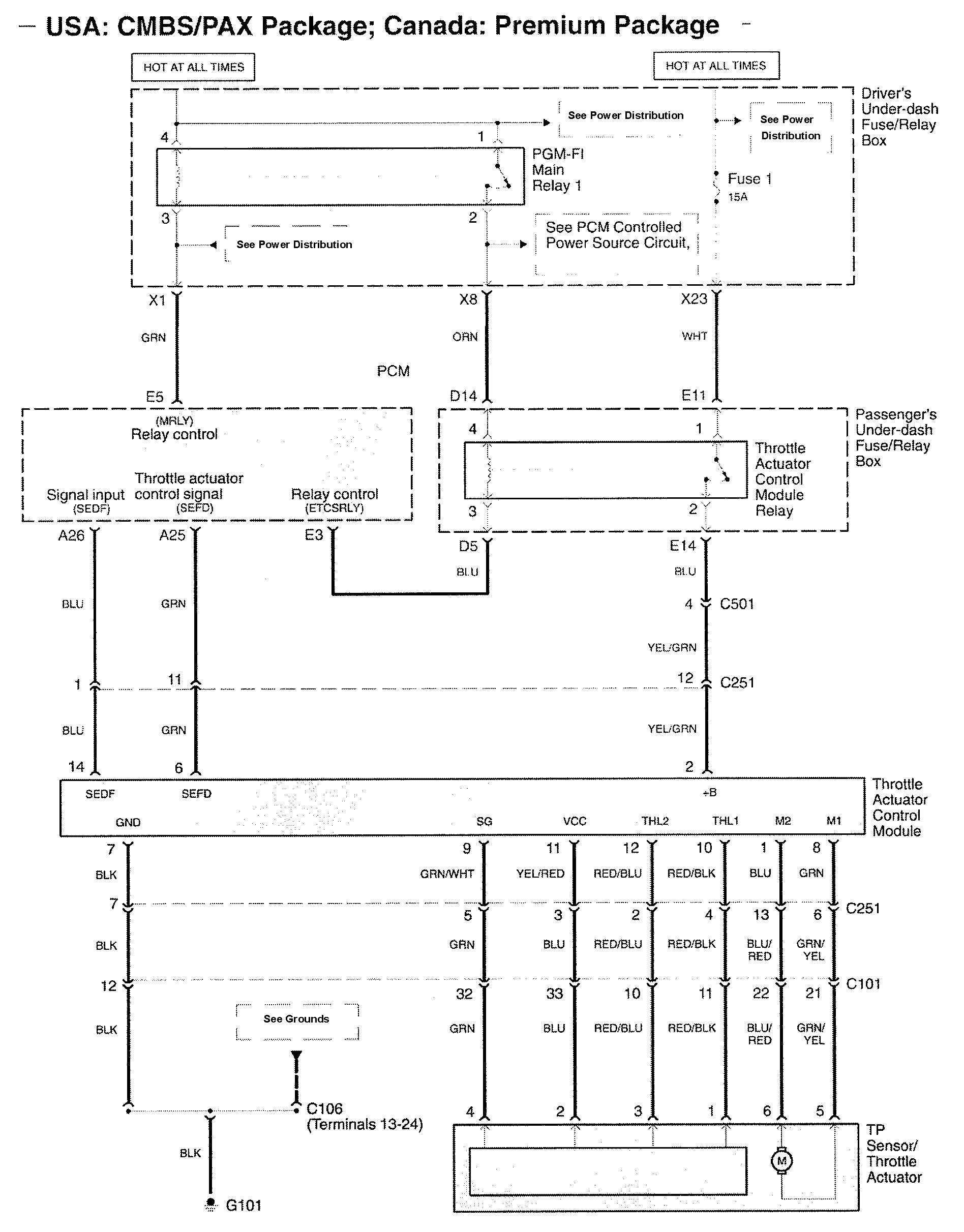
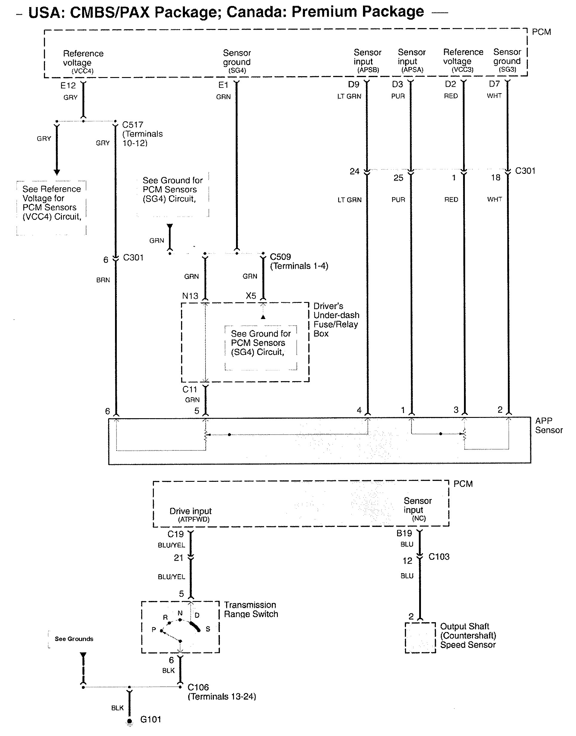
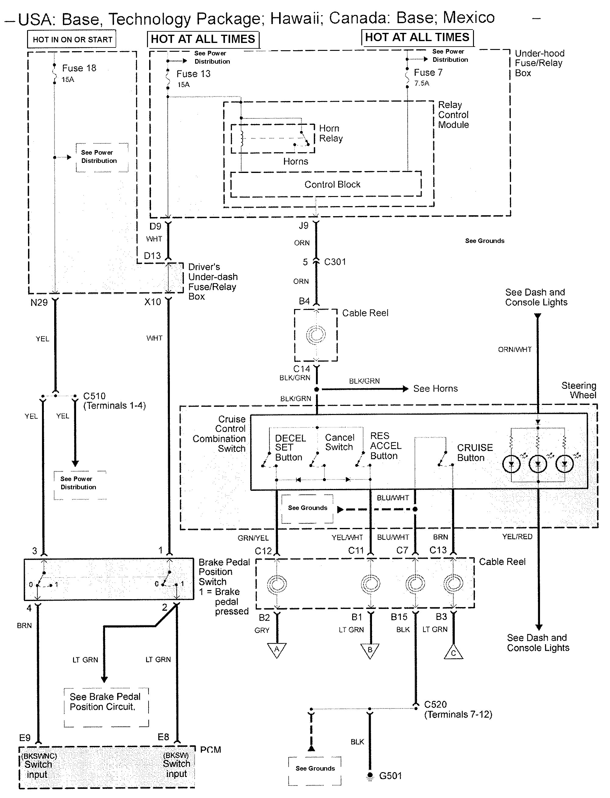
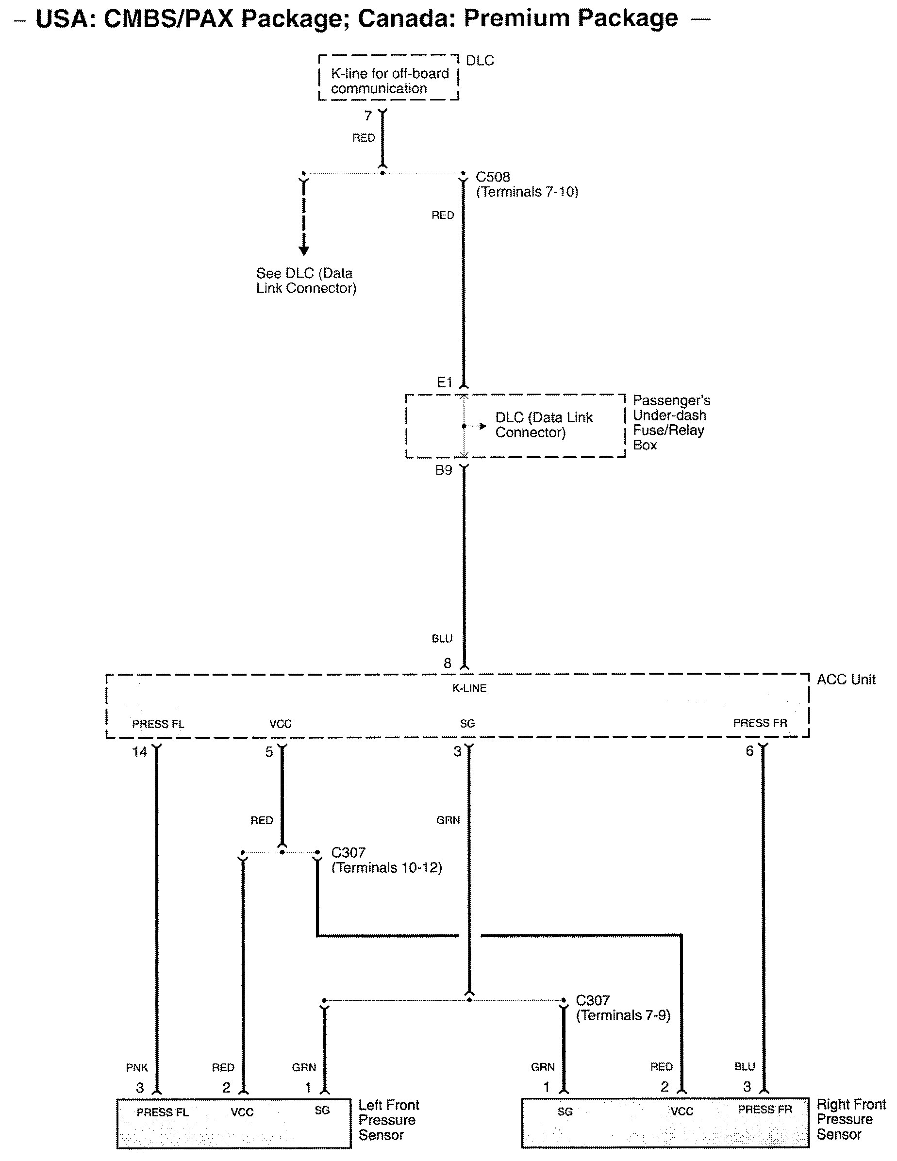
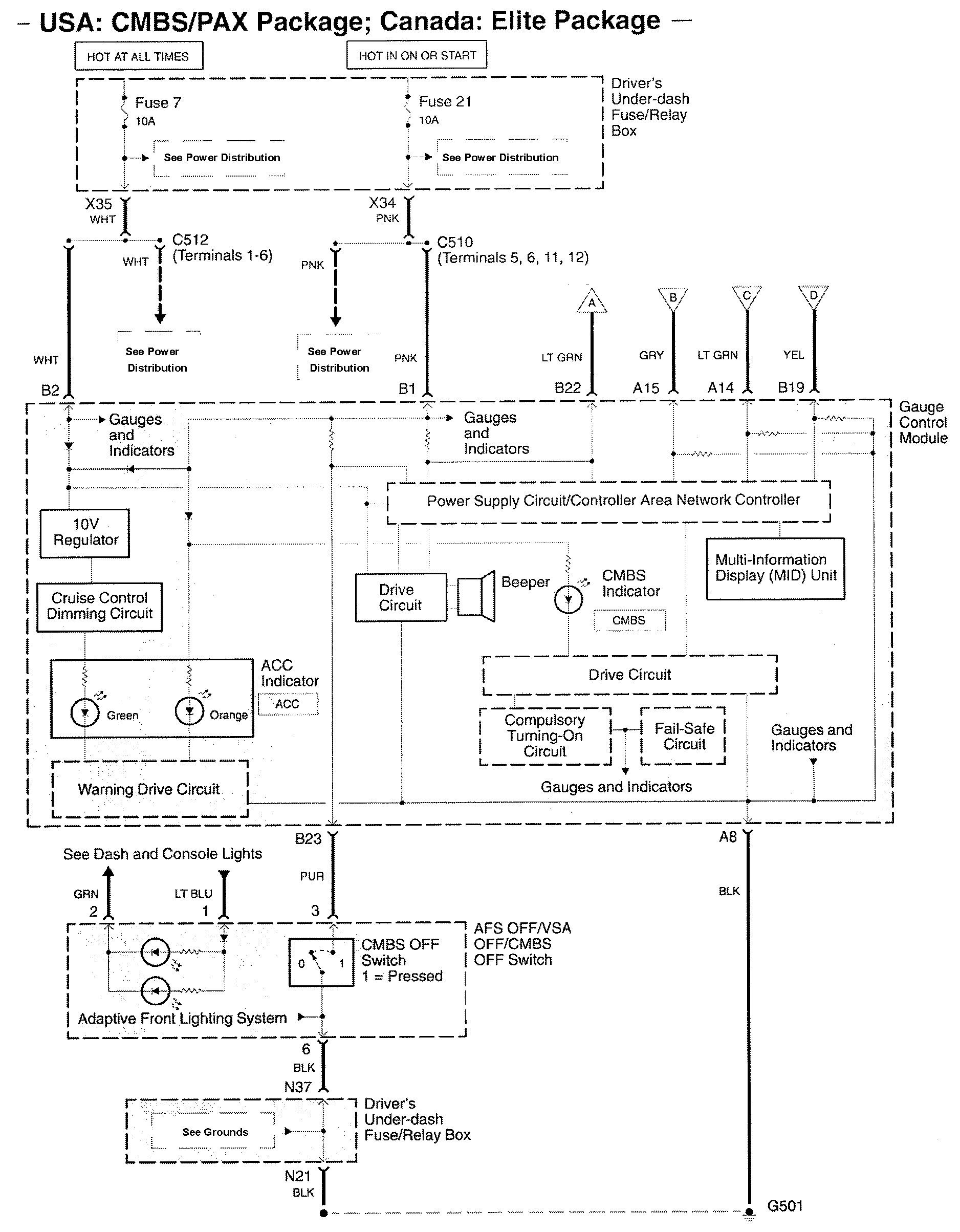
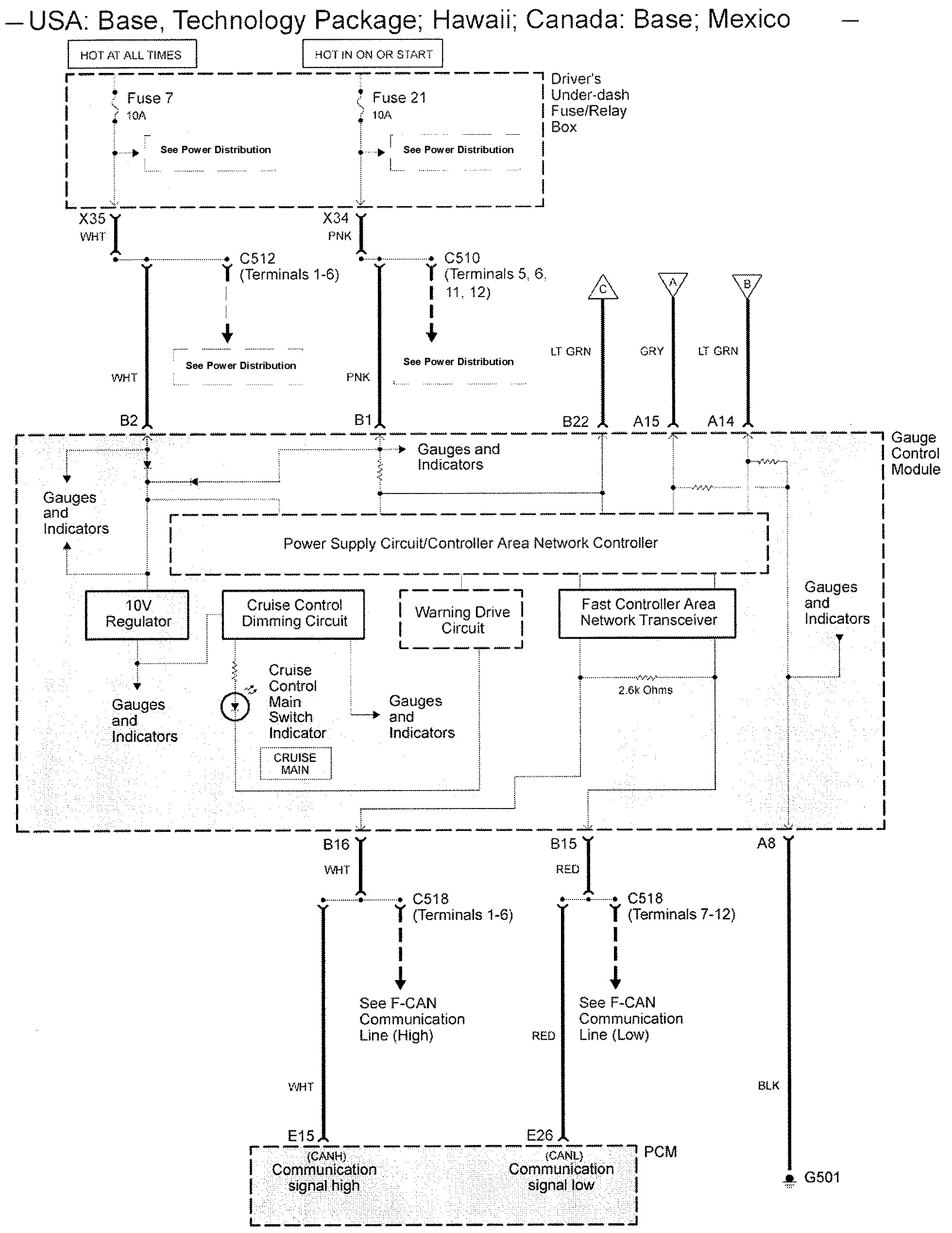
Acura RL (2009) – wiring diagrams – speed control
Year of productions: 2009
Speed control











WARNING: Terminal and harness assignments for individual connectors will vary depending on vehicle equipment level, model, and market.
Year of productions: 2009











WARNING: Terminal and harness assignments for individual connectors will vary depending on vehicle equipment level, model, and market.
Copyright © 2026 | MH Magazine WordPress Theme by MH Themes