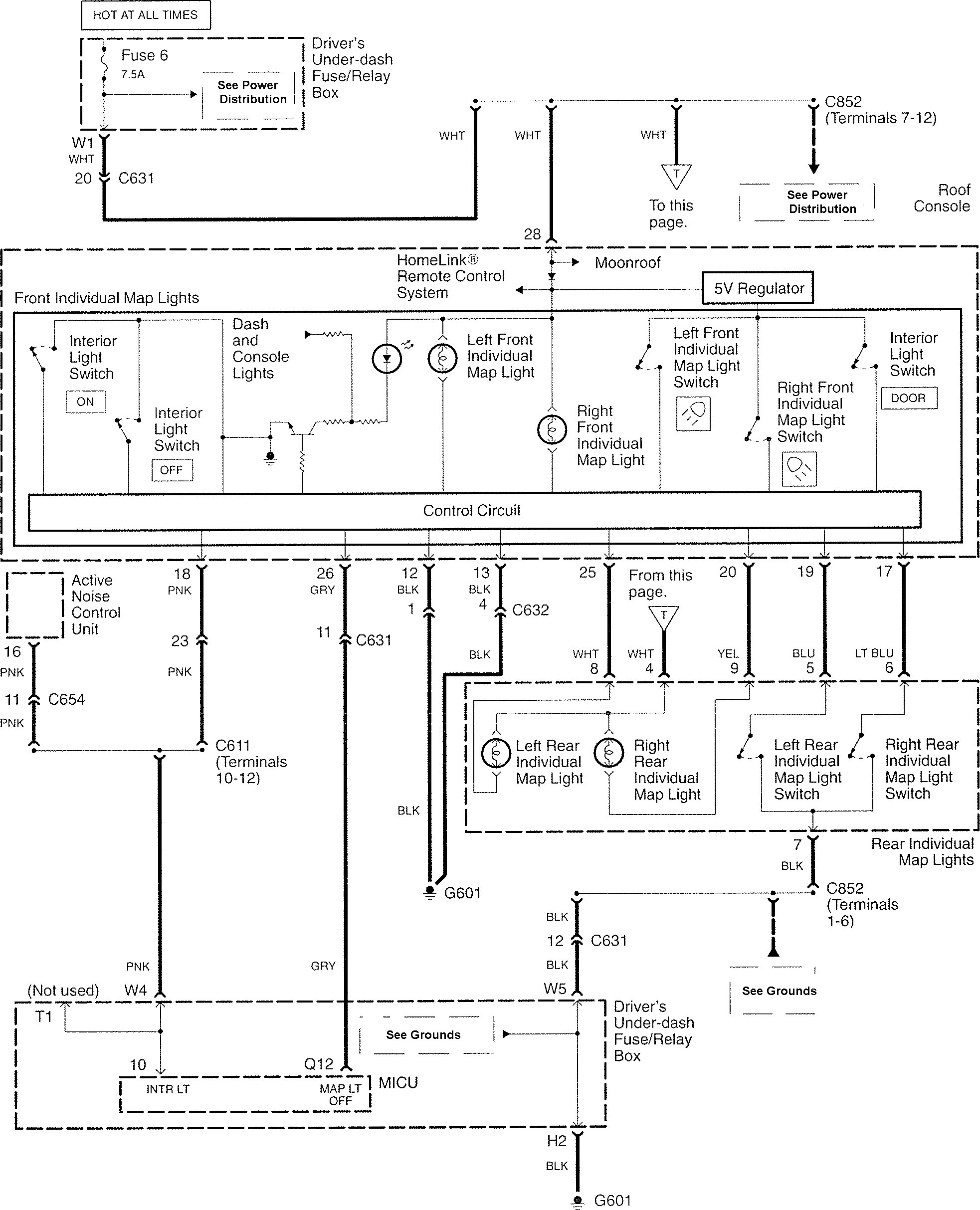
Acura RL (2008 – 2011) – wiring diagram – map lamp
Year of productions: 2008, 2009, 2010, 2011
Map lamp

WARNING: Terminal and harness assignments for individual connectors will vary depending on vehicle equipment level, model, and market.
Copyright © 2025 | MH Magazine WordPress Theme by MH Themes