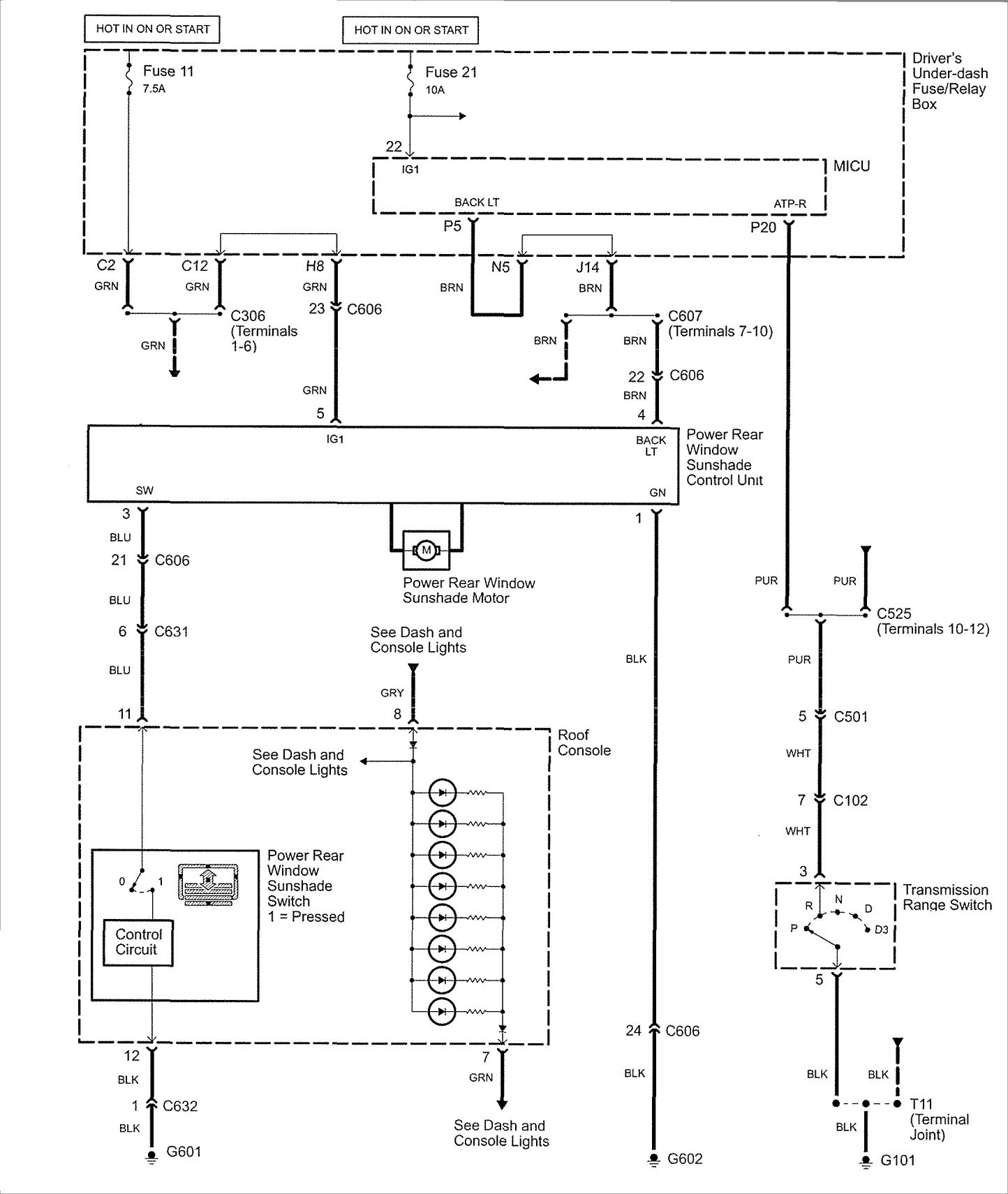
Acura RL (2007 – 2008) – wiring diagrams – rear window sunshade
Year of productions: 2007, 2008
Rear window sunshade

WARNING: Terminal and harness assignments for individual connectors will vary depending on vehicle equipment level, model, and market.
