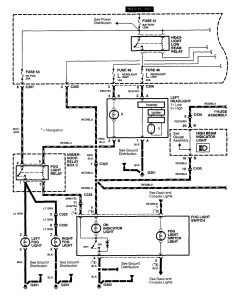
Acura RL (2003 – 2004) – wiring diagrams – fog lamps
Year of production: 2003, 2004
Fog lamps



WARNING: Terminal and harness assignments for individual connectors will vary depending on vehicle equipment level, model, and market.
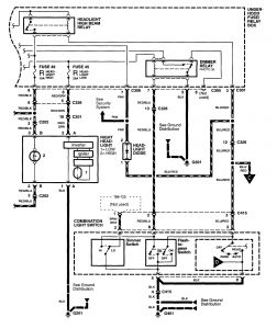
Year of production: 2003, 2004



WARNING: Terminal and harness assignments for individual connectors will vary depending on vehicle equipment level, model, and market.
Copyright © 2025 | MH Magazine WordPress Theme by MH Themes