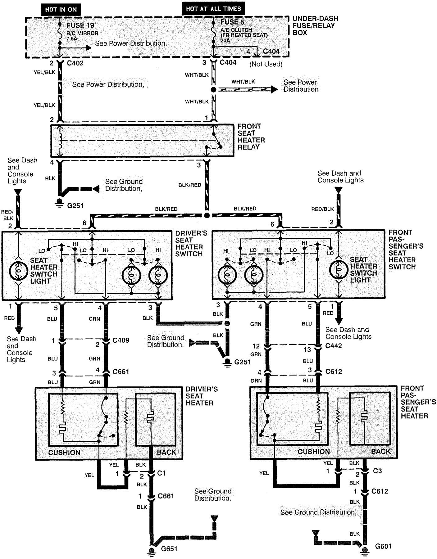
Acura RL (1999) – wiring diagrams – heated seats
Year of productions: 1999
Heated seats

WARNING: Terminal and harness assignments for individual connectors will vary depending on vehicle equipment level, model, and market.
Copyright © 2025 | MH Magazine WordPress Theme by MH Themes