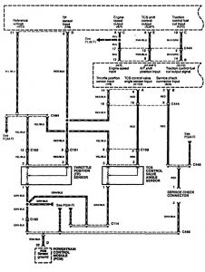
Acura RL (1996 – 1999) – wiring diagrams – traction controls
Year of productions: 1996, 1997, 1998, 1999
Traction controls




WARNING: Terminal and harness assignments for individual connectors will vary depending on vehicle equipment level, model, and market.
