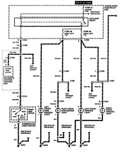
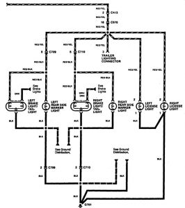
Acura RL (1996 – 1998) – wiring diagrams – side marker lamp
Year of production: 1996, 1997, 1998
Side marker lamp


WARNING: Terminal and harness assignments for individual connectors will vary depending on vehicle equipment level, model, and market.
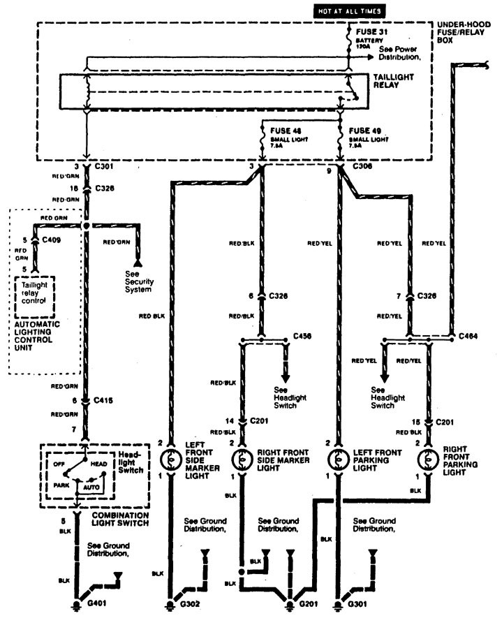
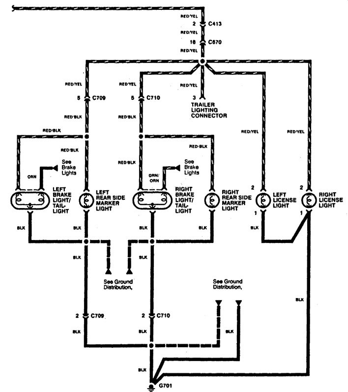
Year of production: 1996, 1997, 1998


WARNING: Terminal and harness assignments for individual connectors will vary depending on vehicle equipment level, model, and market.
Copyright © 2026 | MH Magazine WordPress Theme by MH Themes