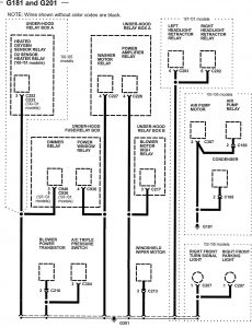
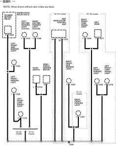
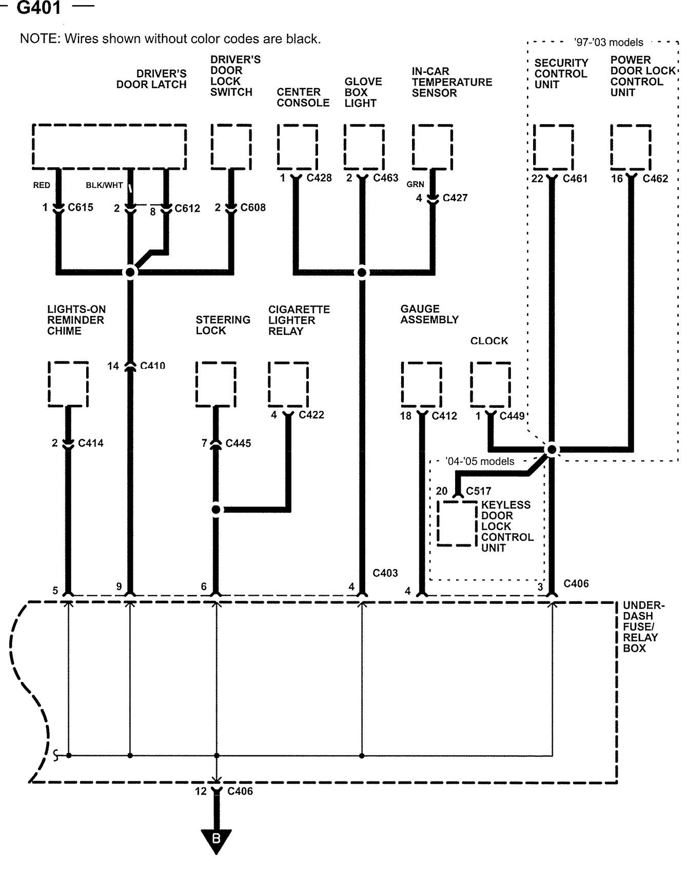
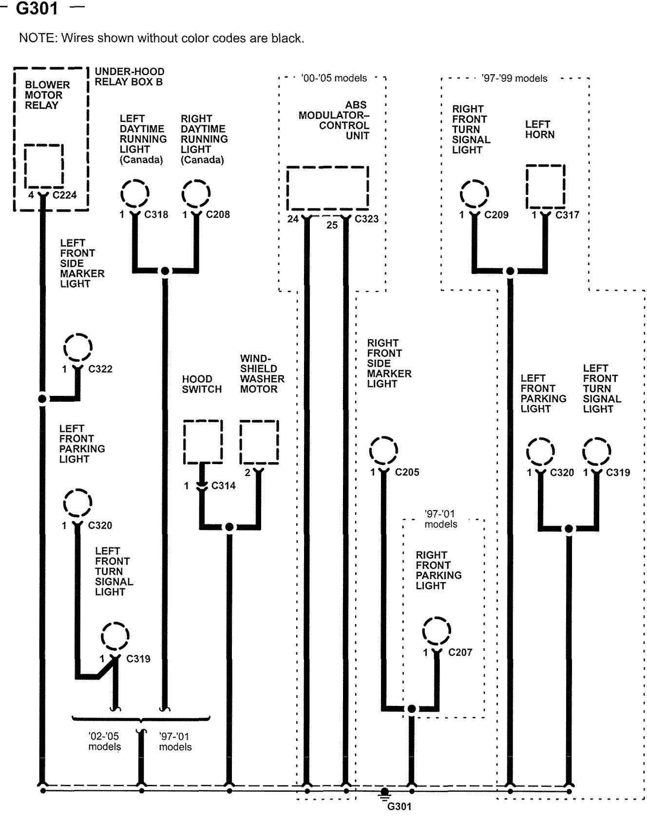
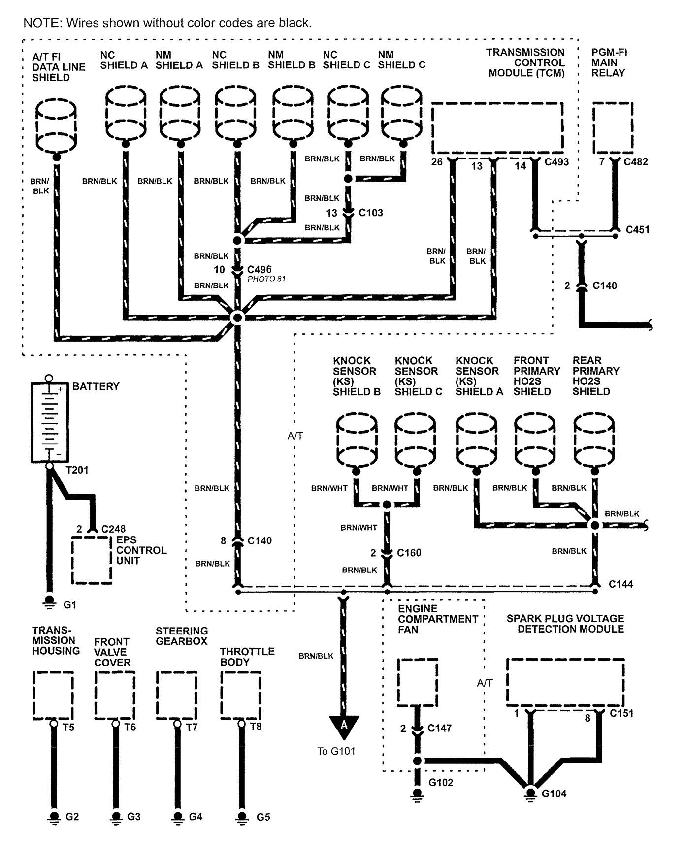
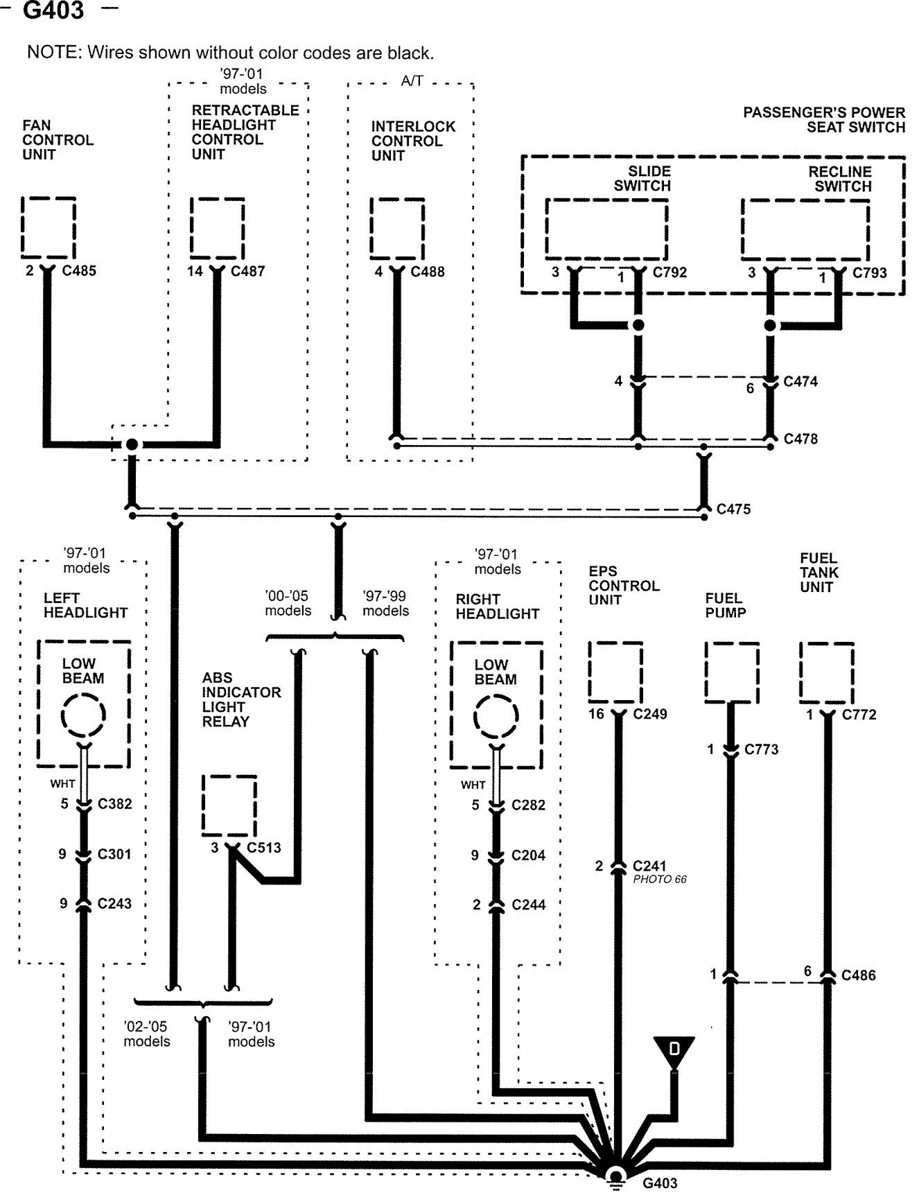
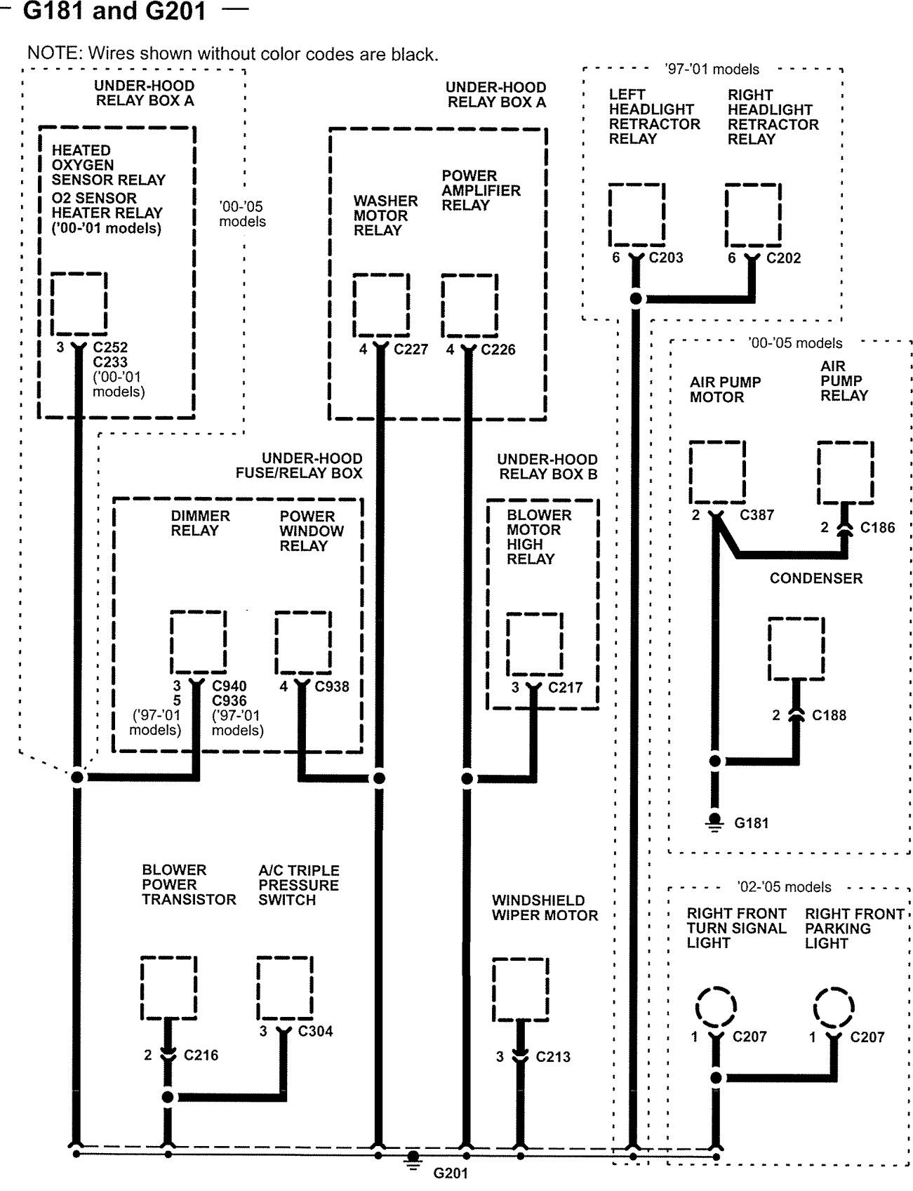
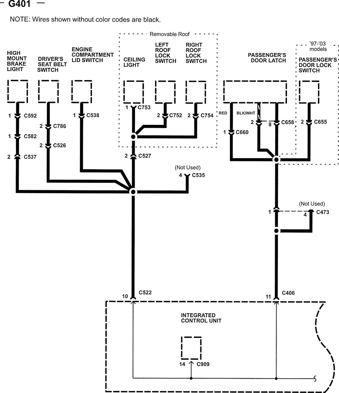
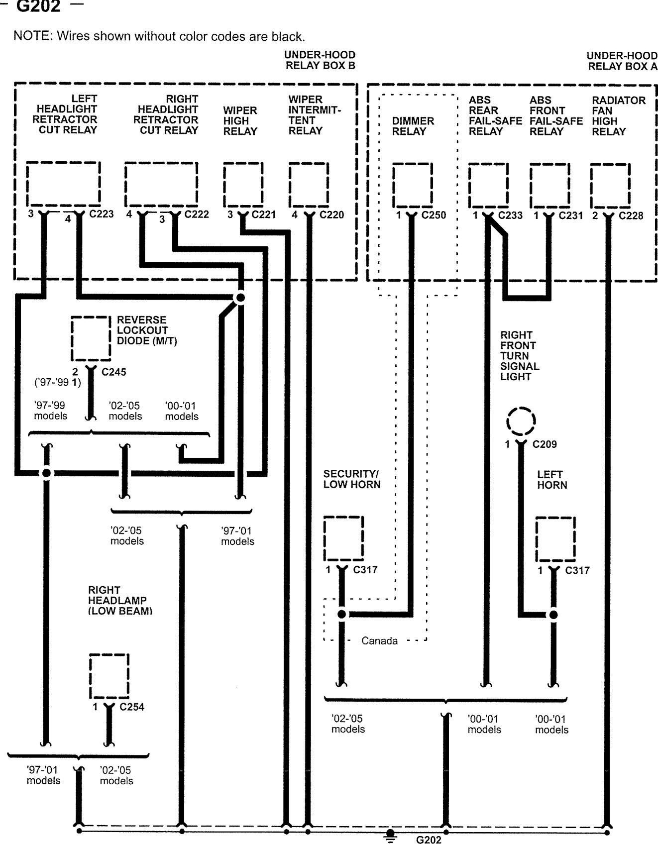
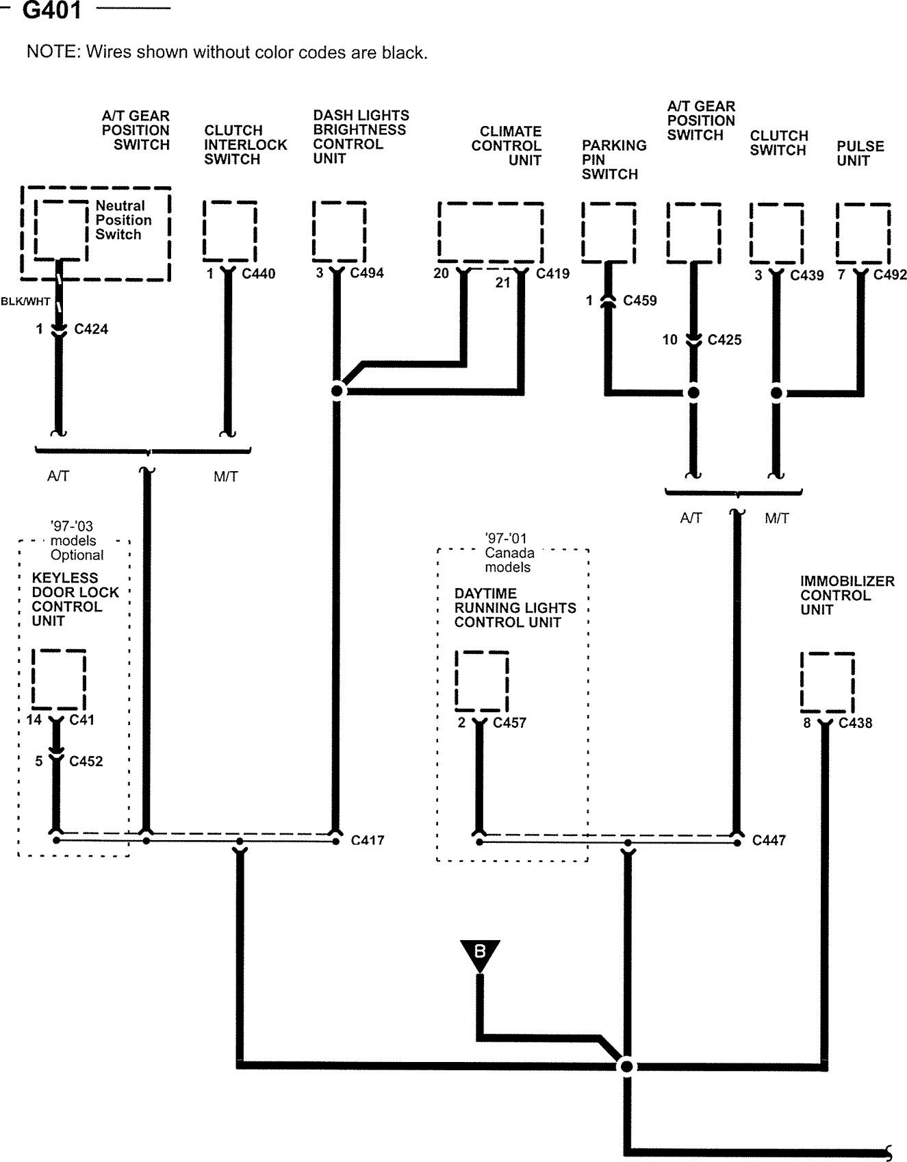
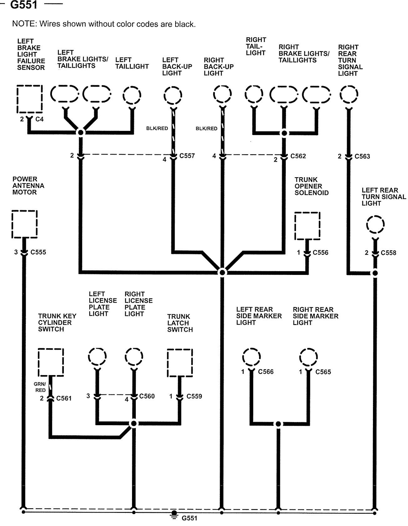
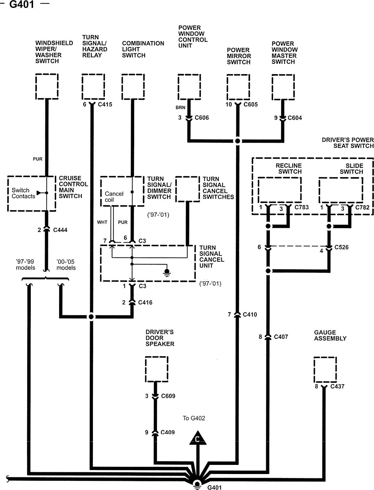
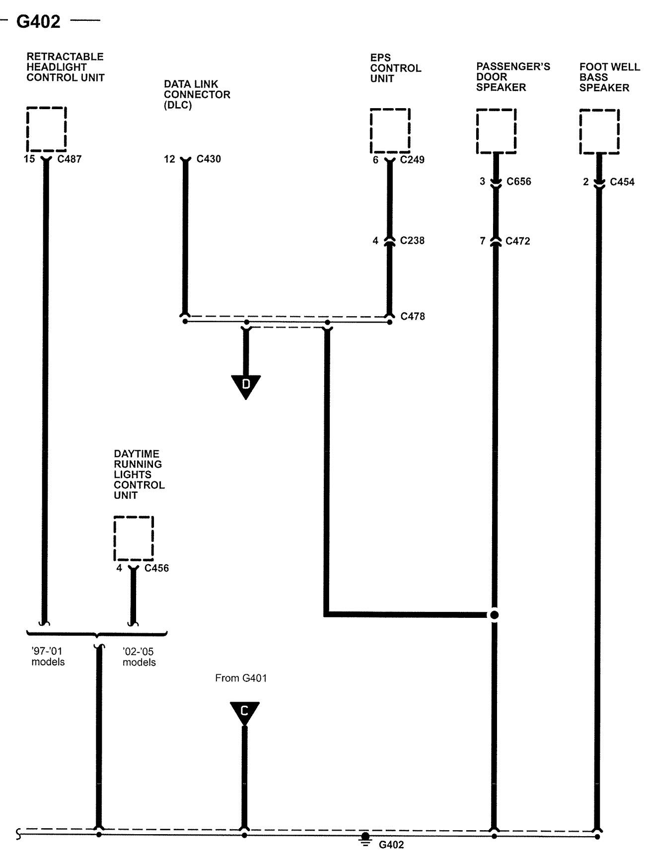
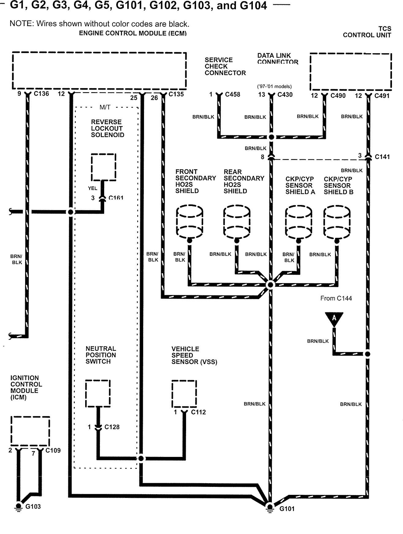
Acura NSX (2005) – wiring diagrams – ground distribution
Year of productions: 2005
Ground distribution














WARNING: Terminal and harness assignments for individual connectors will vary depending on vehicle equipment level, model, and market.
Year of productions: 2005














WARNING: Terminal and harness assignments for individual connectors will vary depending on vehicle equipment level, model, and market.
Copyright © 2026 | MH Magazine WordPress Theme by MH Themes