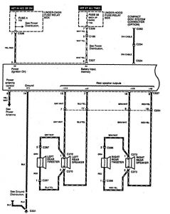
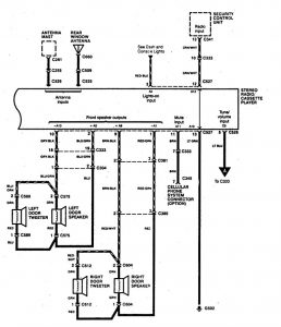
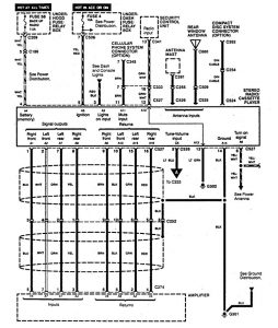
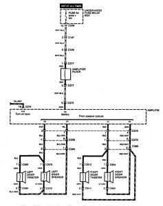
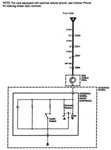
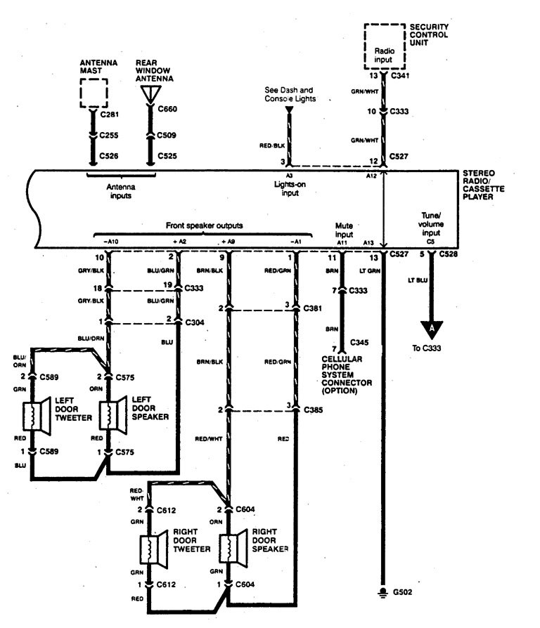
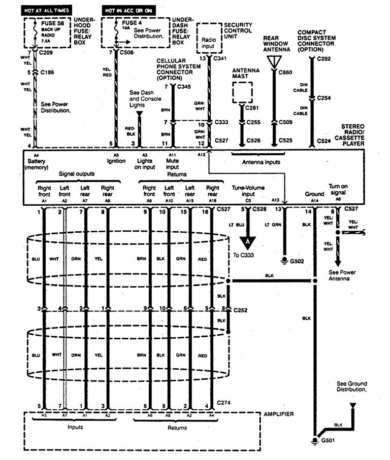
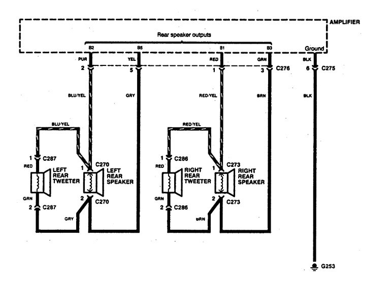
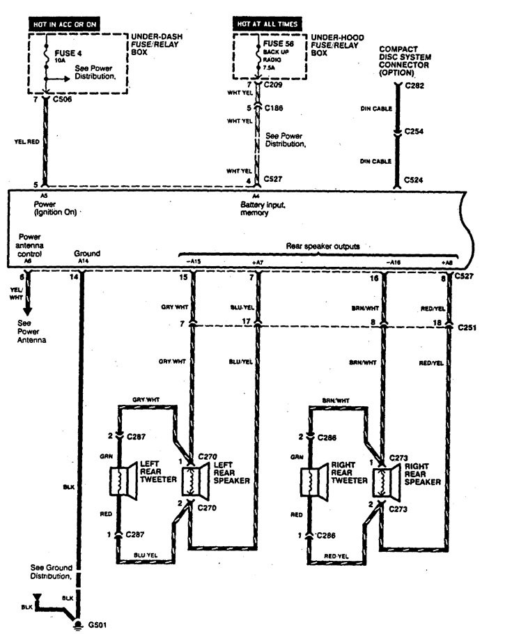
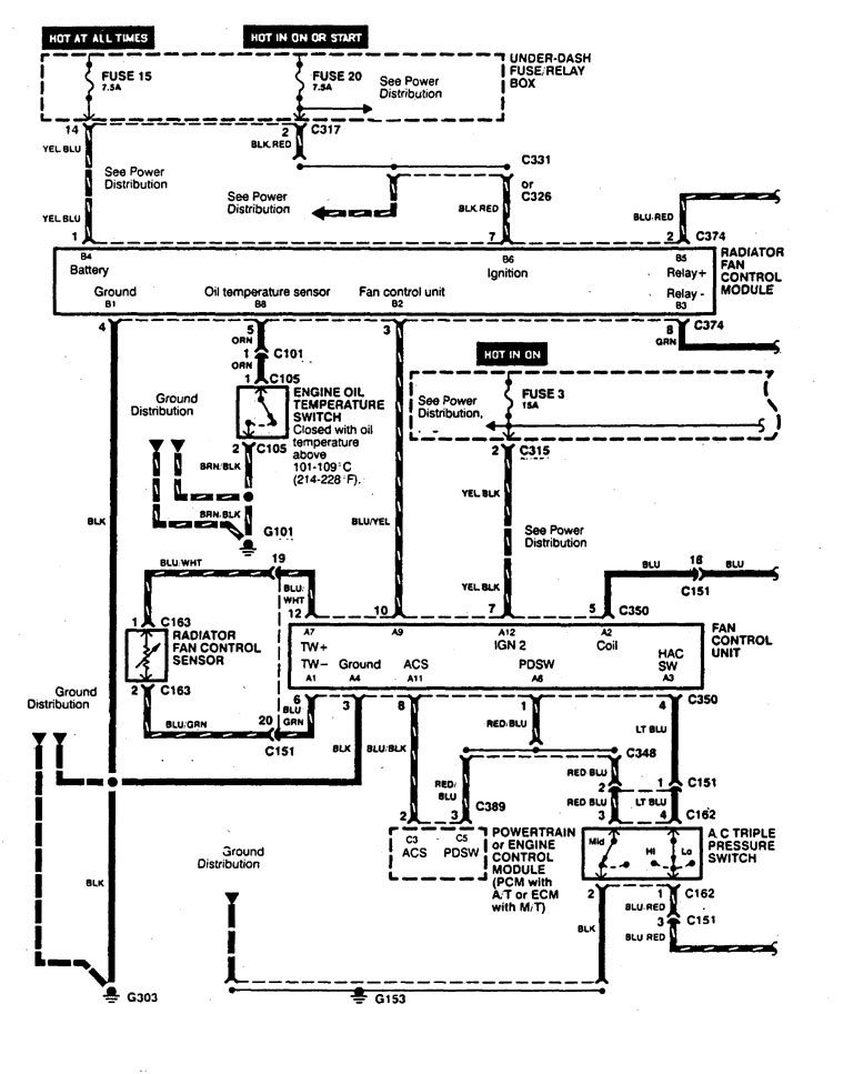
Acura Legend (1995) – wiring diagram – audio
Year of productions: 1995
Audio
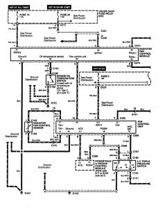
Version 1


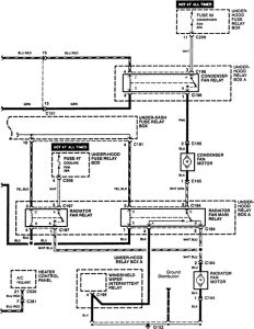
Version 2


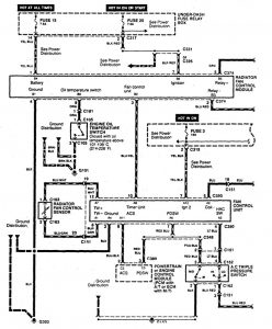
Version 3


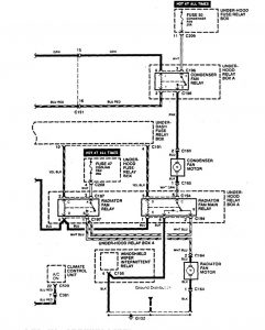
Version 4



Version 5

WARNING: Terminal and harness assignments for individual connectors will vary depending on vehicle equipment level, model, and market.
