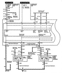
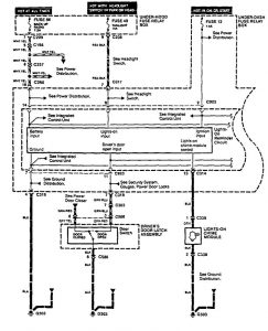
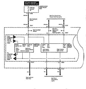
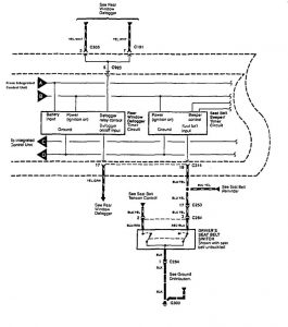
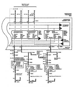
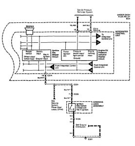
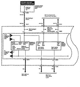
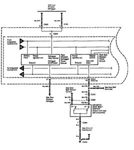
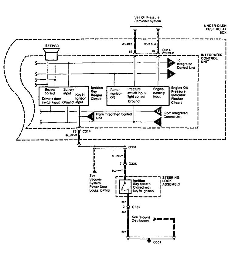
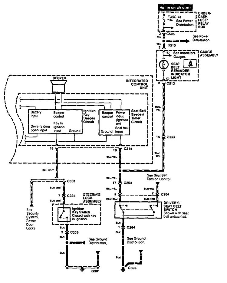
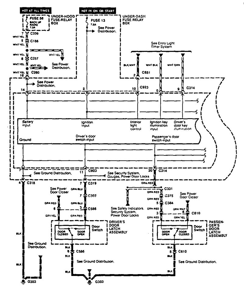
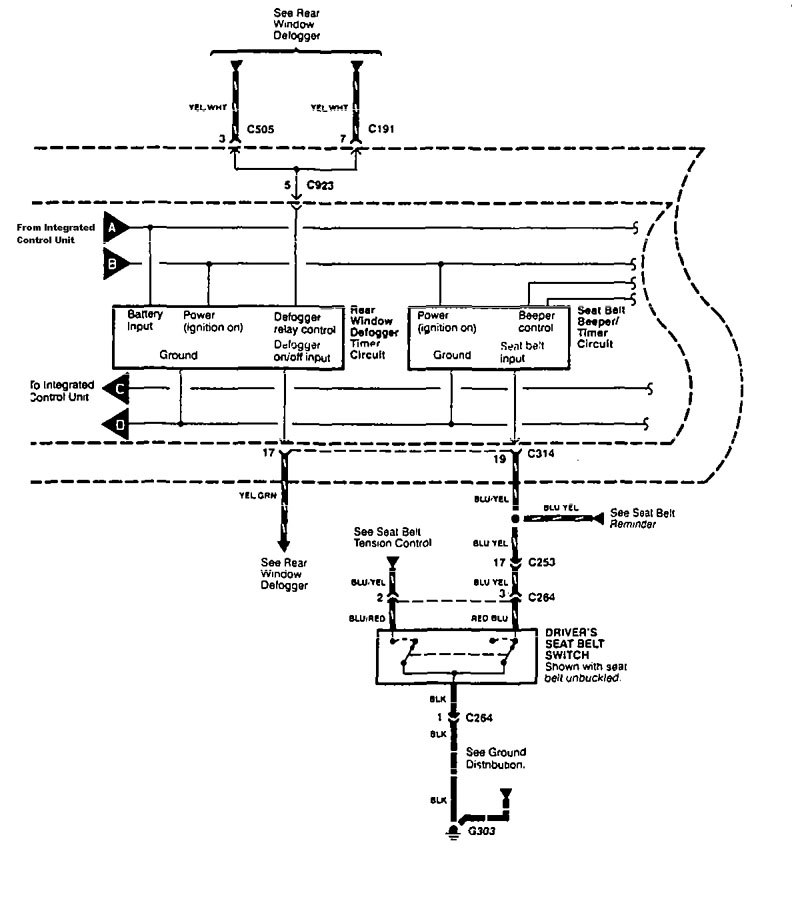
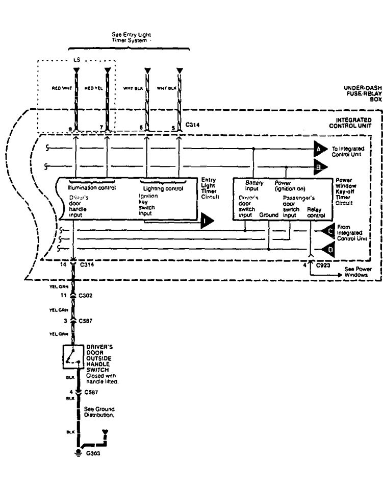
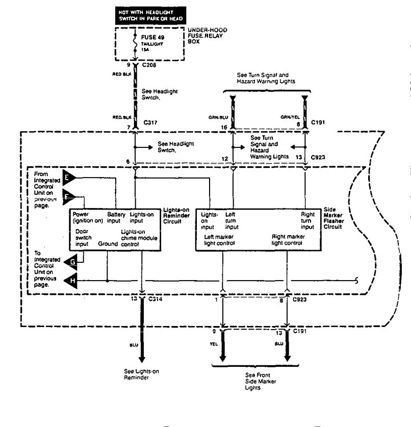
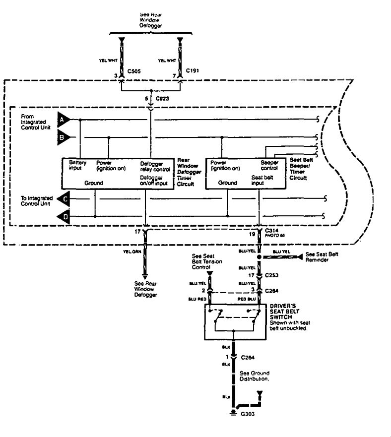
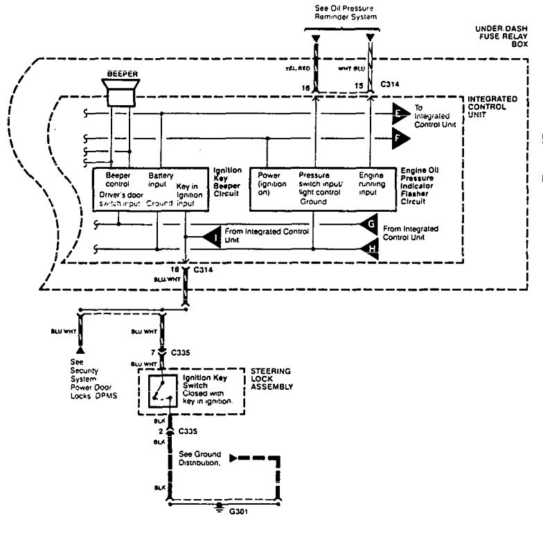
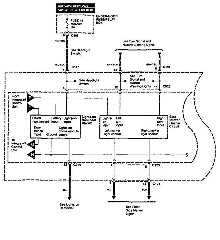
Aura Legend (1995) – wiring diagram – driver information center/message center
Year of productions: 1995
Driver information center/message center
Version 1








Version 2






WARNING: Terminal and harness assignments for individual connectors will vary depending on vehicle equipment level, model, and market.
