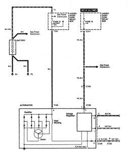
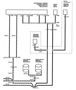
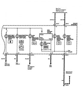
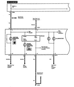
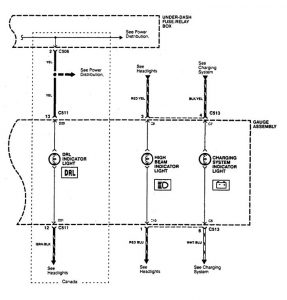
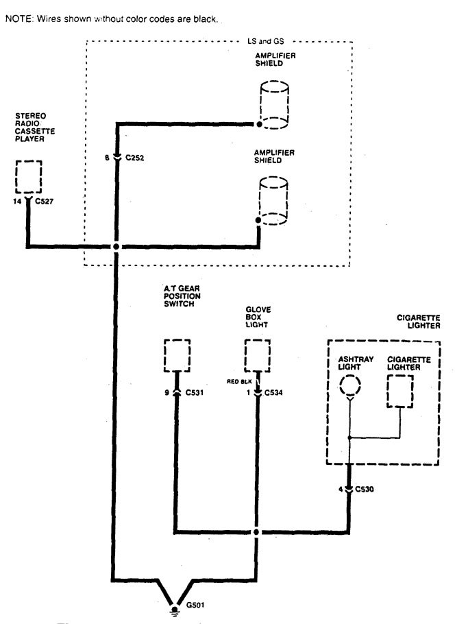
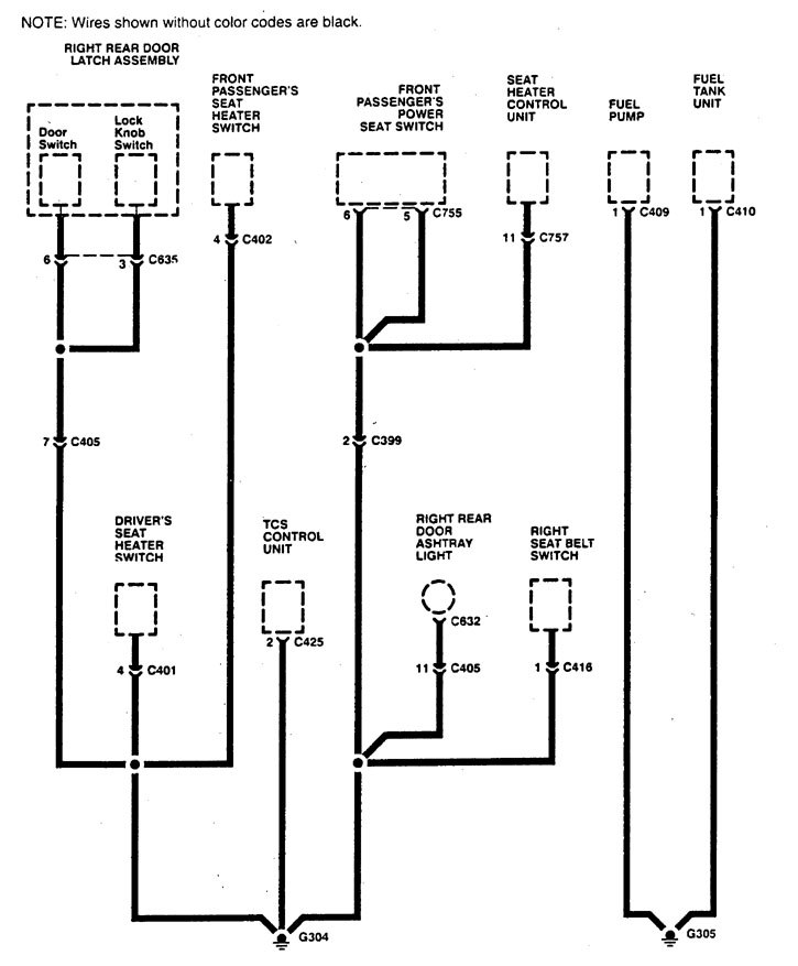
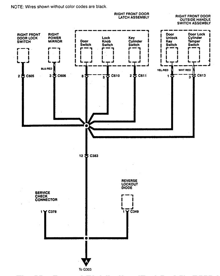
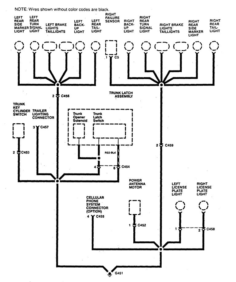
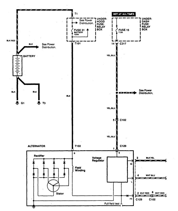
Acura Legend (1994 – 1995) – wiring diagram – charging system
Year of productions: 1994, 1995
Charging system
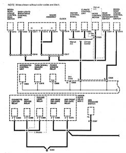
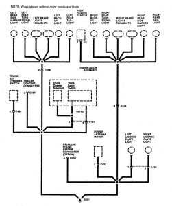
Version 1


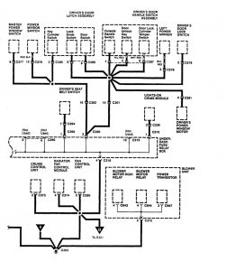
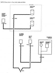
Version 2












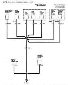
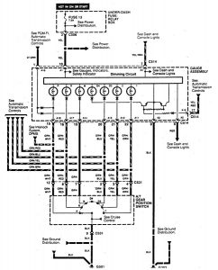
Version 3





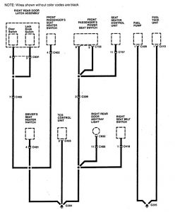
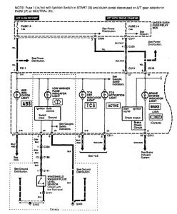
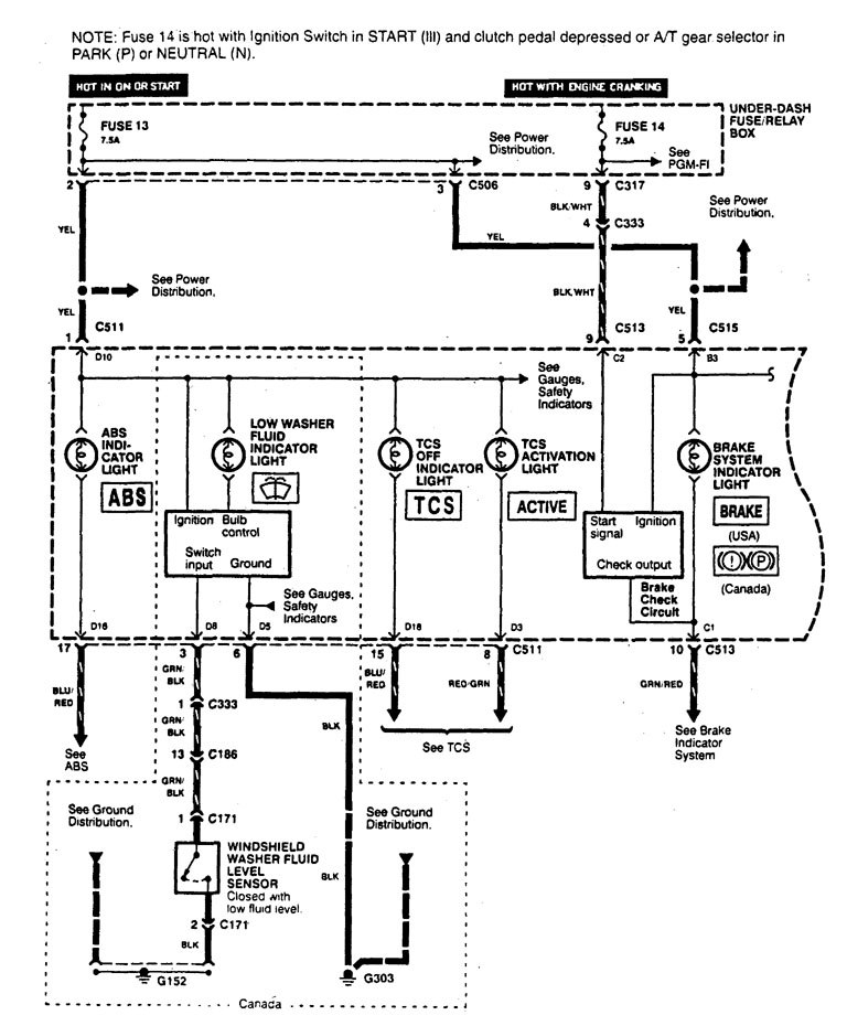
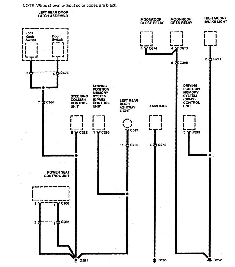
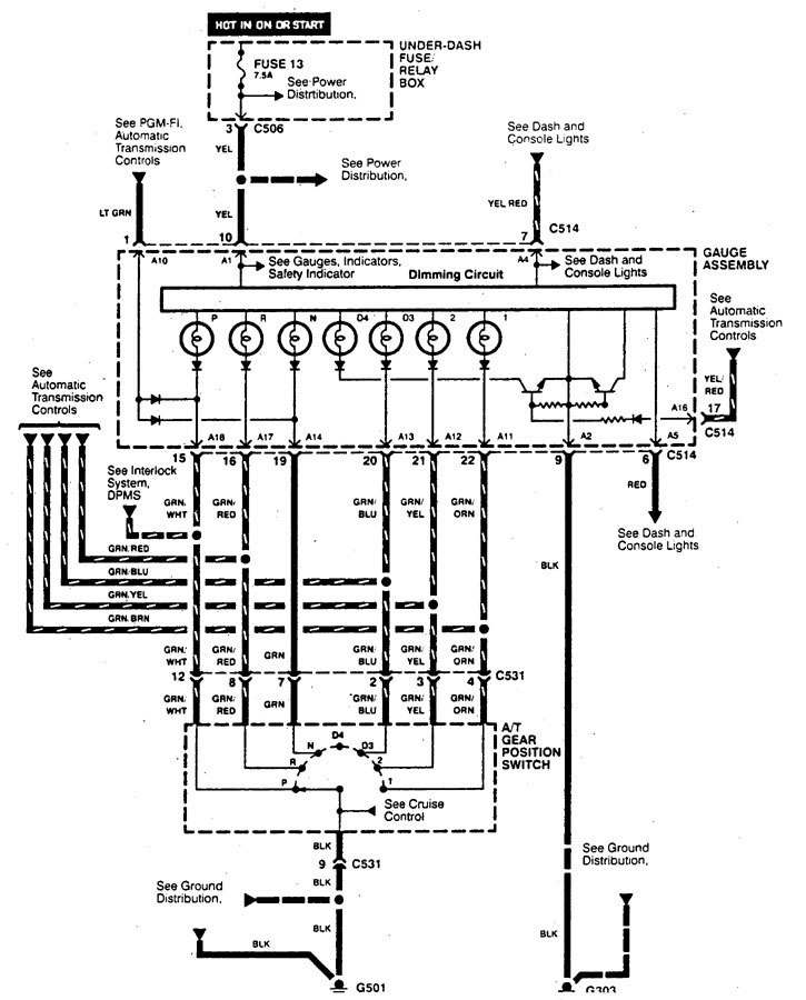
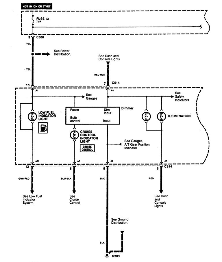
WARNING: Terminal and harness assignments for individual connectors will vary depending on vehicle equipment level, model, and market.
