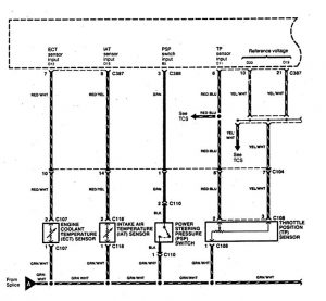
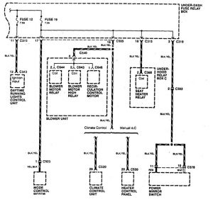
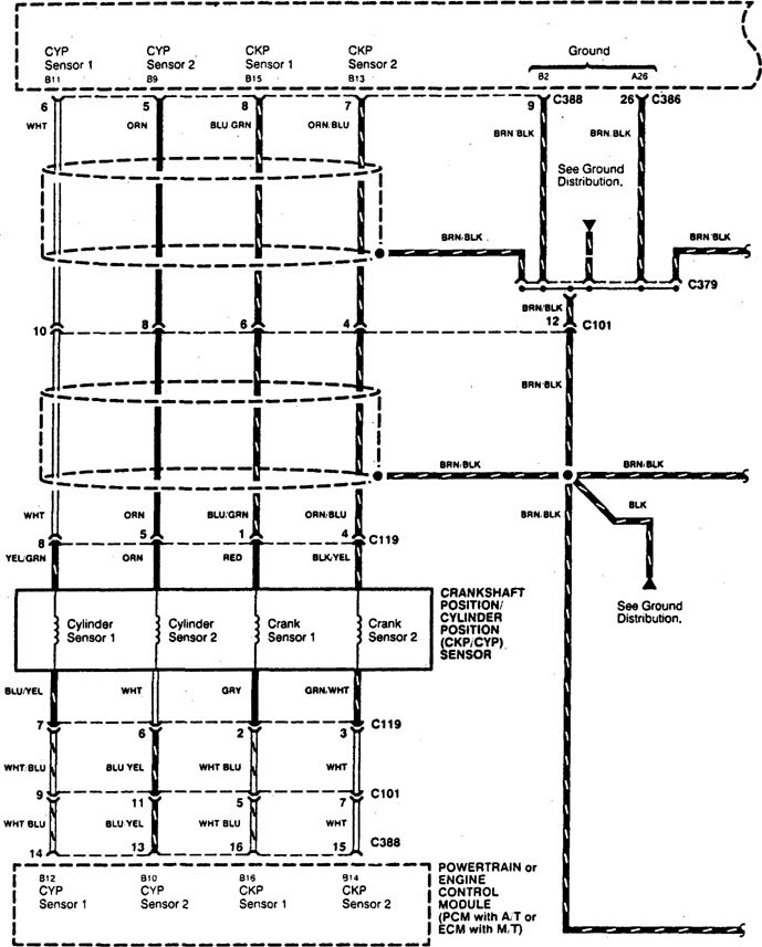
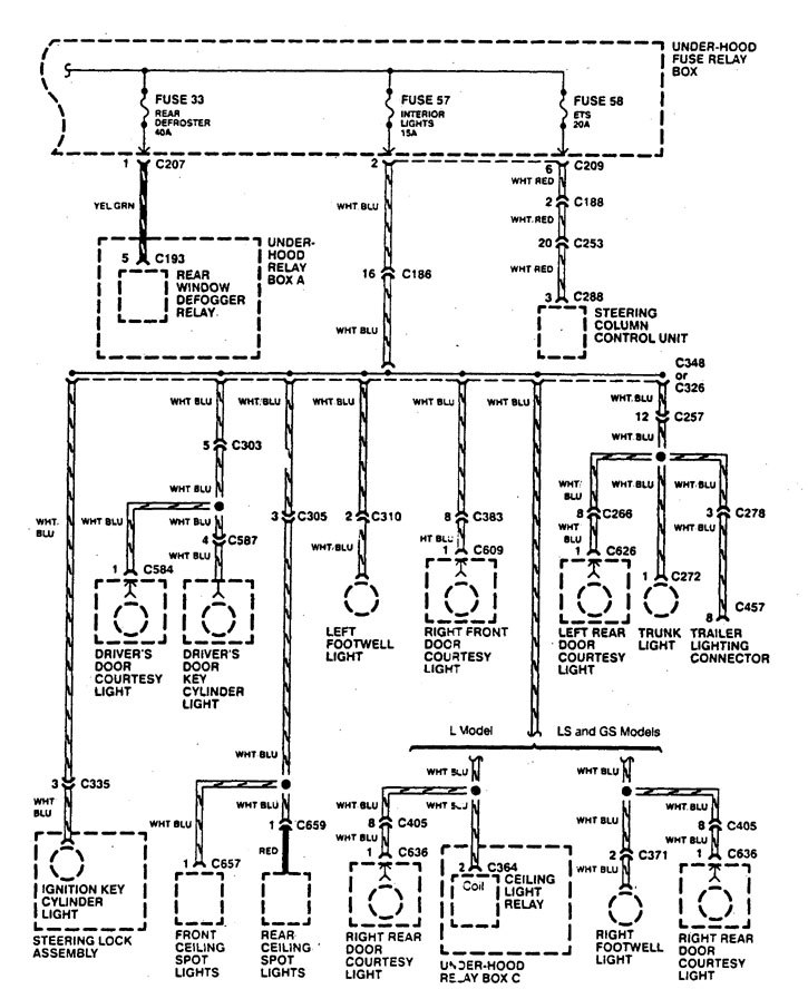
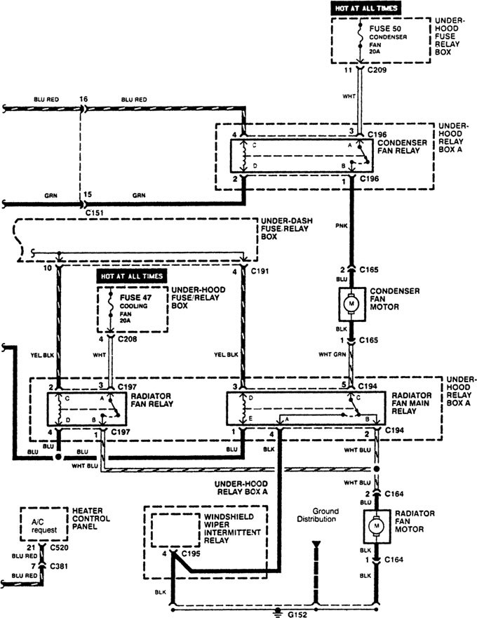
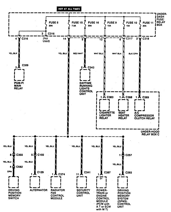
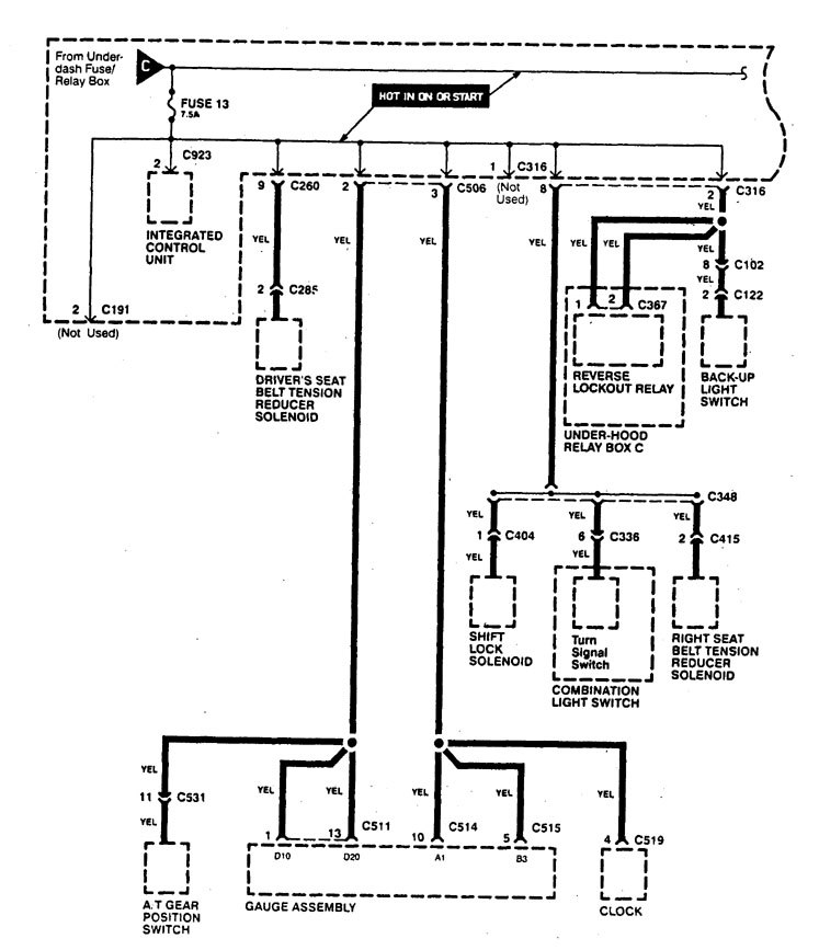
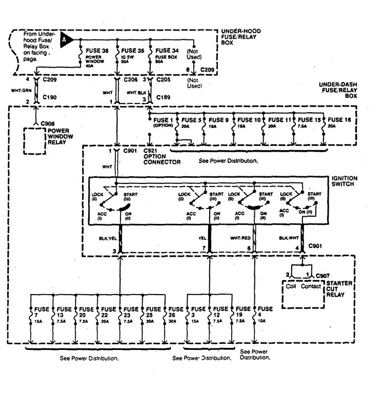
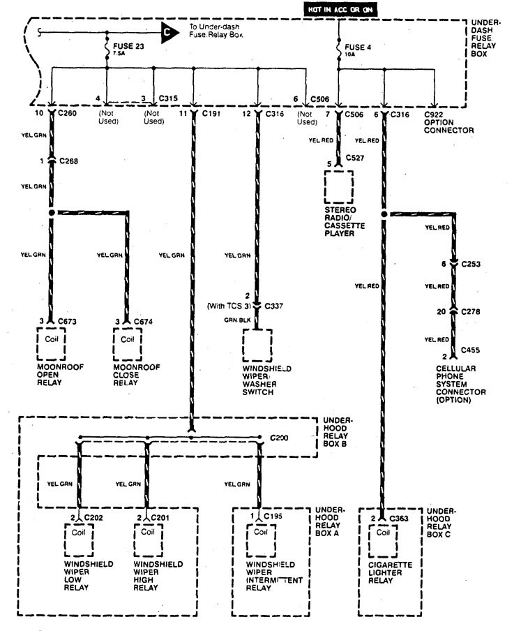
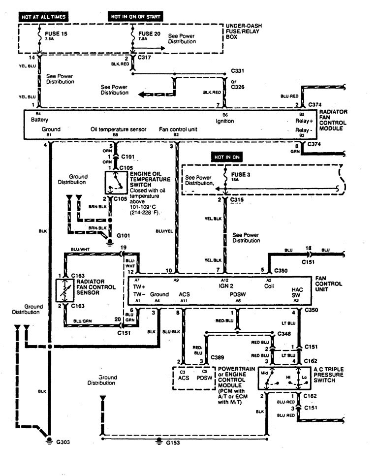
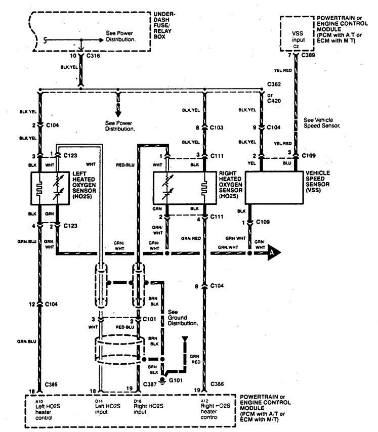
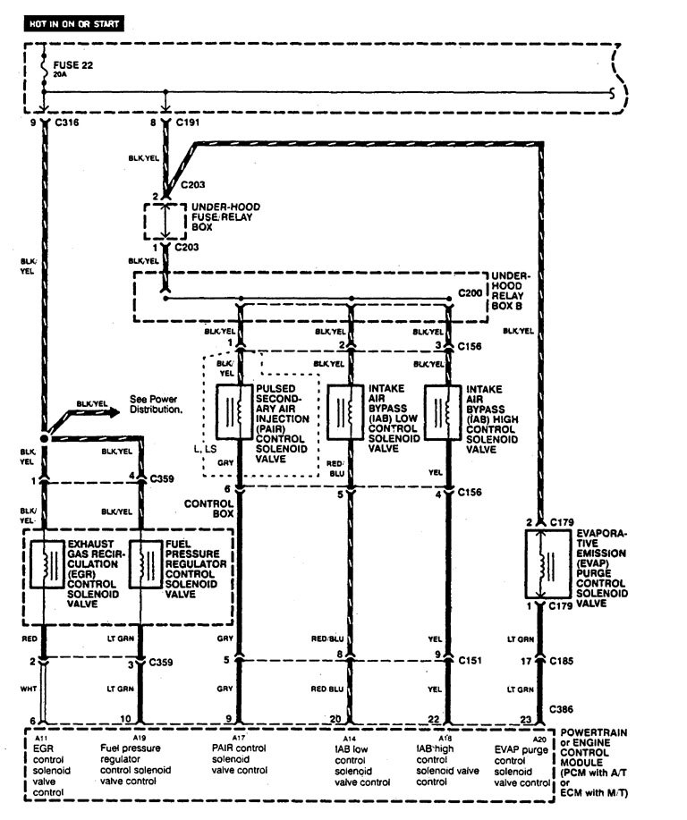
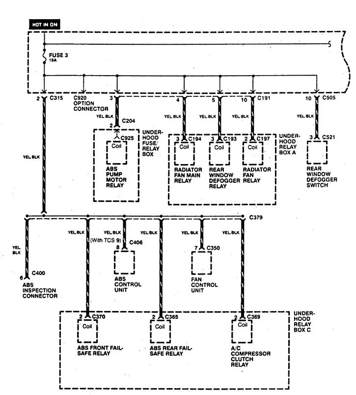
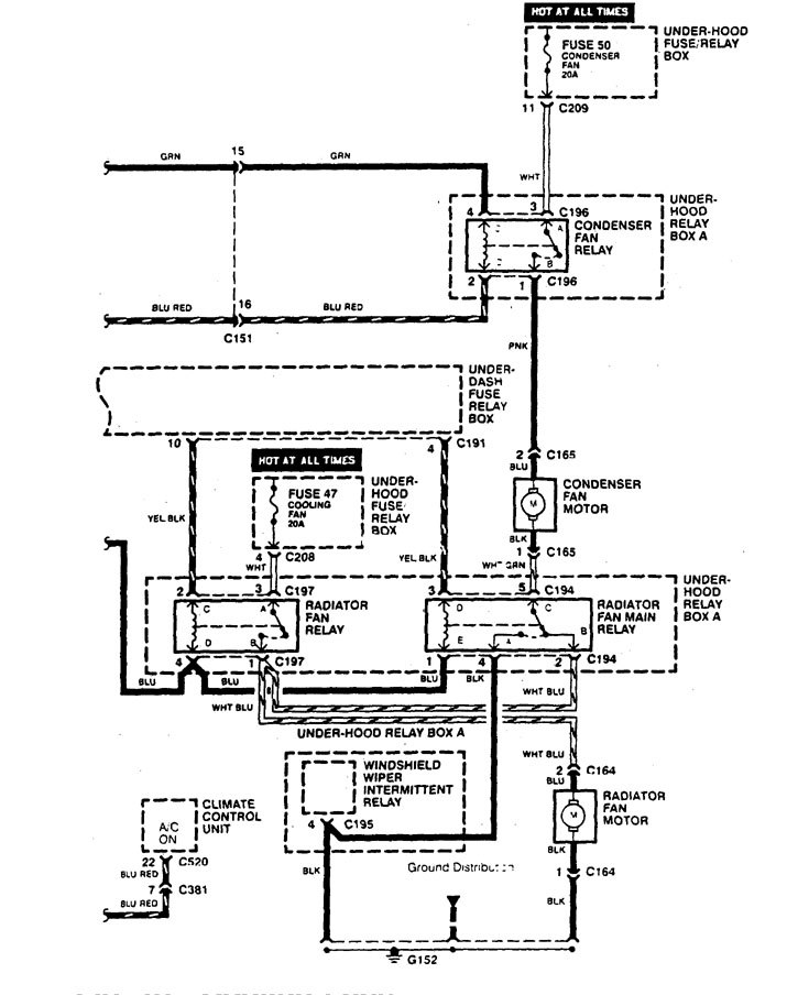
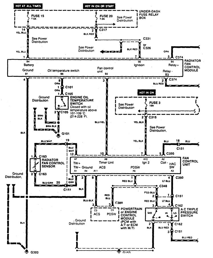
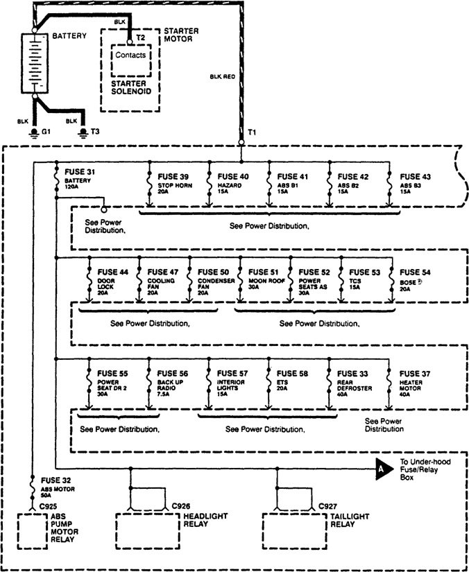
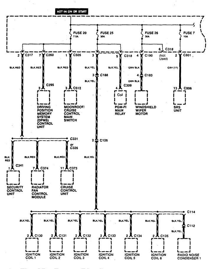
Acura Legend (1995) – wiring diagrams – cooling fans
Year of productions: 1995
Cooling fans
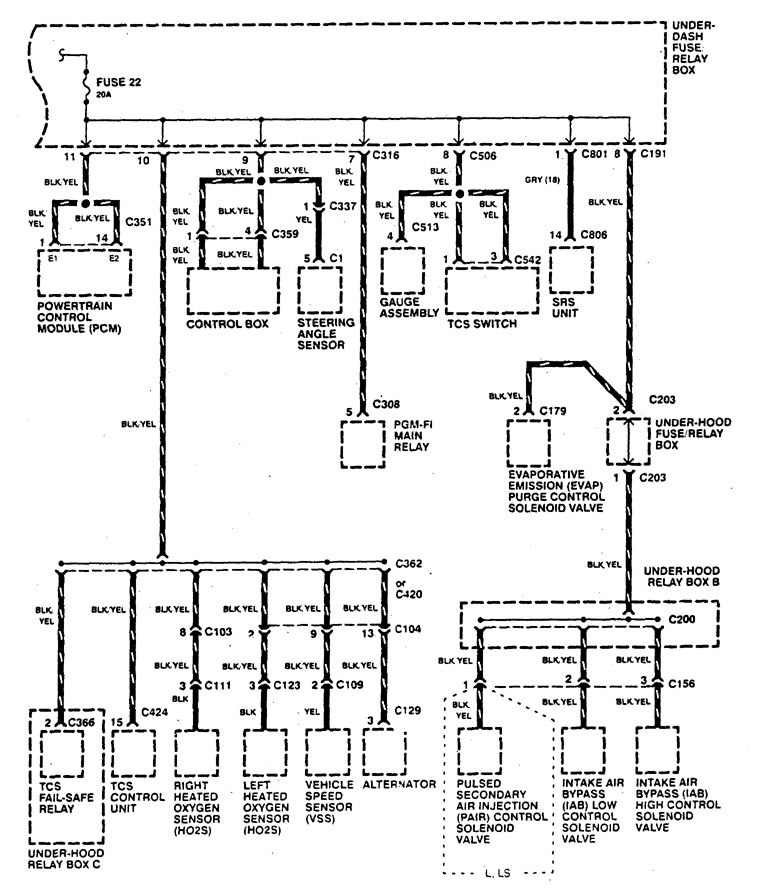
Version 1


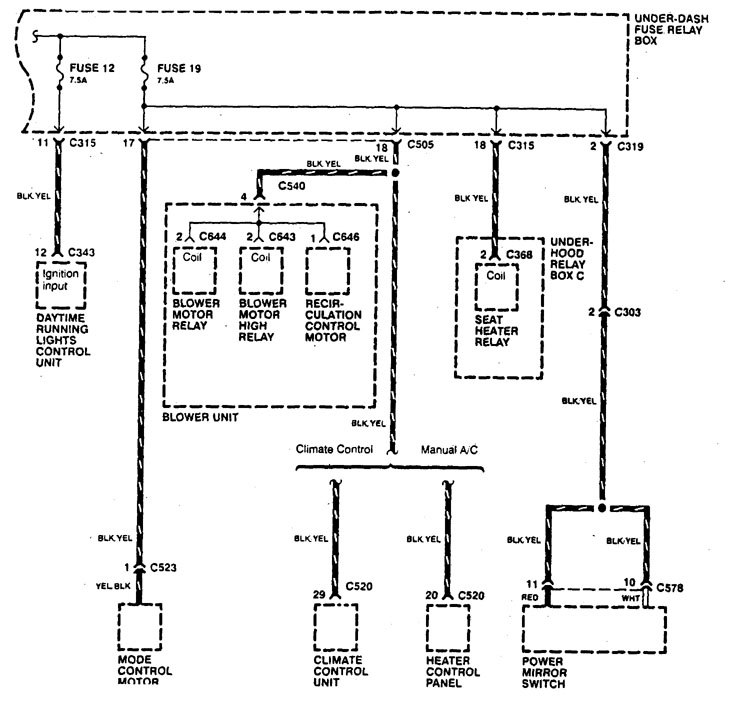
Version 2


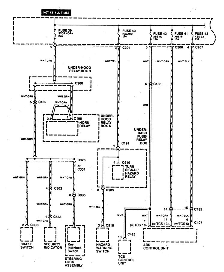
Version 3










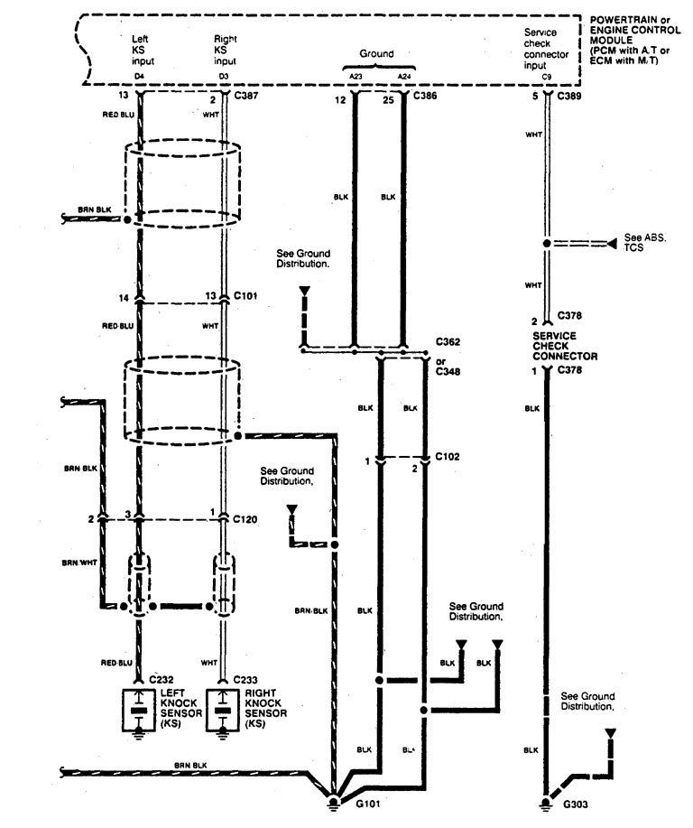
Version 4













WARNING: Terminal and harness assignments for individual connectors will vary depending on vehicle equipment level, model, and market.
