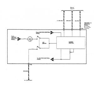
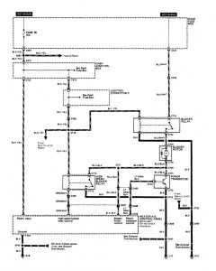
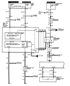
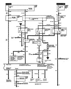
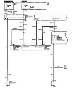
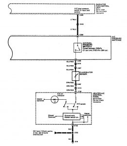
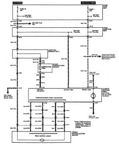
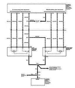
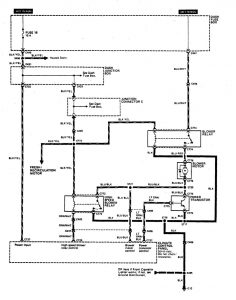
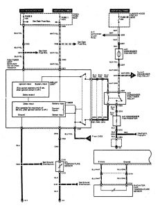
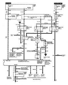
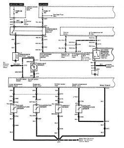
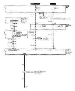
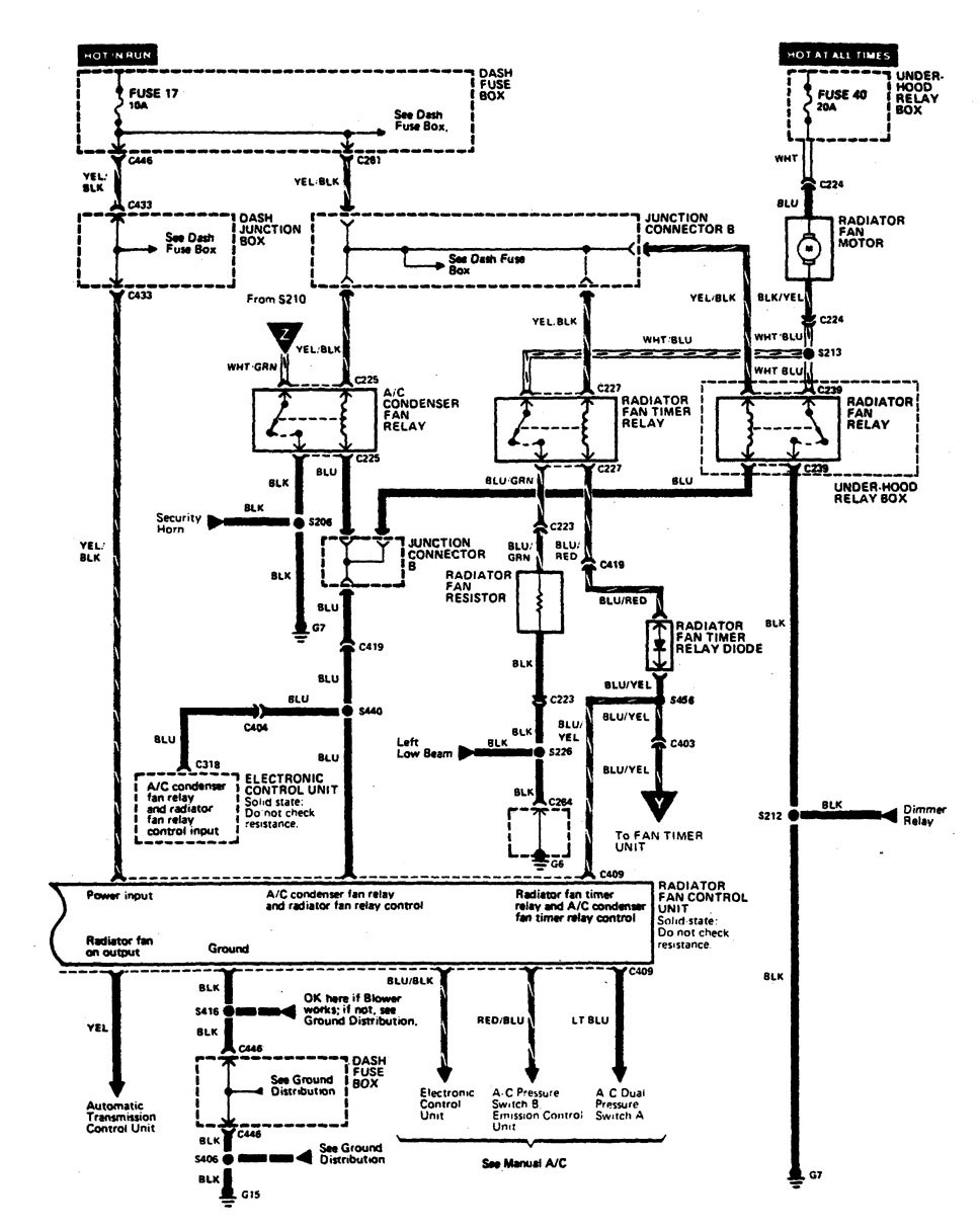
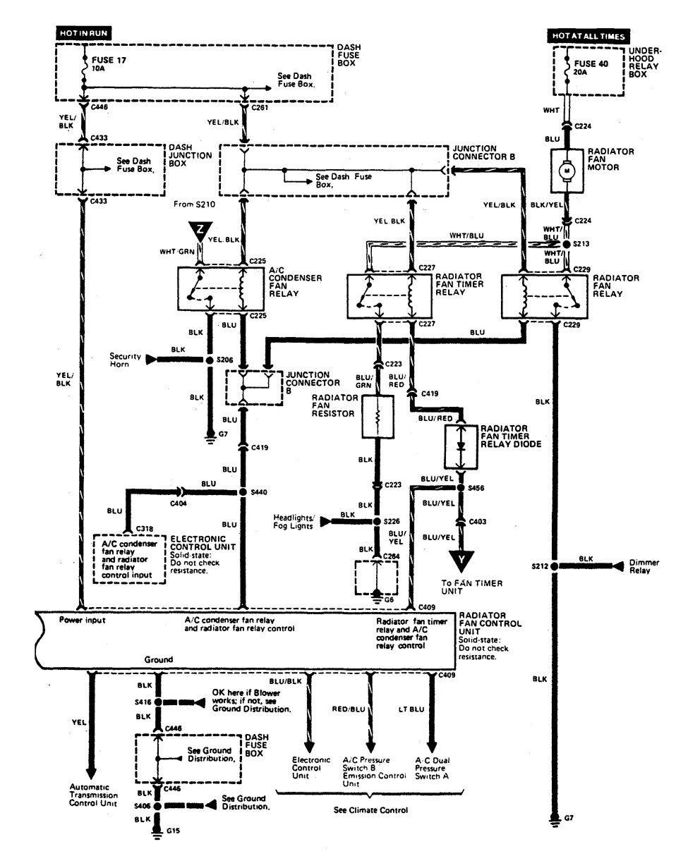
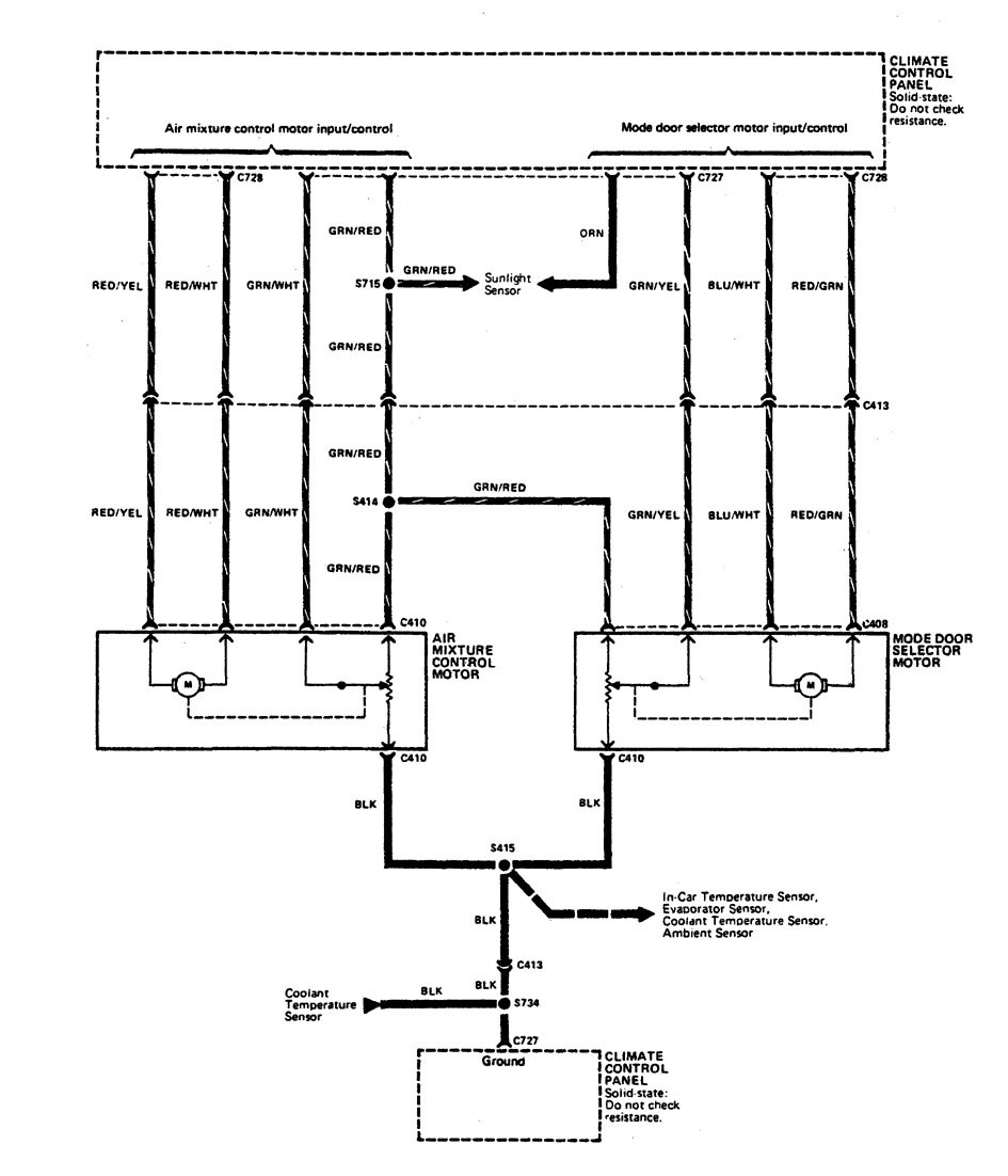
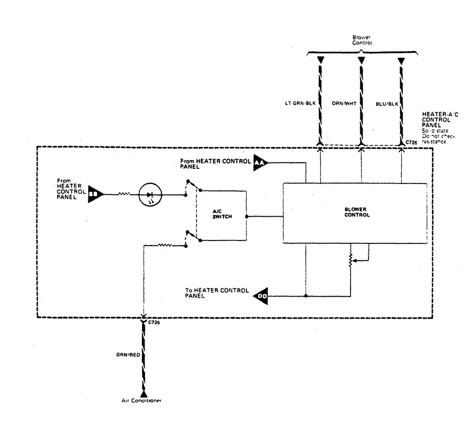
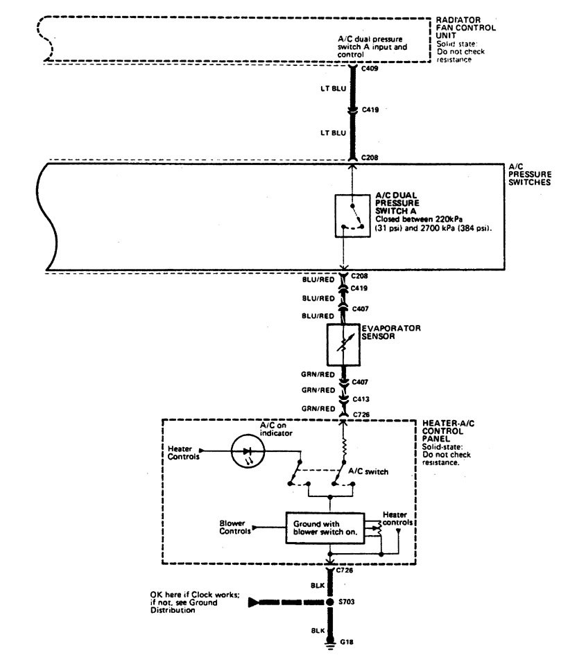
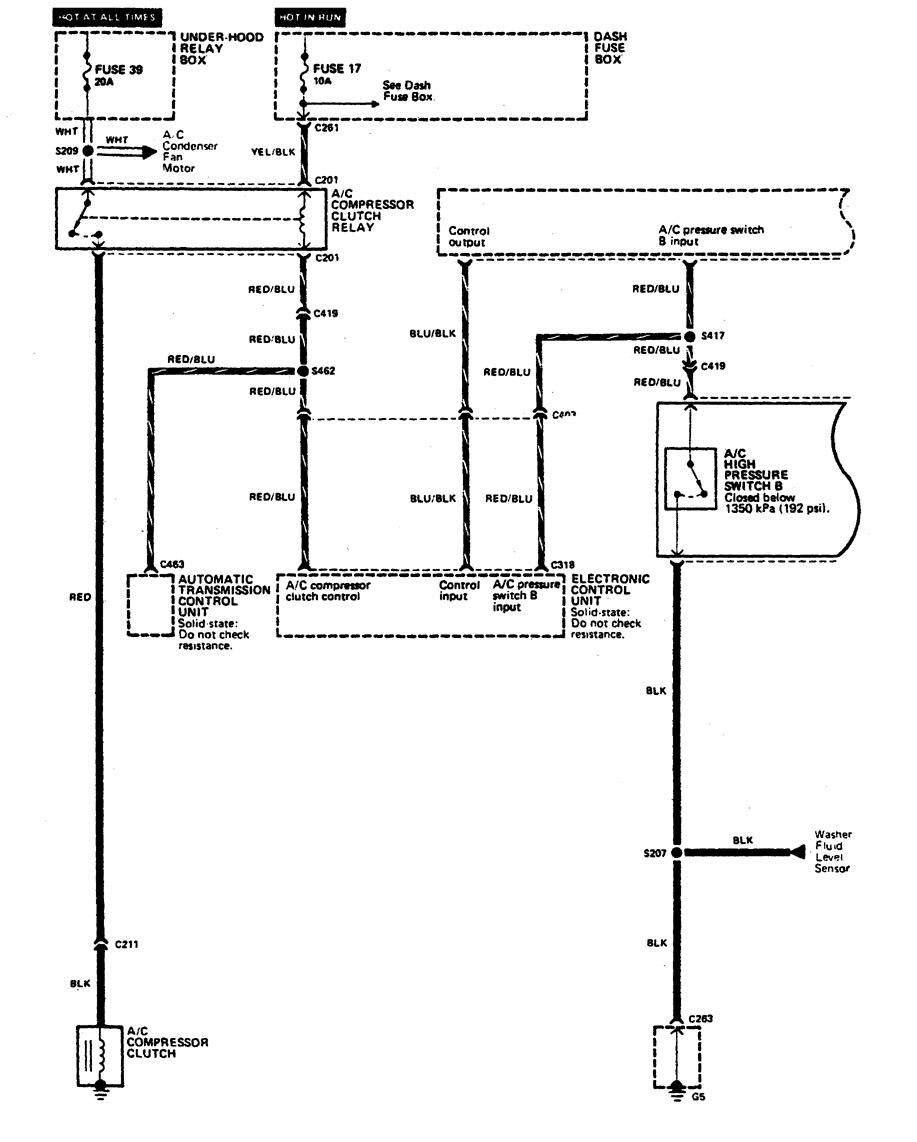
Acura Legend (1990) – wiring diagram – HVAC controls
Year of productions: 1990
HVAC controls
Version 1

Version 2

Version 3

Version 4




Version 5


Version 6

Version 7




WARNING: Terminal and harness assignments for individual connectors will vary depending on vehicle equipment level, model, and market.
