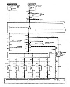
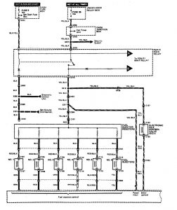
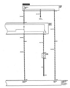
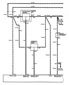
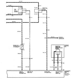
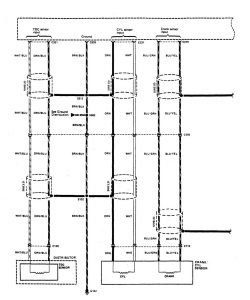
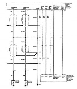
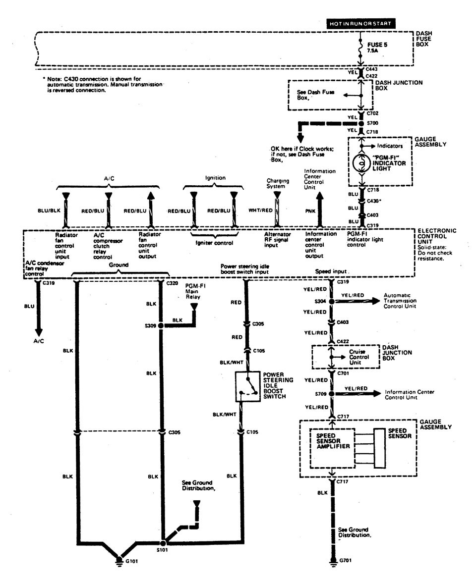
Acura Legend (1990) – wiring diagram – fuel control
Year of productions: 1990
Fuel control
Version 1


Version 2


Version 3







WARNING: Terminal and harness assignments for individual connectors will vary depending on vehicle equipment level, model, and market.
