Acura Integra (1994 – 1996) – wiring diagrams – power windows
Year of productions: 1994, 1995, 1996
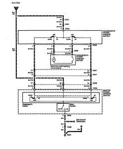
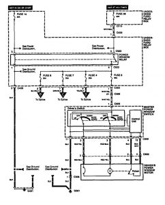
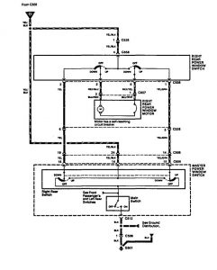
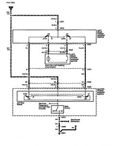
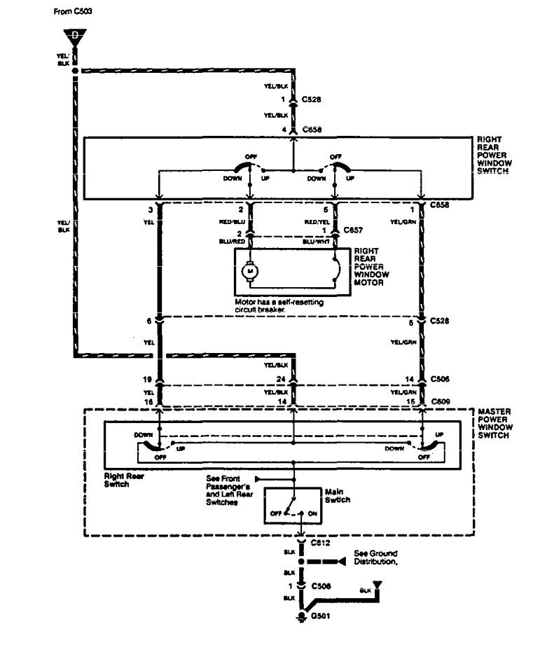
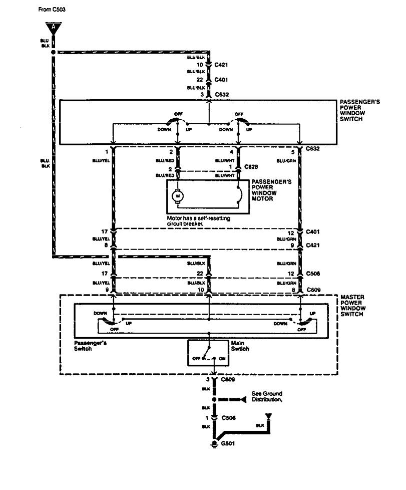
Power windows
Version 1


Version 2


Version 3


WARNING: Terminal and harness assignments for individual connectors will vary depending on vehicle equipment level, model, and market.

Leave a Reply