Acura Integra (1986 – 1987) – wiring diagrams – speed control
Year of productions: 1986, 1987
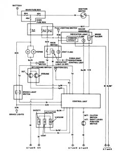
Speed control

NOTE: Different wires have the same colour. They have been given a number suffix to distinguish them (for example Br/Bl1 and Br/Bl2 are not the same)
WARNING: Terminal and harness assignments for individual connectors will vary depending on vehicle equipment level, model, and market.

Leave a Reply