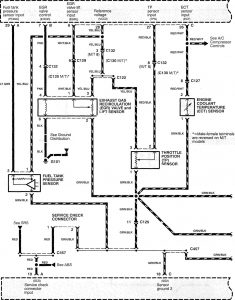
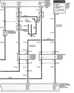
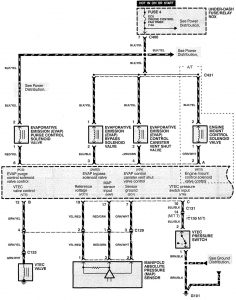
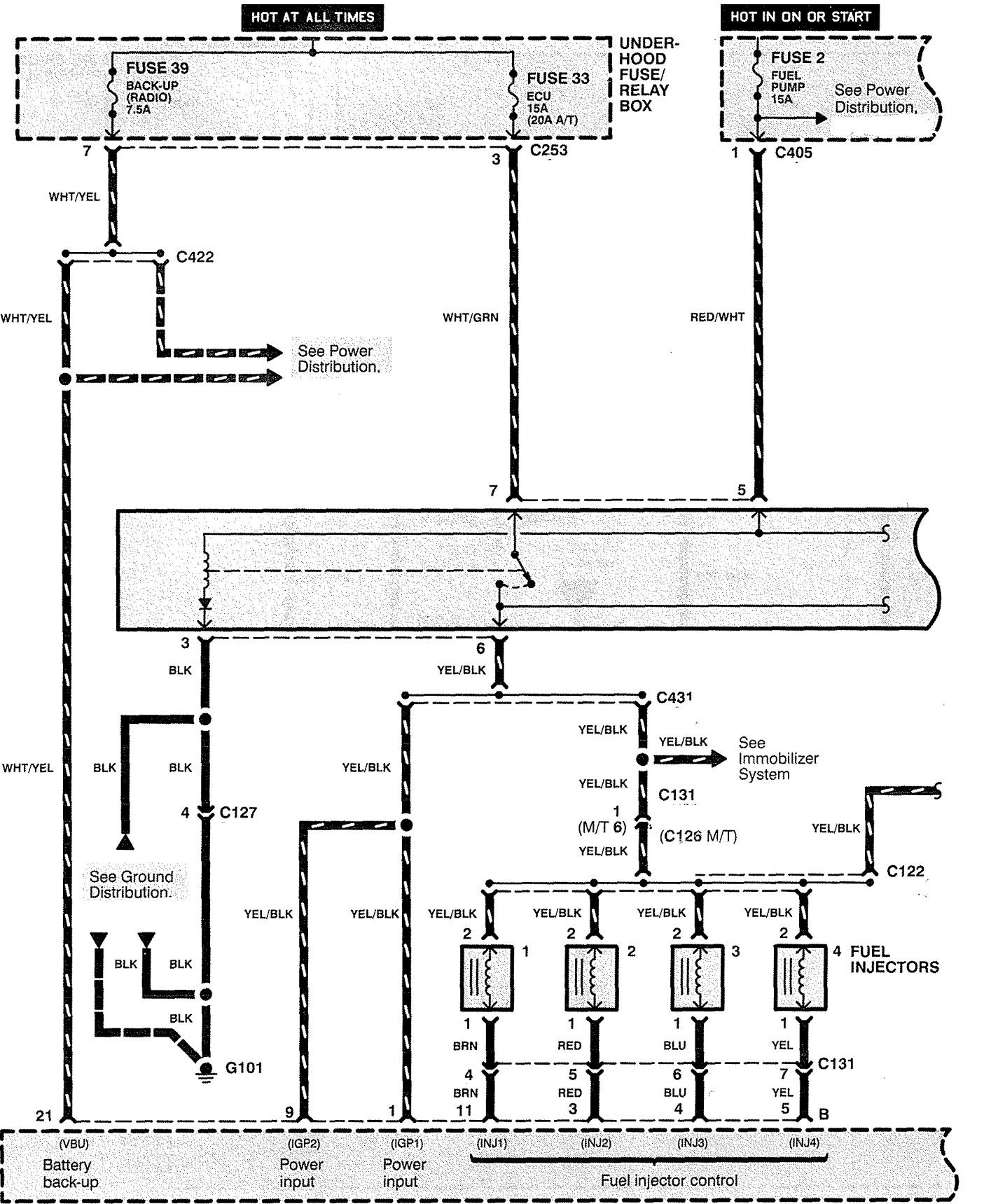
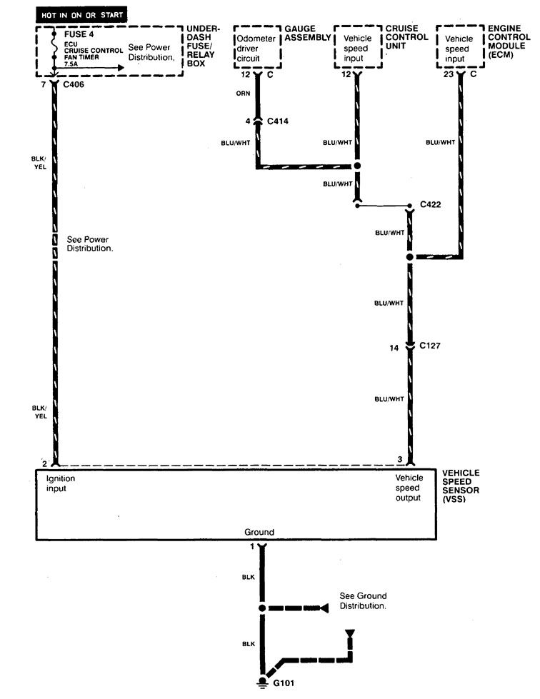
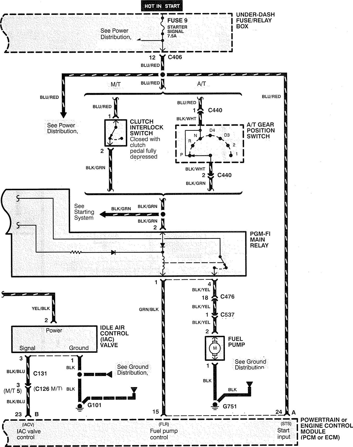
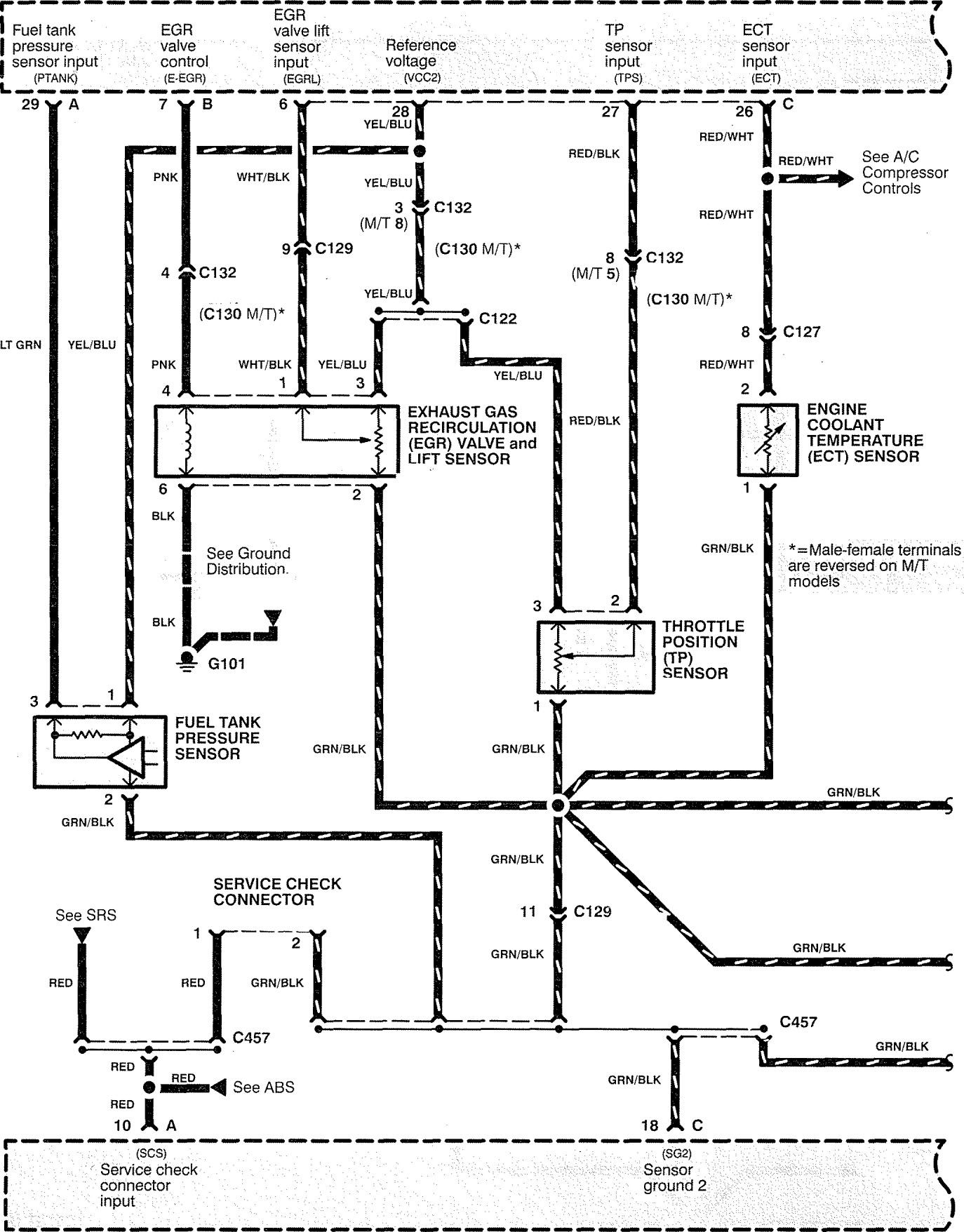
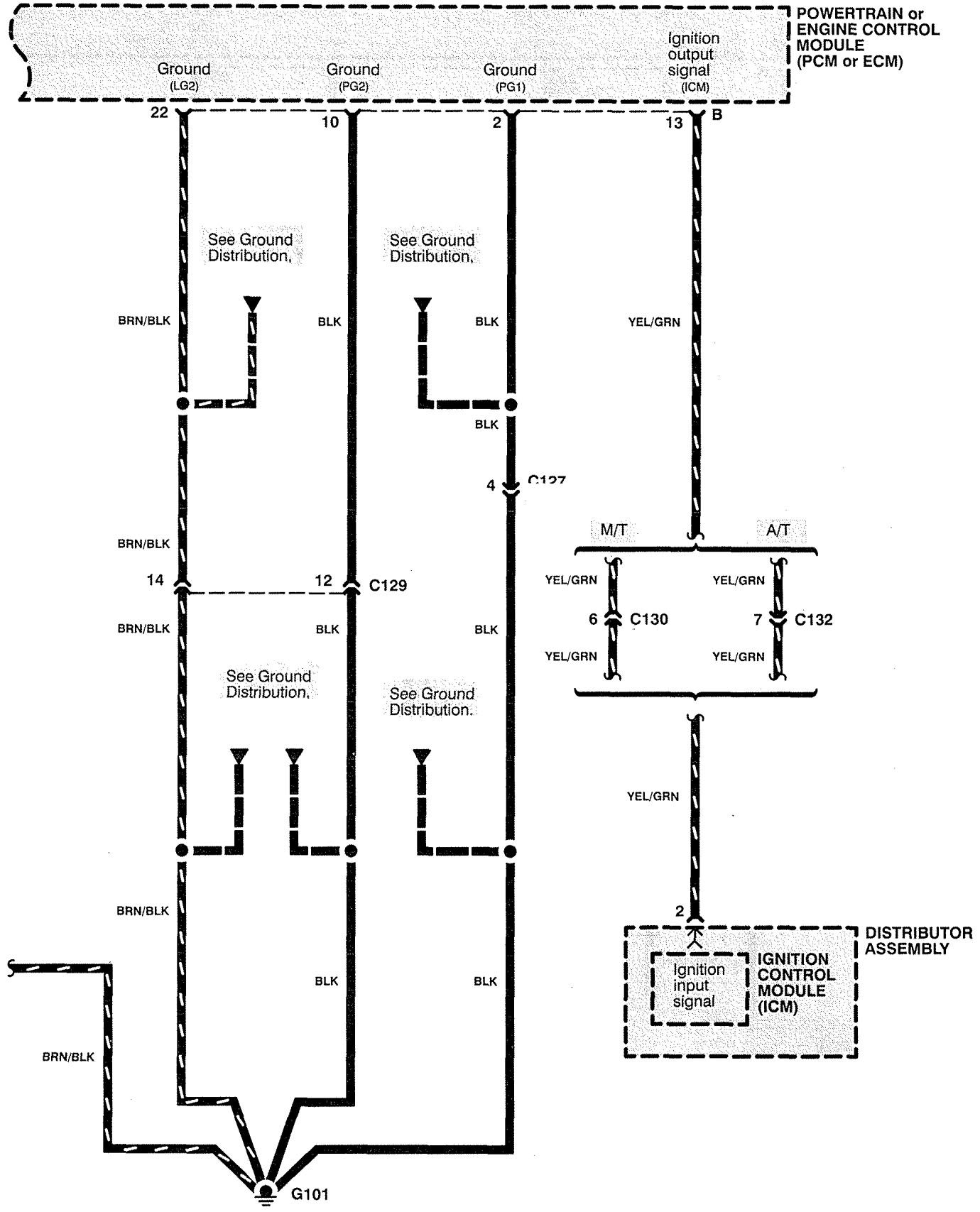
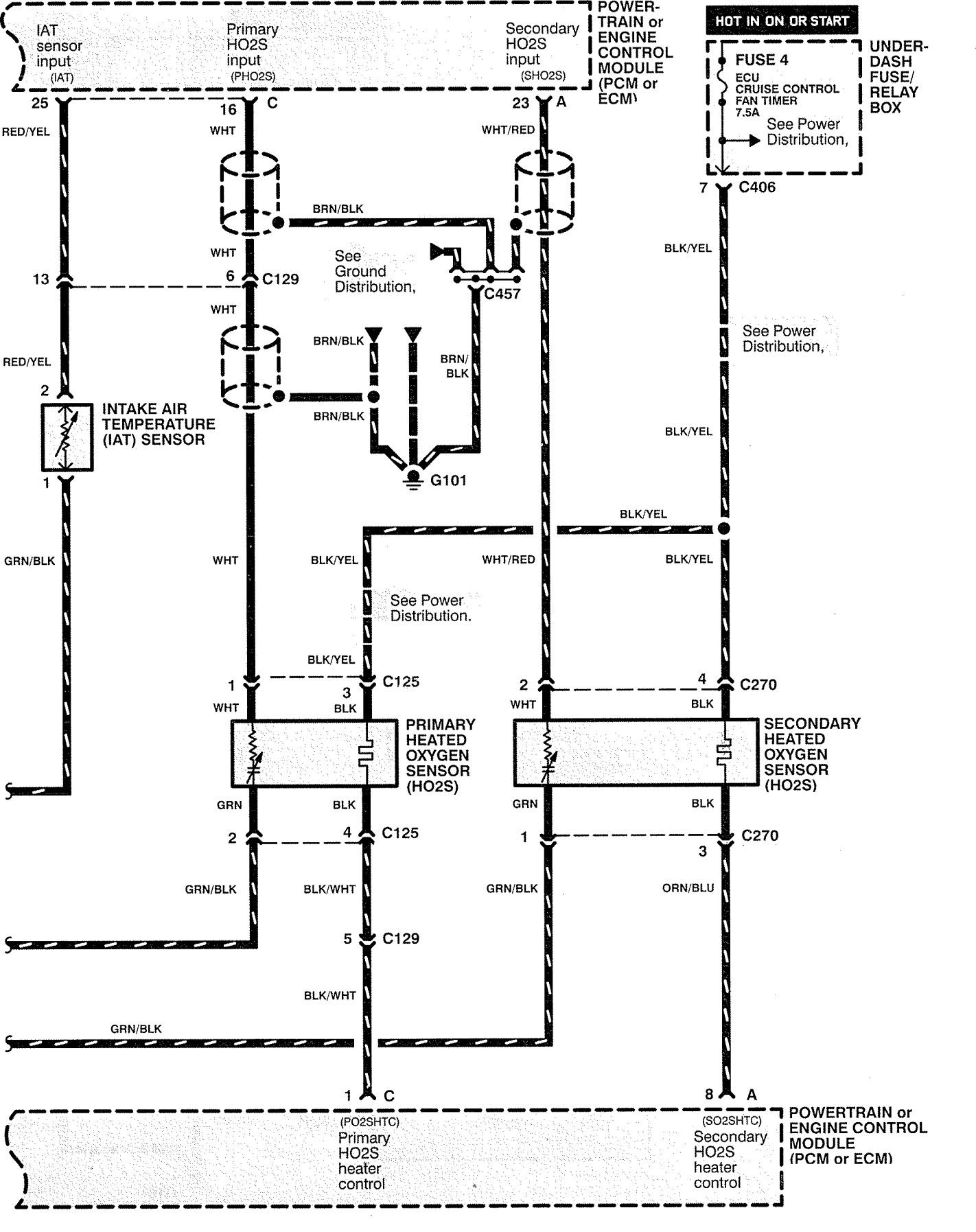
Acura CL (1998 – 1999) – wiring diagrams – fuel controls
Year of productions: 1998, 1999
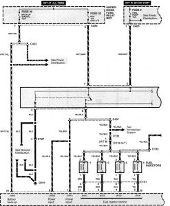
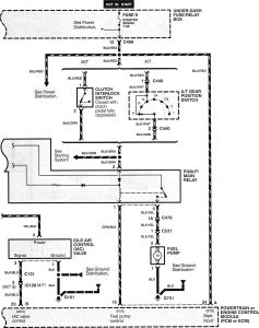
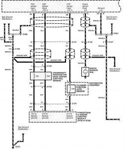
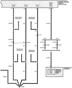
Fuel controls
Version 1

Version 2









WARNING: Terminal and harness assignments for individual connectors will vary depending on vehicle equipment level, model, and market.
