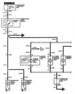
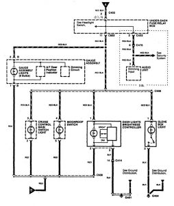
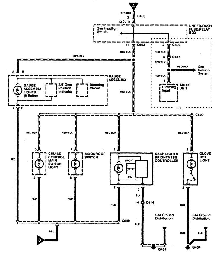
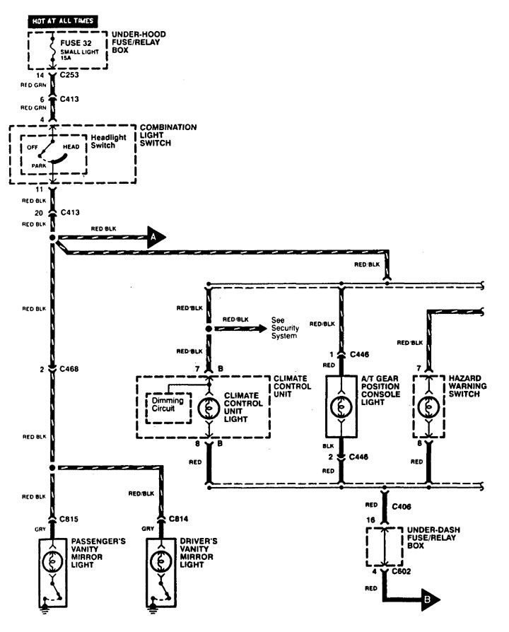
Acura CL (1997) – wiring diagrams – instrument panel lamp
Year of productions: 1997
Instrument panel lamp
Version 1


Version 2

WARNING: Terminal and harness assignments for individual connectors will vary depending on vehicle equipment level, model, and market.
