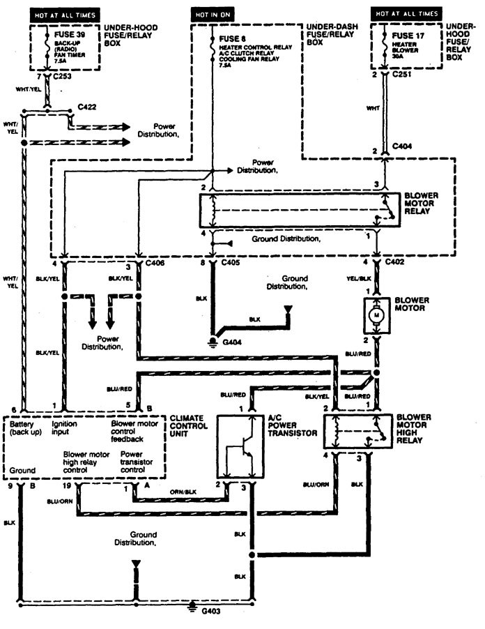
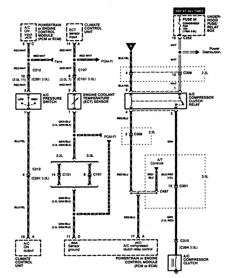
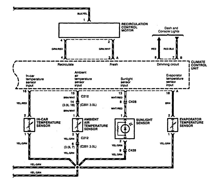
Acura CL (1997 – 1999) – wiring diagrams – HVAC Controls
Year of productions: 1997, 1998, 1999
HVAC Controls
Version 1



Version 2

WARNING: Terminal and harness assignments for individual connectors will vary depending on vehicle equipment level, model, and market.
