Acura CL (1997 – 1999) – wiring diagrams – starting
Year of productions: 1997, 1998, 1999
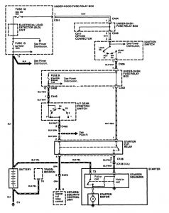
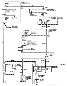
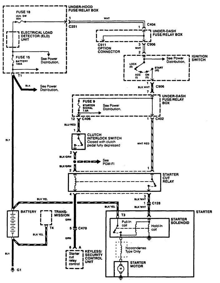
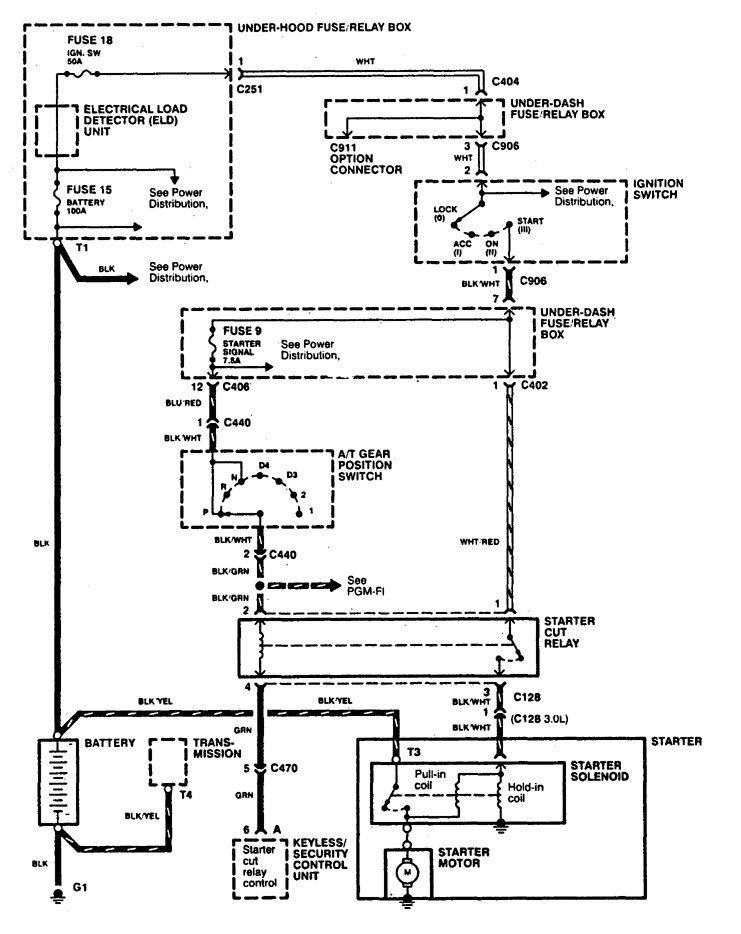
Starting
Version 1

Version 2

WARNING: Terminal and harness assignments for individual connectors will vary depending on vehicle equipment level, model, and market.
