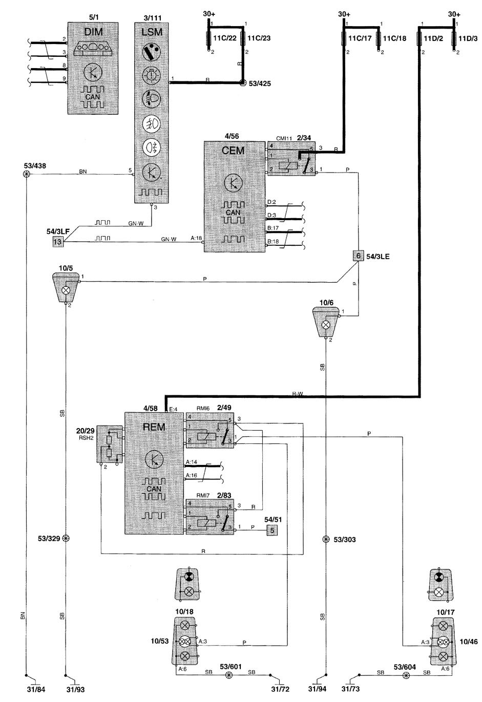
Volvo V70 (2001 – 2002) – wiring diagrams – fog lamps
Year of productions: 2001, 2002
Fog lamps

diagram – fog lamps




WARNING: Terminal and harness assignments for individual connectors will vary depending on vehicle equipment level, model, and market.
