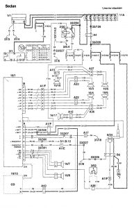
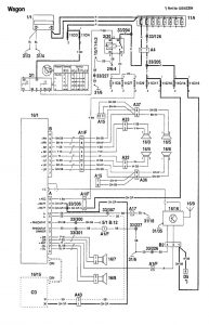
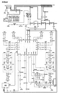
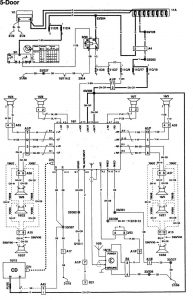
Volvo 960 (1995) – wiring diagrams – audio
Year of productions: 1995
Audio

diagram – audio (part 1)

diagram – audio (part 2)

diagram – audio (part 3)

diagram – audio (part 4)

diagram – audio (part 5)

diagram – audio (part 6)

diagram – audio (part 7)

diagram – audio (part 8)
WARNING: Terminal and harness assignments for individual connectors will vary depending on vehicle equipment level, model, and market.
