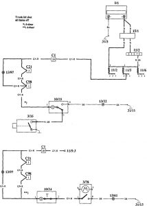
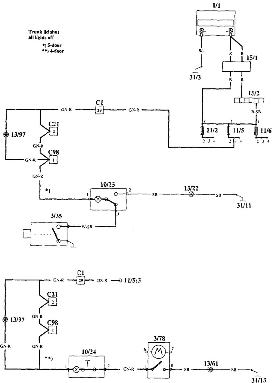
Volvo 940 (1995) – wiring diagrams – luggage compartment lamps

Volvo 940 (1995) – wiring diagrams – luggage compartment lamps

Year of productions:  1995

Luggage compartment lamps

Volvo 940 – wiring diagrams – luggage compartment lamp (part 1)
Volvo 940 – wiring diagram – luggage compartment lamps (part 2)
Volvo 940 – wiring diagram – luggage compartment lamps (part 3)
Volvo 940 – wiring diagram – luggage compartment lamps (part 4)

WARNING: Terminal and harness assignments for individual connectors will vary depending on vehicle equipment level, model, and market.