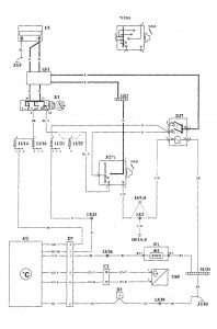
Volvo 940 (1995) – wiring diagrams – electronic compass/outside temperature
Year of productions: 1995
Electronic compass/outside temperature




WARNING: Terminal and harness assignments for individual connectors will vary depending on vehicle equipment level, model, and market.
