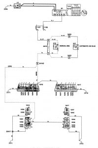
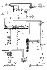
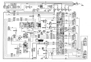
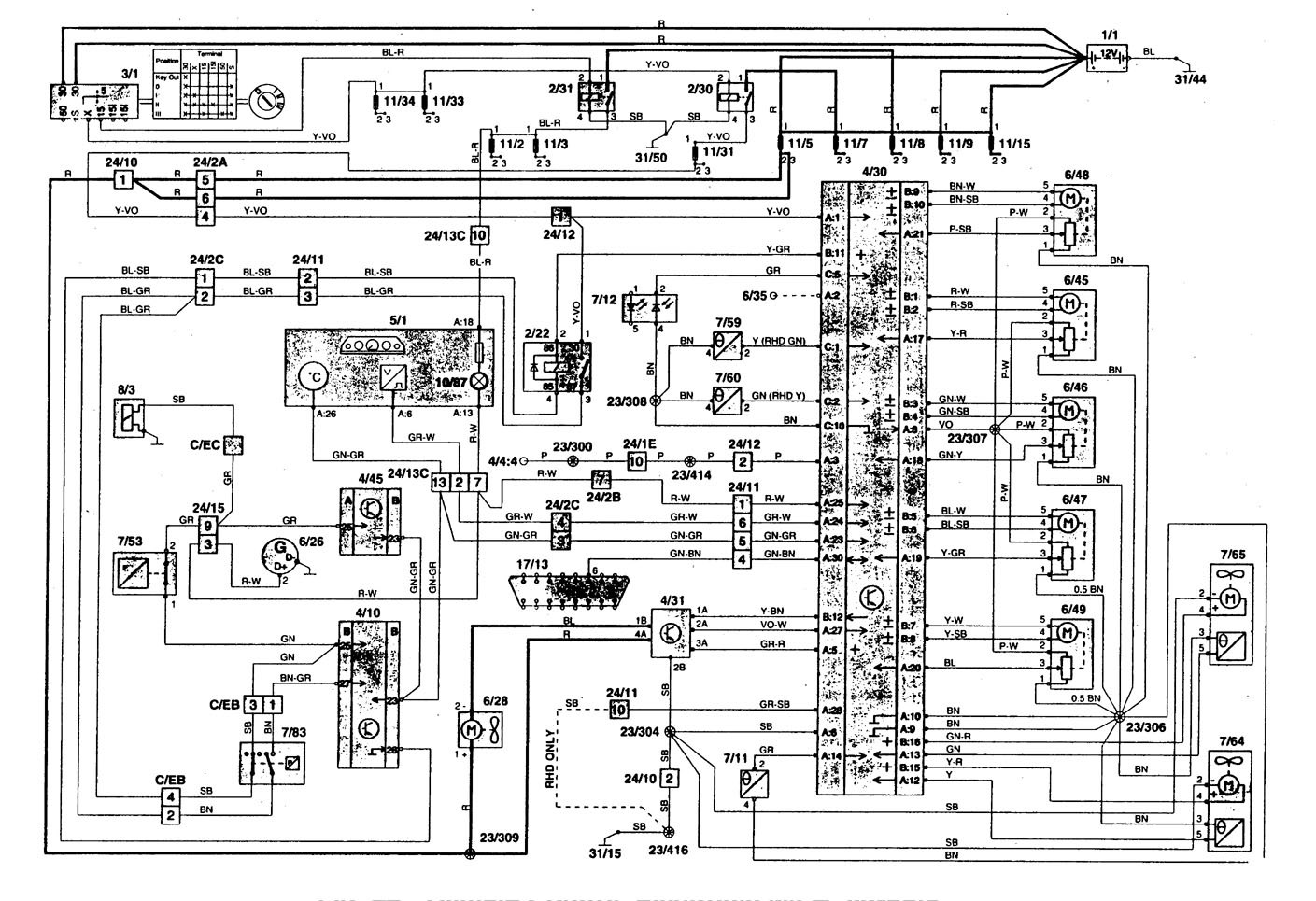
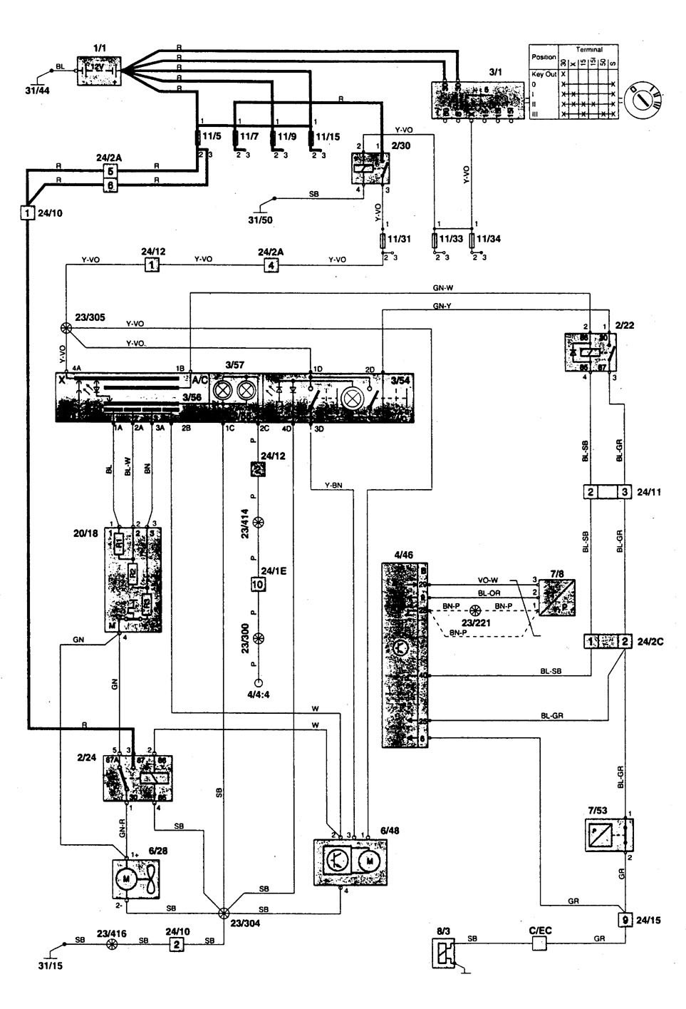
Volvo 850 (1996) – wiring diagrams – HVAC controls
Year of productions: 1996
HVAC controls








WARNING: Terminal and harness assignments for individual connectors will vary depending on vehicle equipment level, model, and market.
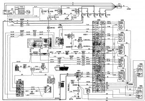
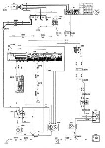
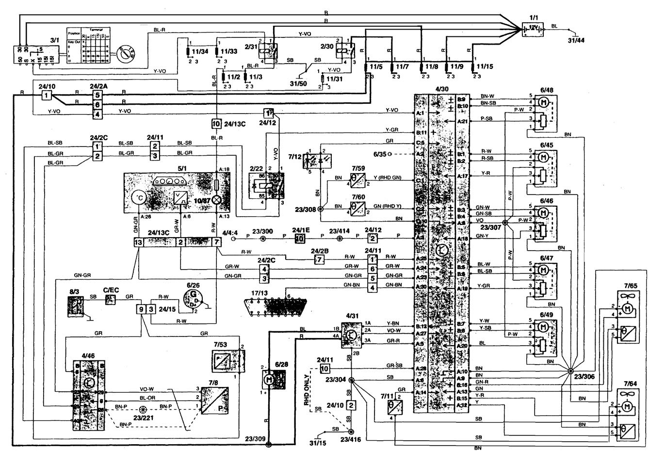
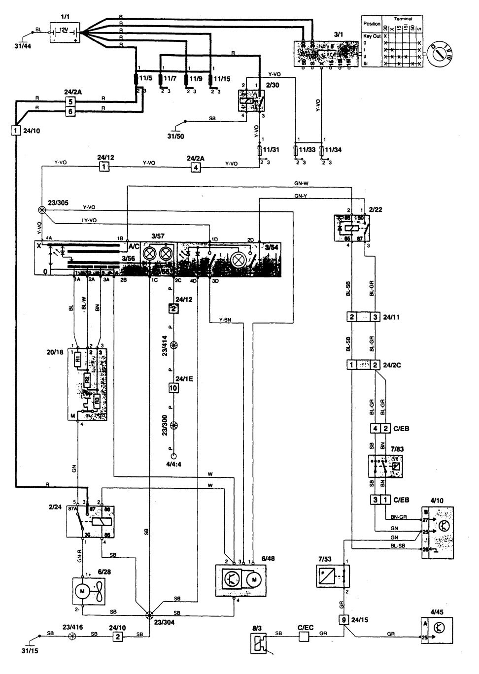
Year of productions: 1996








WARNING: Terminal and harness assignments for individual connectors will vary depending on vehicle equipment level, model, and market.
Copyright © 2026 | MH Magazine WordPress Theme by MH Themes