Mercedes-Benz 420SEL (1990) – wiring diagrams – power distribution Year of productions: 1990 Power distribution Version 1 Version 2 WARNING: Terminal and harness assignments for individual connectors will vary depending on vehicle equipment level, model, […]
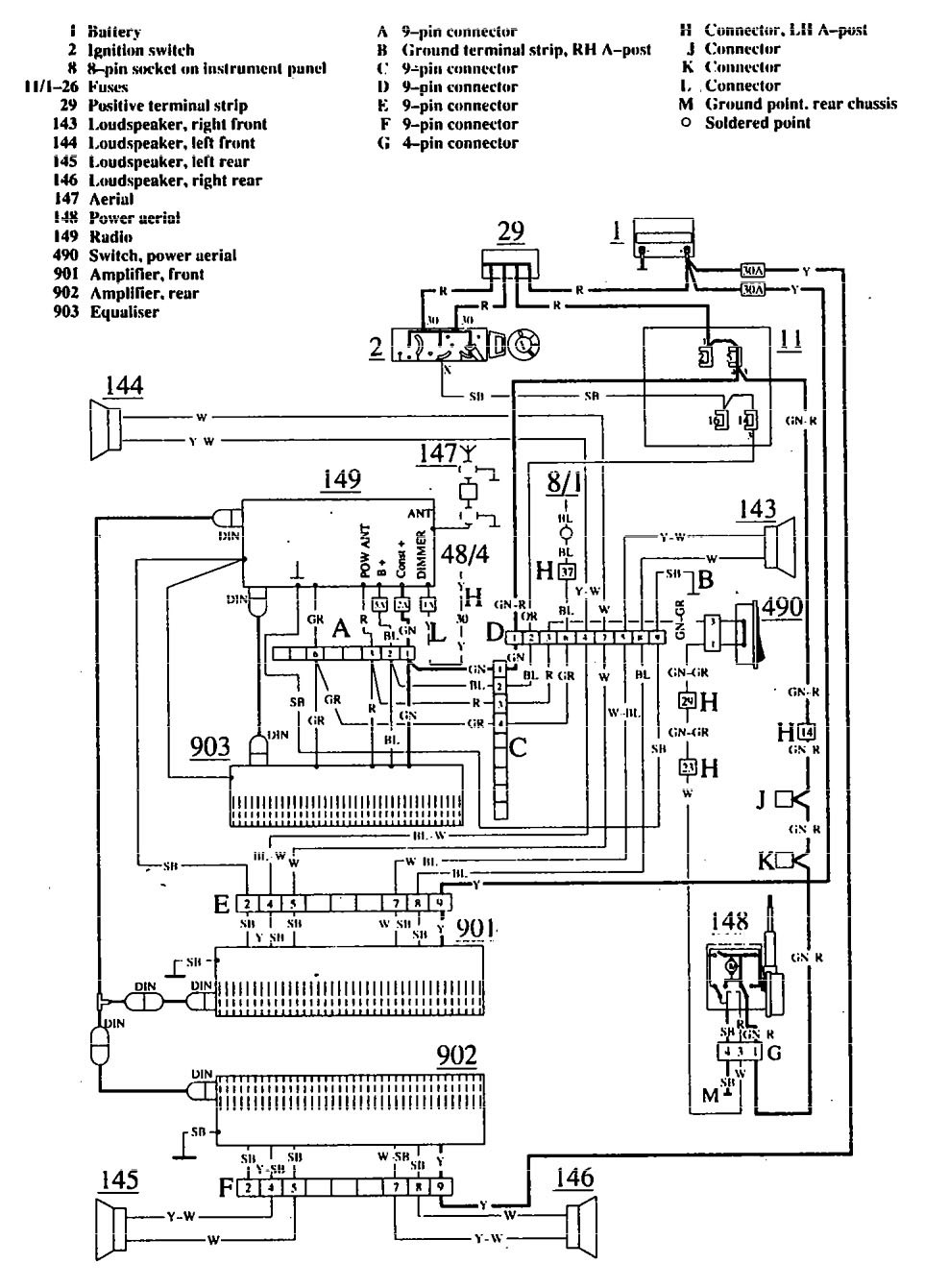
Mercedes-Benz 560SEL (1990 – 1991) – wiring diagrams – antenna Year of productions: 1990, 1991 Antenna WARNING: Terminal and harness assignments for individual connectors will vary depending on vehicle equipment level, model, and market.