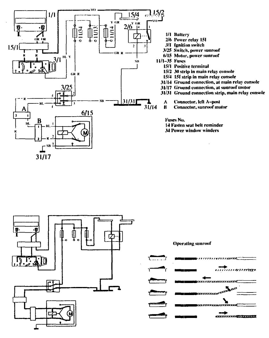
Volvo 760 (1990) – wiring diagrams – sun roof

Volvo 760 (1990) – wiring diagrams – sun roof

Year of productions:  1990

Sun roof

Volvo 760 – wiring diagram – sun roof

WARNING: Terminal and harness assignments for individual connectors will vary depending on vehicle equipment level, model, and market.