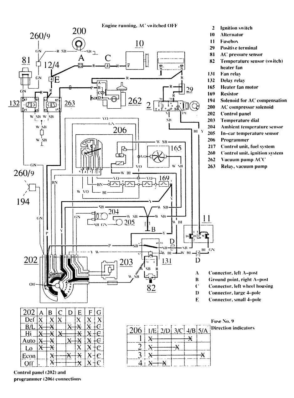
Volvo 740 (1989) – wiring diagrams – HVAC controls
Year of productions: 1989
HVAC controls

diagram – HVAC controls (part 1)

diagram – HVAC controls (part 2)
WARNING: Terminal and harness assignments for individual connectors will vary depending on vehicle equipment level, model, and market.
