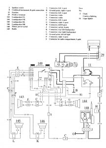
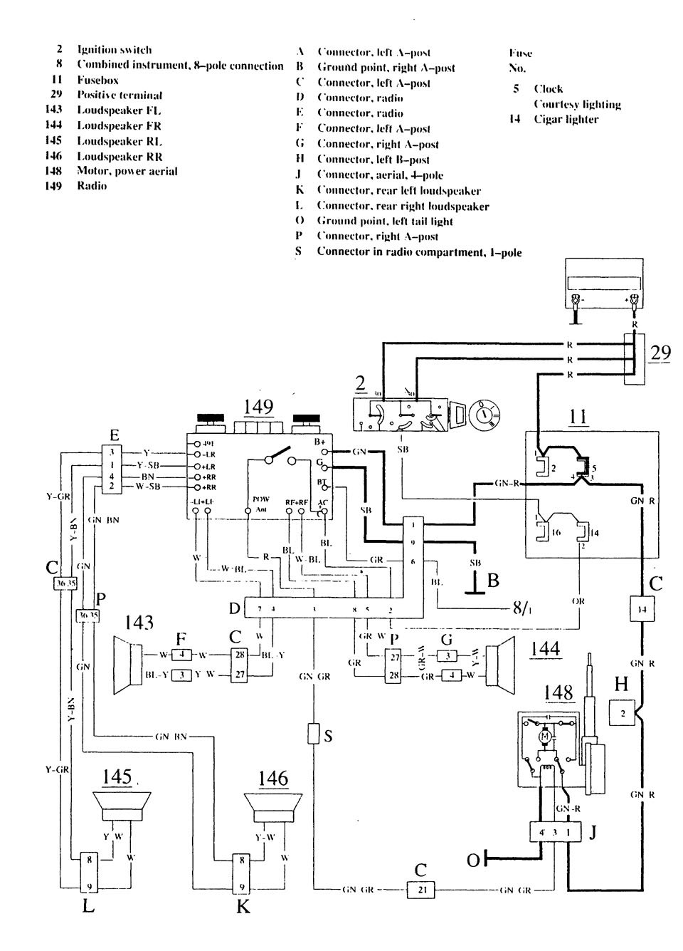
Volvo 740 (1989 – 1990) – wiring diagrams – audio
Year of productions: 1989, 1990
Audi

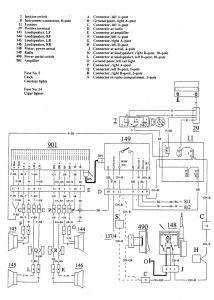
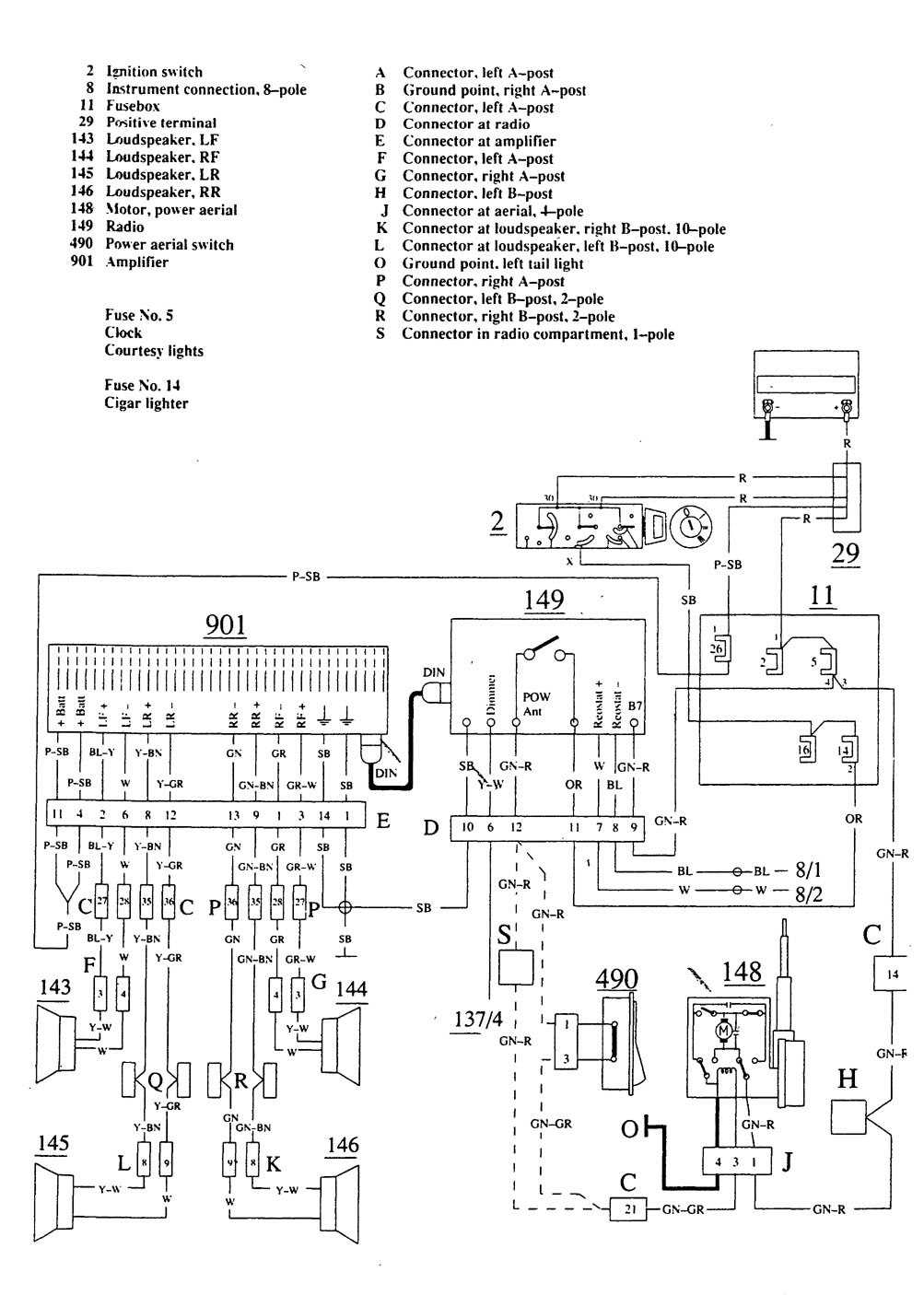
Volvo 740 – wiring diagram – audio (part 2)WARNING: Terminal and harness assignments for individual connectors will vary depending on vehicle equipment level, model, and market.

