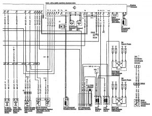
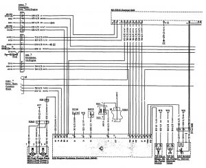
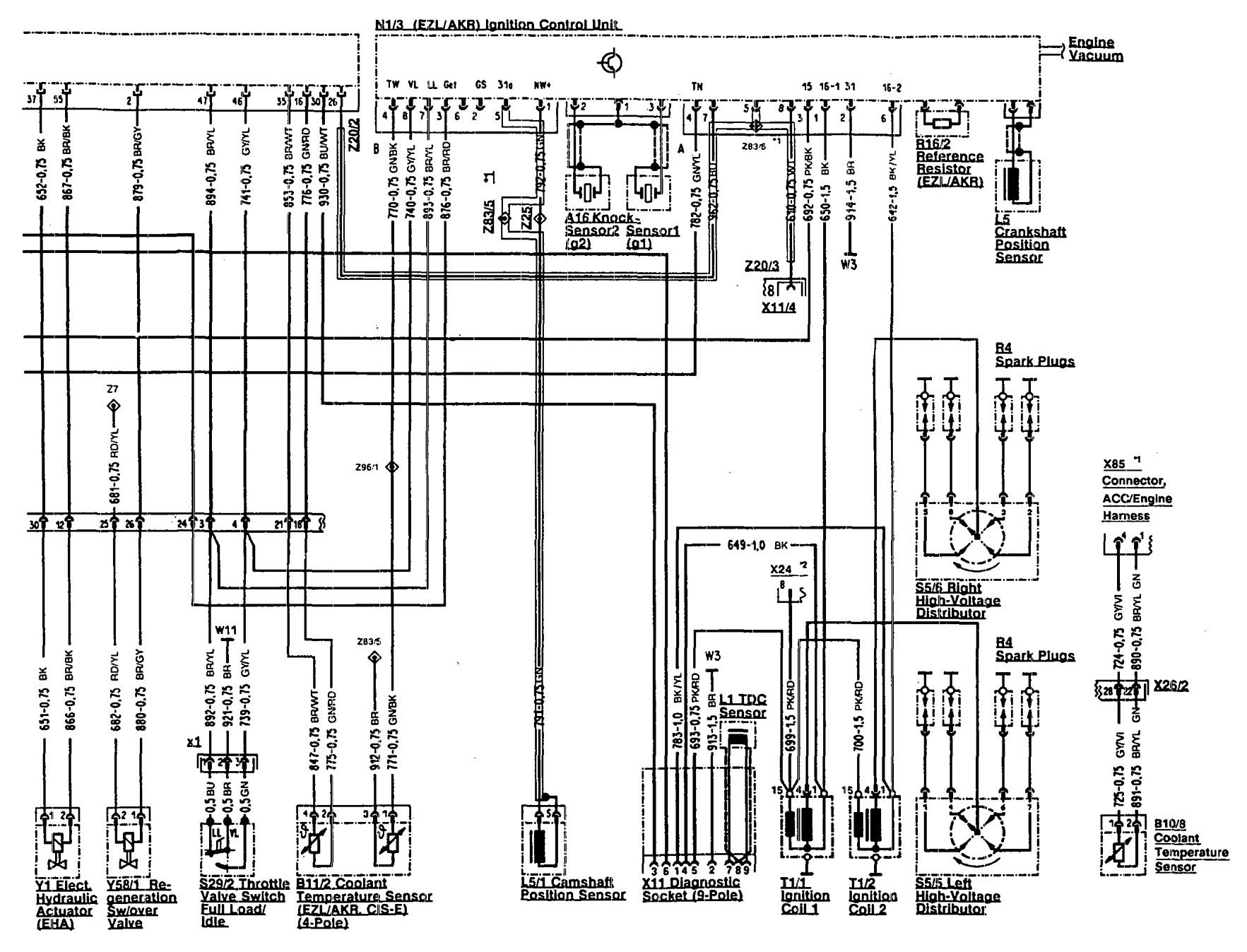
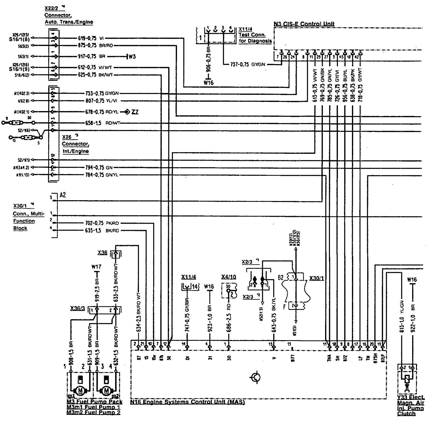
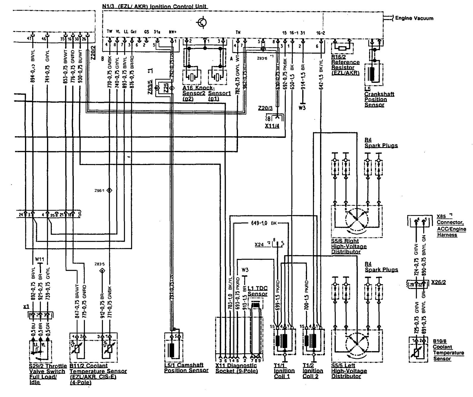
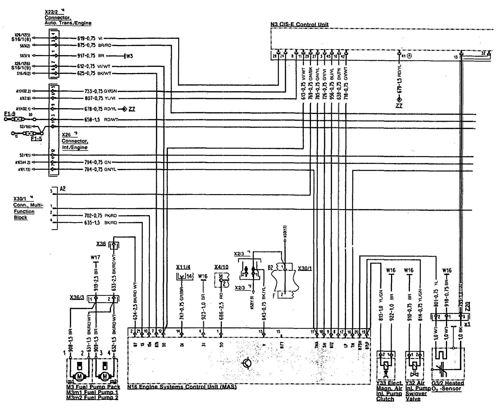
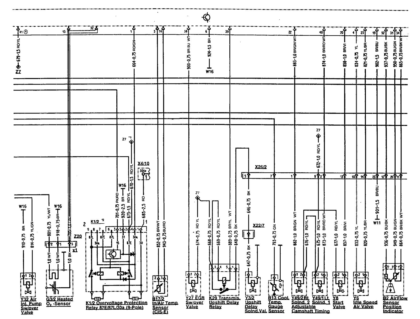
Mercedes-Benz 500SL (1990) – wiring diagrams – fuel controls
Year of productions: 1990
Fuel controls
Version 1




Version 2




WARNING: Terminal and harness assignments for individual connectors will vary depending on vehicle equipment level, model, and market.
