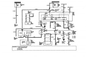
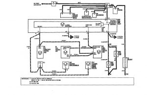
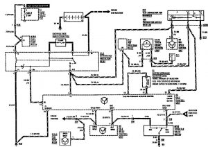
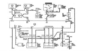
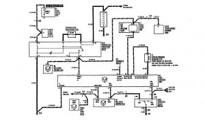
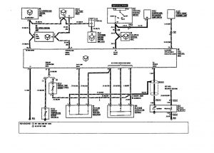
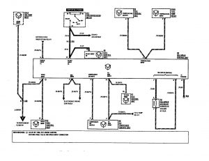
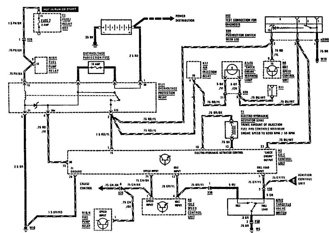
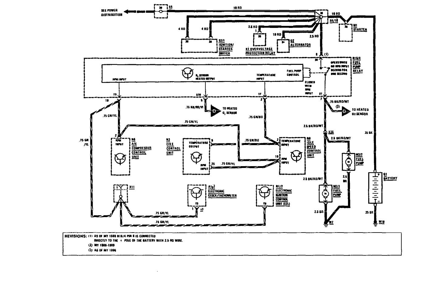
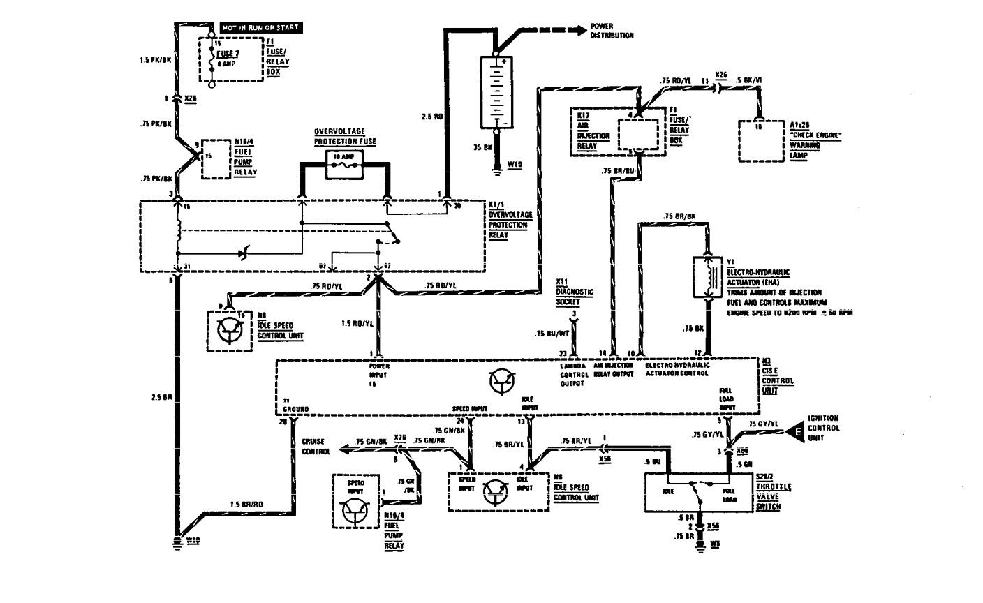
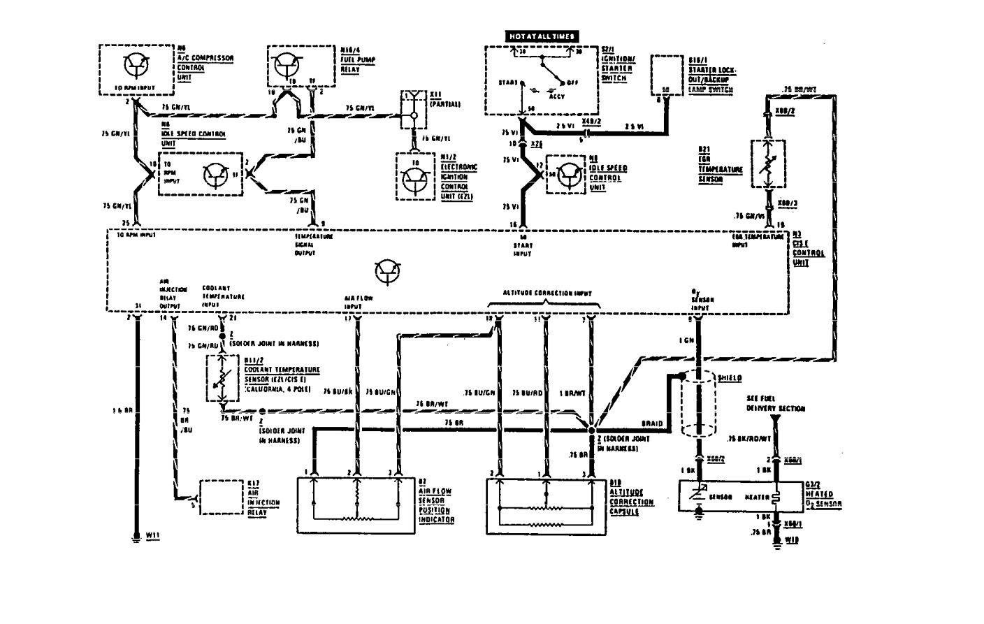
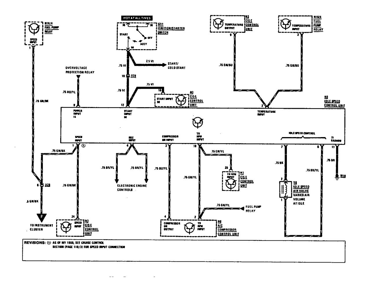
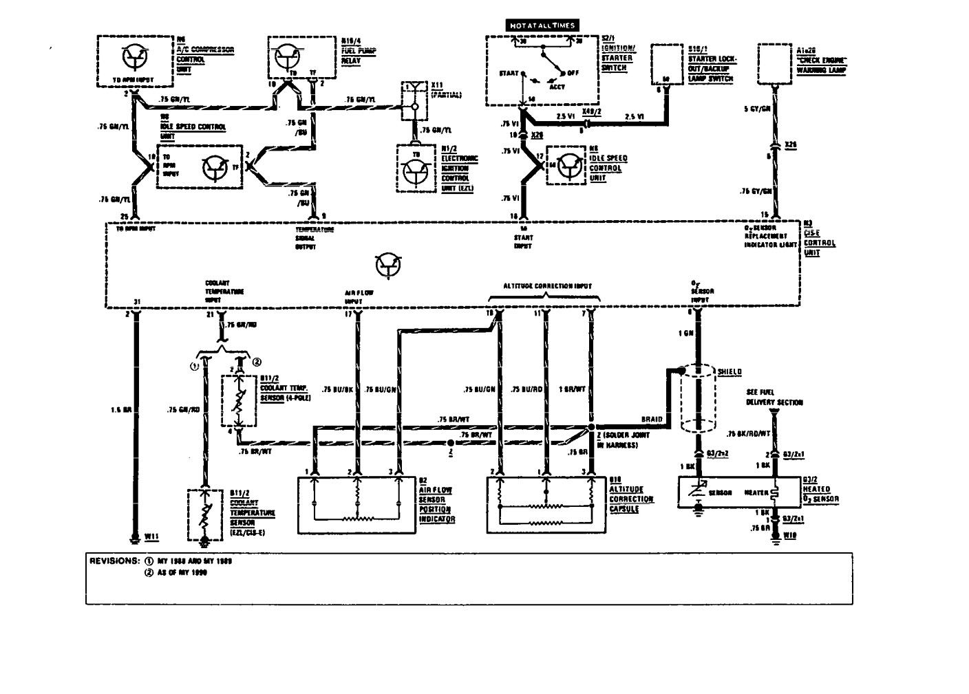
Mercedes-Benz 420SEL (1991) – wiring diagrams – fuel controls
Year of productions: 1990, 1991
Fuel controls
Version 1


Version 2


Version 3


Version 4

WARNING: Terminal and harness assignments for individual connectors will vary depending on vehicle equipment level, model, and market.
