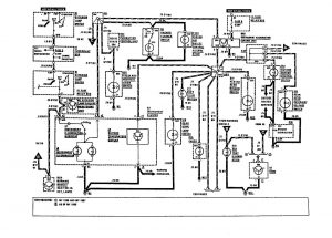
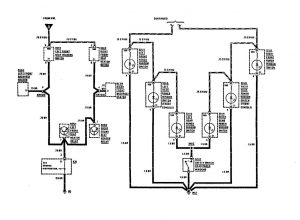
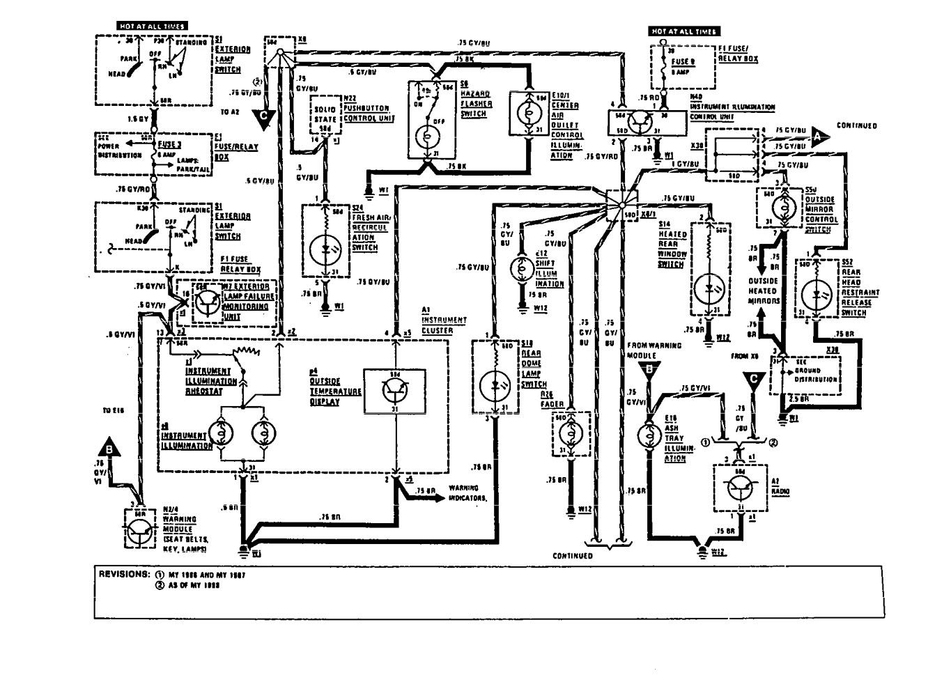
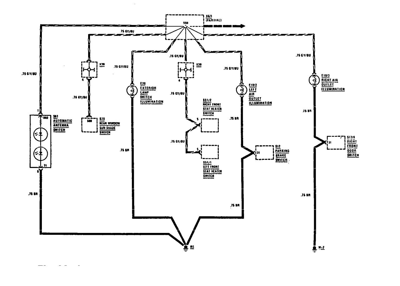
Mercedes-Benz 300TE (1991) – wiring diagrams – instrument panel lamps
Year of productions: 1991
Instrument panel lamps

Mercedes-Benz 300TE – wiring diagram – instrument panel lamps (part 1)

Mercedes-Benz 300TE – wiring diagram – instrument panel lamps (part 2)

Mercedes-Benz 300TE – wiring diagram – instrument panel lamps (part 3)
WARNING: Terminal and harness assignments for individual connectors will vary depending on vehicle equipment level, model, and market.
