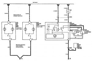
Mercedes-Benz 300TE (1990) – wiring diagrams – vanity mirror lamp
Year of productions: 1990
Vanity mirror lamp

WARNING: Terminal and harness assignments for individual connectors will vary depending on vehicle equipment level, model, and market.
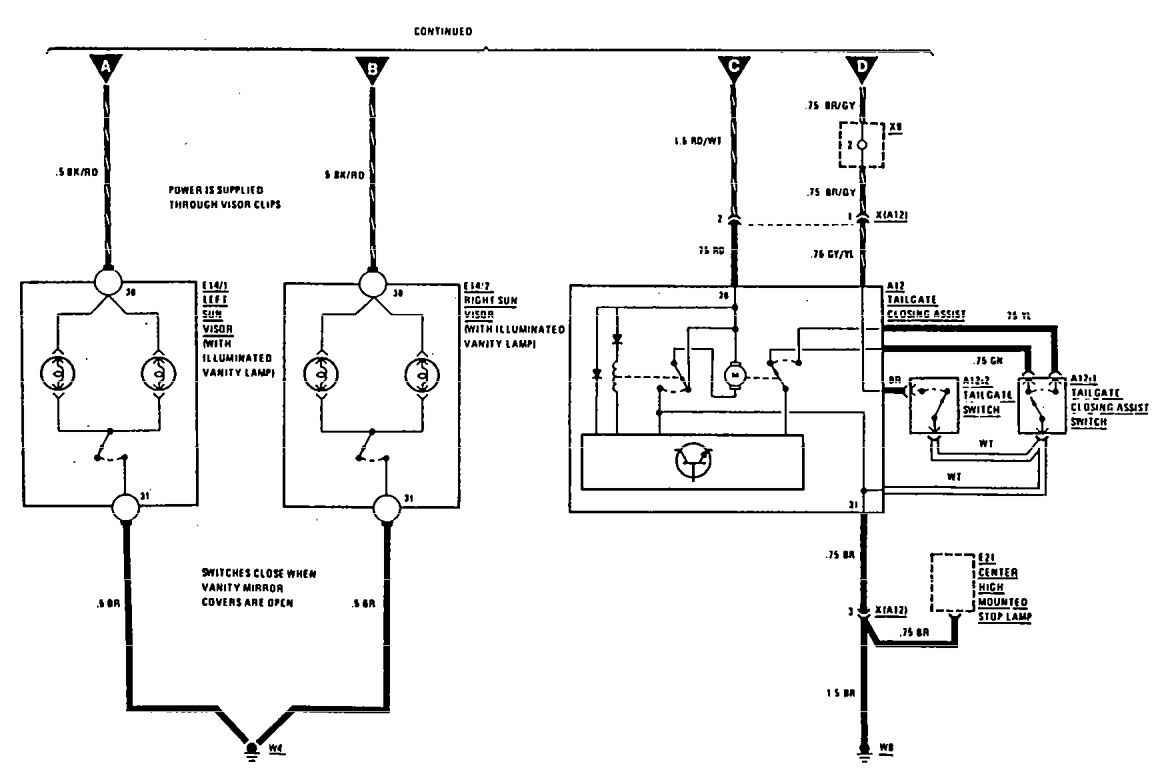
Year of productions: 1990

WARNING: Terminal and harness assignments for individual connectors will vary depending on vehicle equipment level, model, and market.
Copyright © 2026 | MH Magazine WordPress Theme by MH Themes