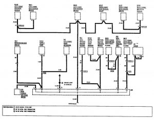
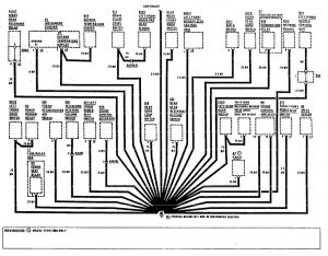
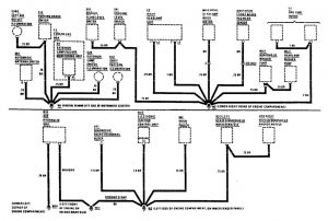
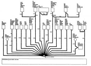
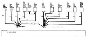
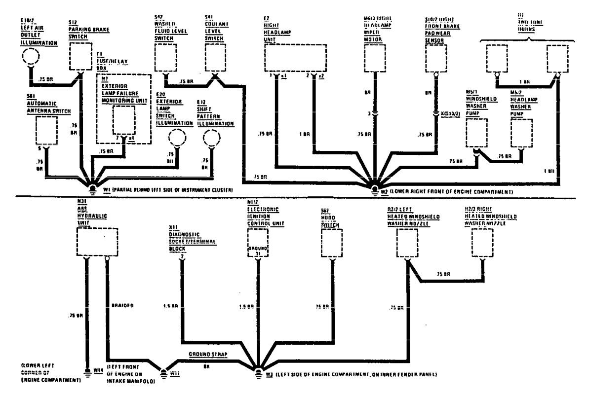
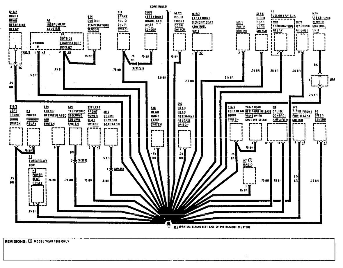
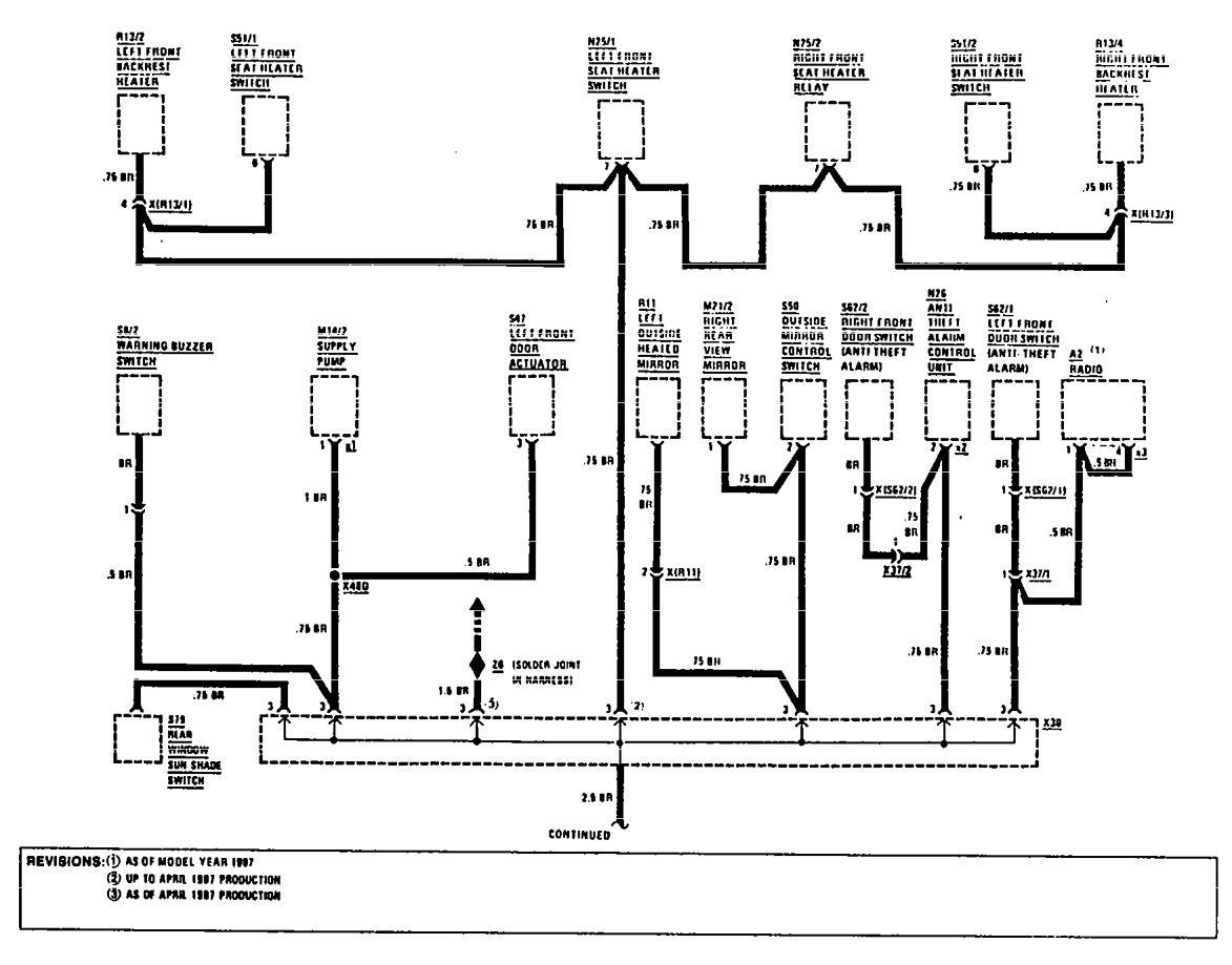
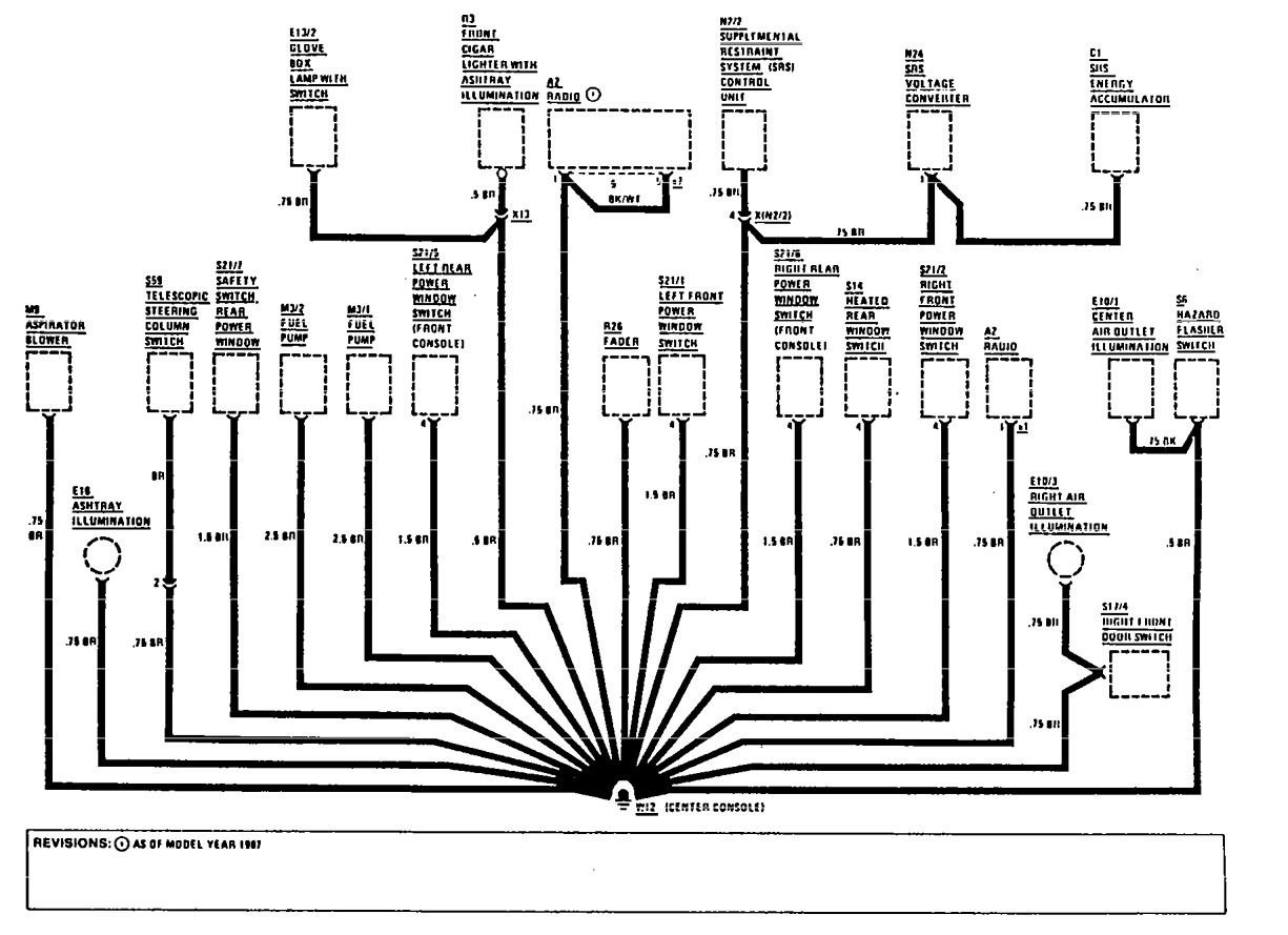
Mercedes-Benz 300TE (1990 – 1991) – wiring diagrams – ground distribution
Year of productions: 1990, 1991
Ground distribution
Version 1





Version 2

WARNING: Terminal and harness assignments for individual connectors will vary depending on vehicle equipment level, model, and market.
