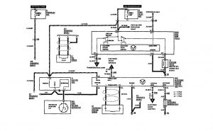
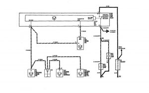
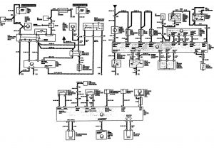
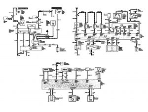
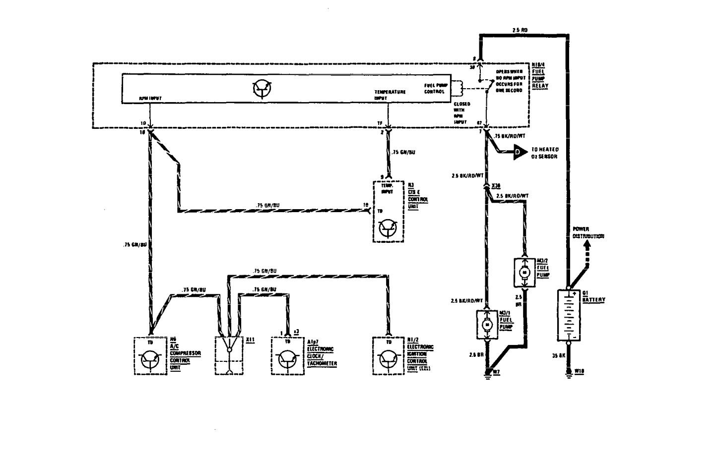
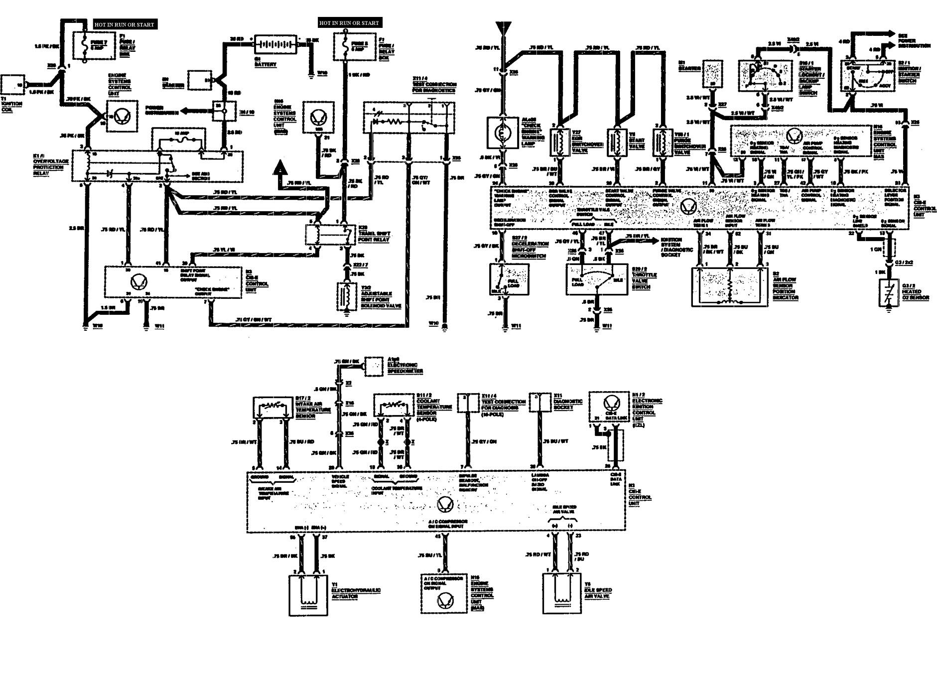
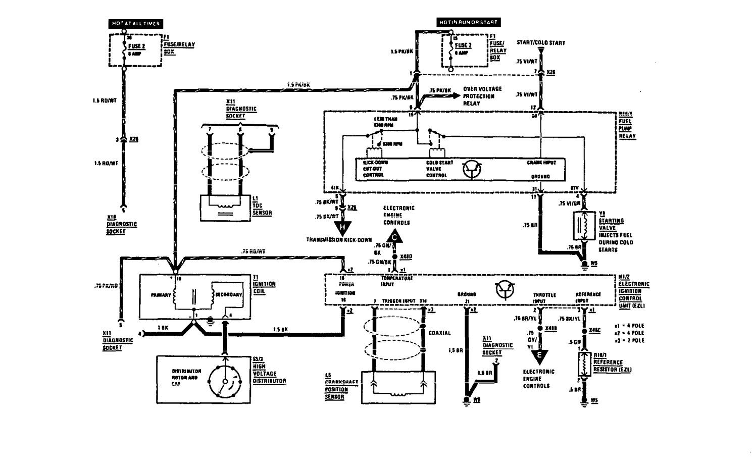
Mercedes-Benz 300SEL (1991) – wiring diagrams – fuel controls
Year of productions: 1991
Fuel controls
Version 1


Version 2

Version 3

WARNING: Terminal and harness assignments for individual connectors will vary depending on vehicle equipment level, model, and market.
