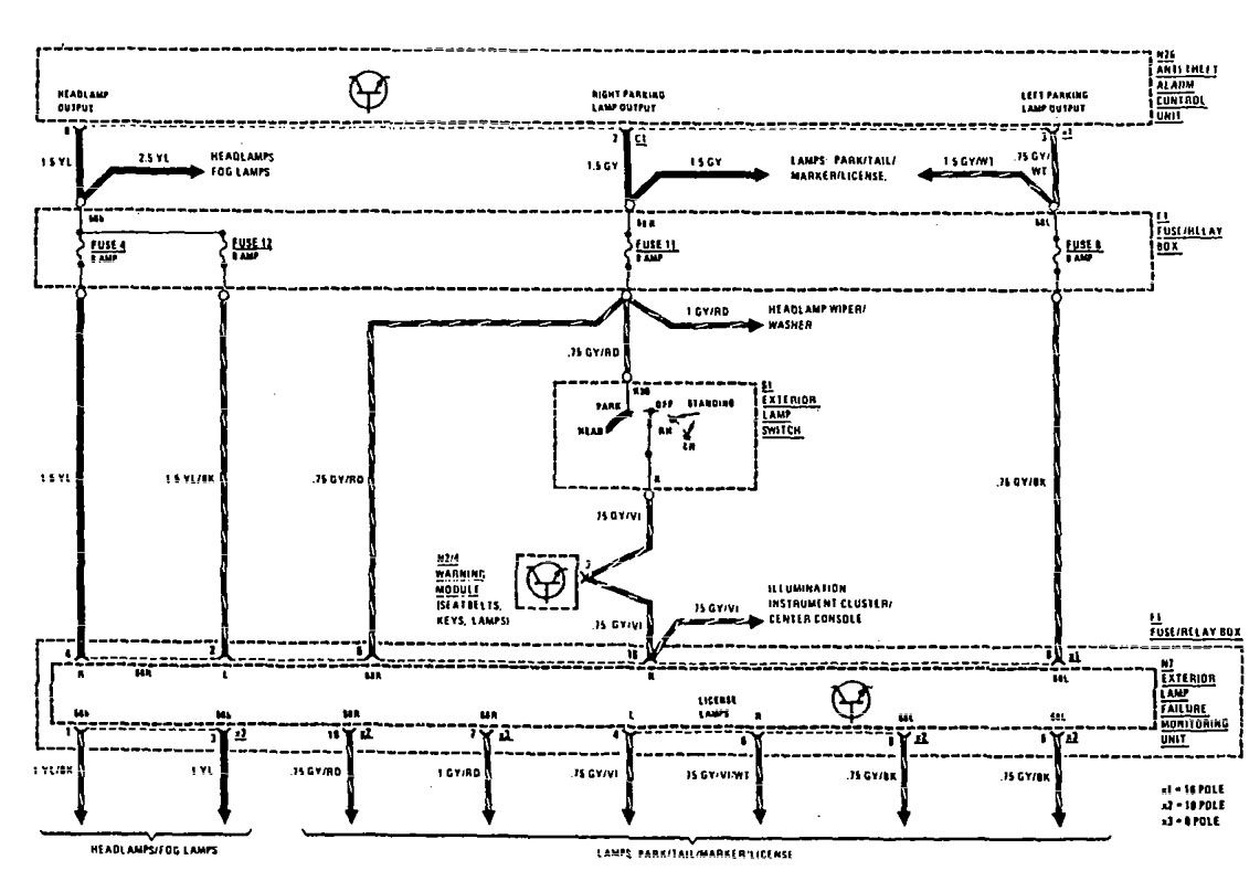
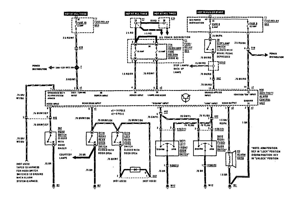
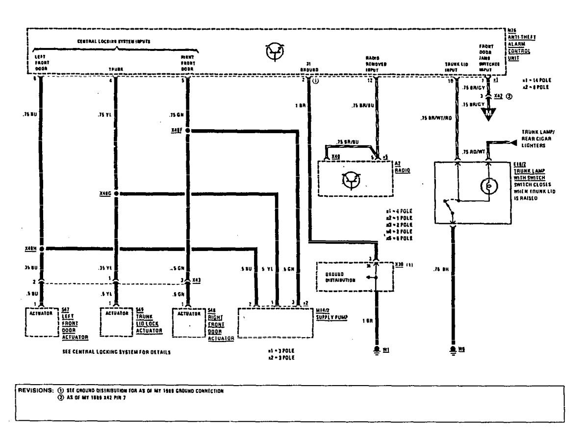
Mercedes-Benz 300SEL (1990 – 1991) – wiring diagrams – security/anti-theft
Year of productions: 1990, 1991
Security/anti-theft



WARNING: Terminal and harness assignments for individual connectors will vary depending on vehicle equipment level, model, and market.
