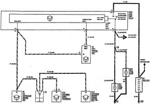
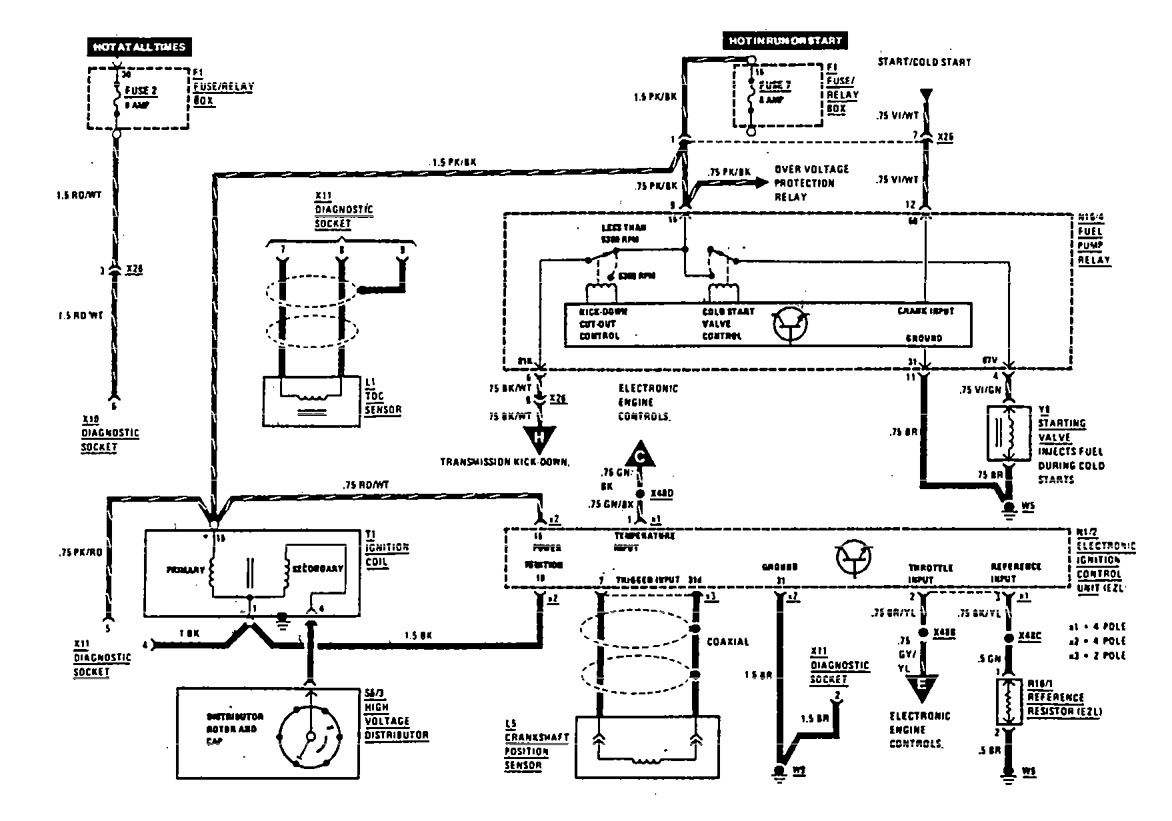
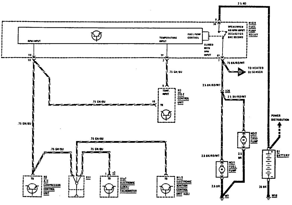
Mercedes-Benz 300SE (1990) – wiring diagrams – diagnostic socket
Year of productions: 1990
Diagnostic socket


WARNING: Terminal and harness assignments for individual connectors will vary depending on vehicle equipment level, model, and market.
Year of productions: 1990


WARNING: Terminal and harness assignments for individual connectors will vary depending on vehicle equipment level, model, and market.
Copyright © 2026 | MH Magazine WordPress Theme by MH Themes