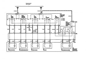
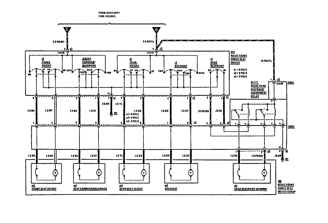
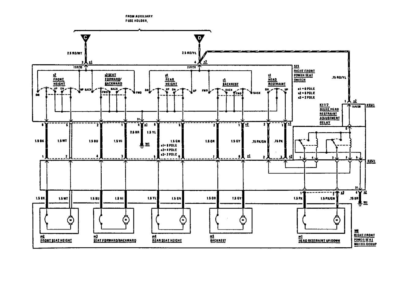
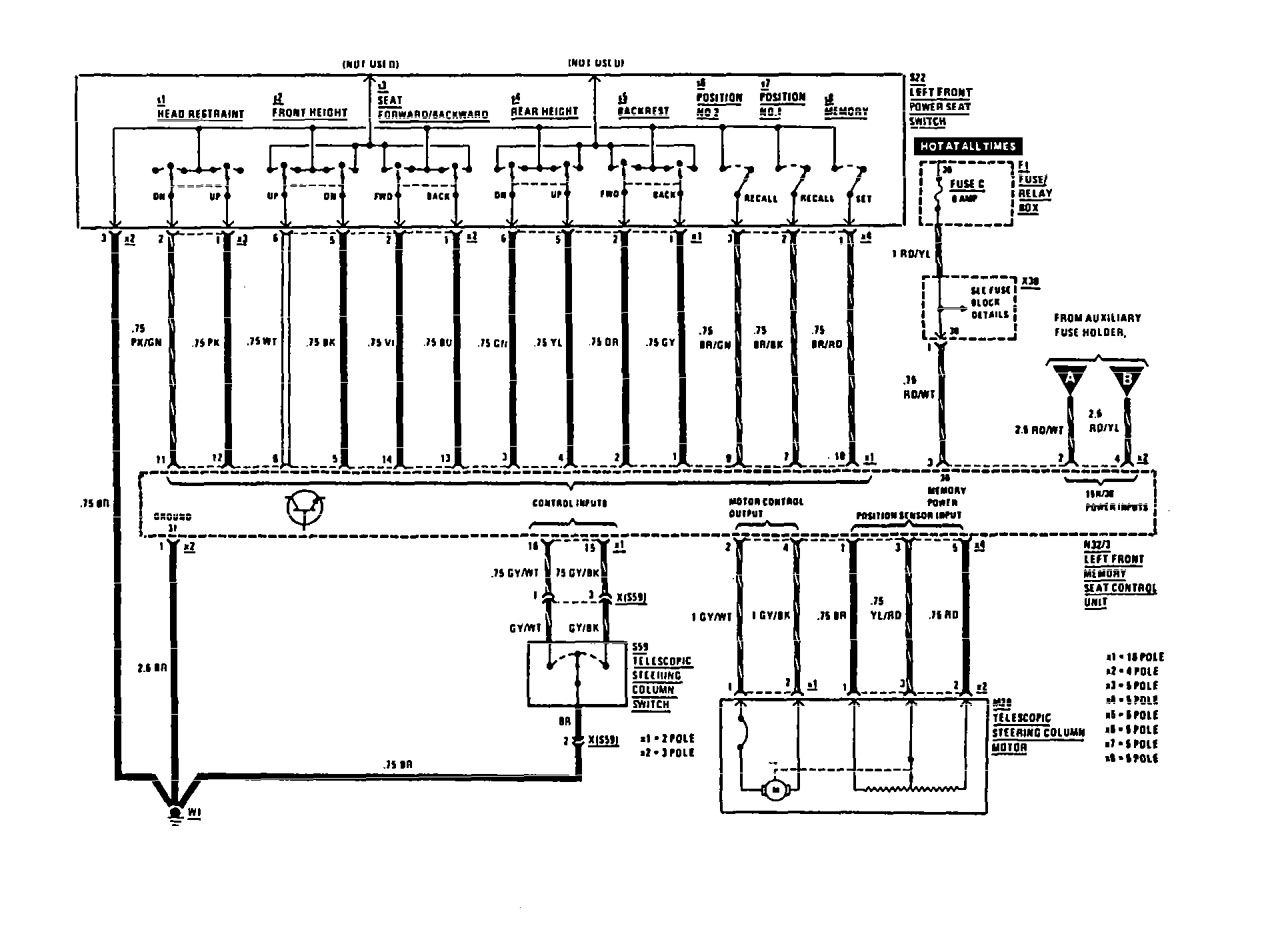
Mercedes-Benz 300CE (1991) – wiring diagrams – power seat
Year of productions: 1991
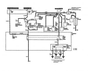
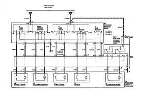
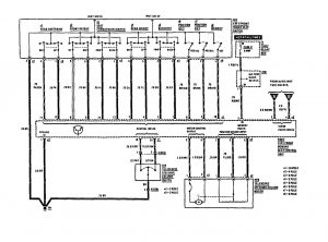
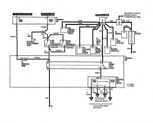
Power seat
Version 1




Version 2


Version 3

WARNING: Terminal and harness assignments for individual connectors will vary depending on vehicle equipment level, model, and market.
