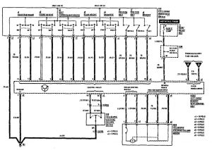
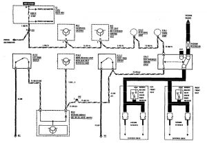
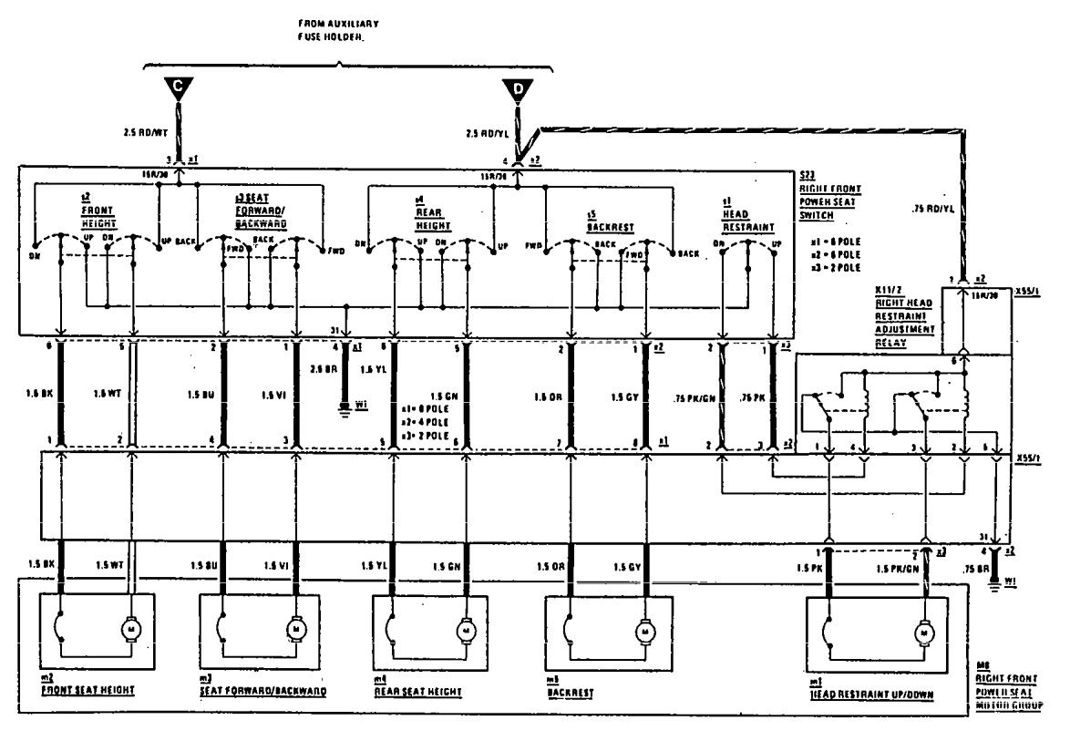
Mercedes-Benz 300CE (1990) – wiring diagrams – power seat
Year of productions: 1990
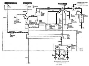
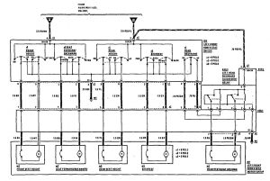
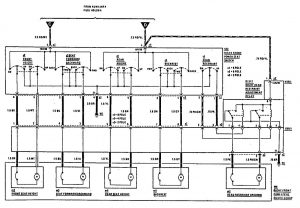
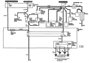
Power seat
Version 1



Version 2



Version 3

WARNING: Terminal and harness assignments for individual connectors will vary depending on vehicle equipment level, model, and market.
