GMC Sierra 1500 (1995) – wiring diagrams – trailer towing
Year of productions: 1995
Trailer towing

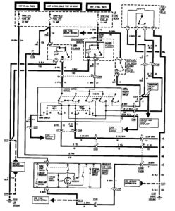
GMC Sierra 1500 – wiring diagrams – trailer towing (part 1)

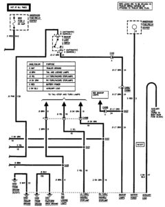
GMC Sierra 1500 – wiring diagrams – trailer towing (part 2)
WARNING: Terminal and harness assignments for individual connectors will vary depending on vehicle equipment level, model, and market.
