GMC Sierra 1500 (1995) – wiring diagrams – power lumbar
Year of productions: 1995
Power lumbar
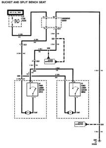
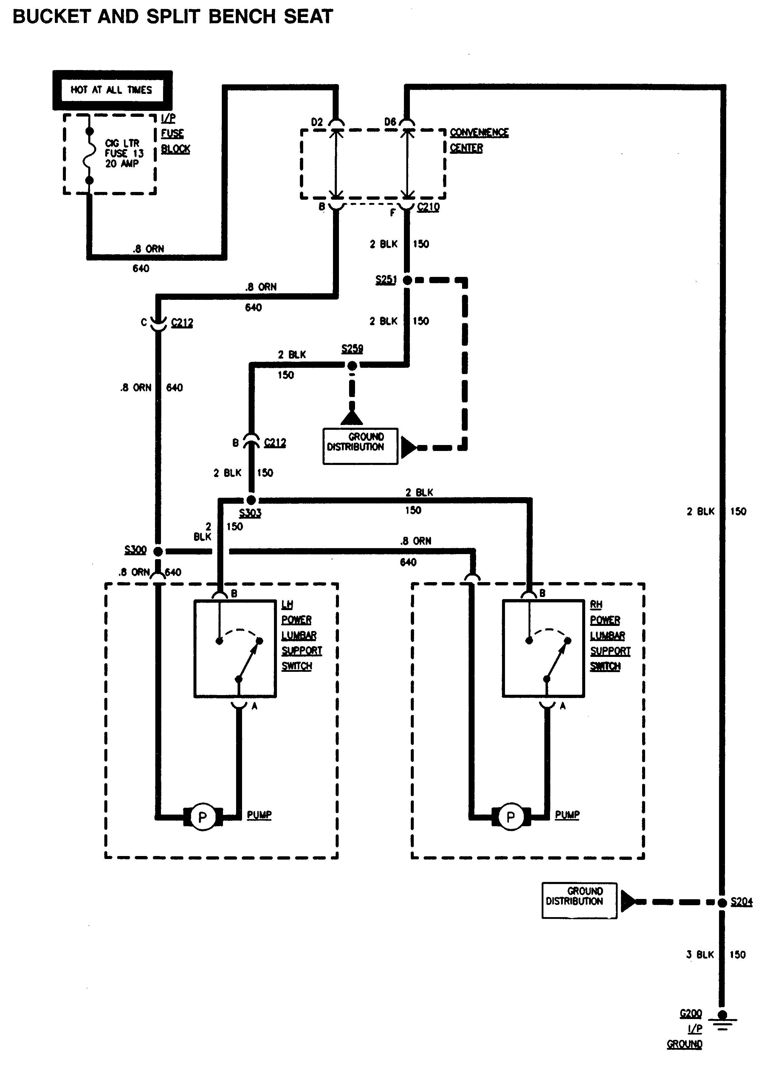
Bucket and split bench seat

GMC Sierra 1500 – wiring diagrams – power lumbar (bucket and split bench seat)
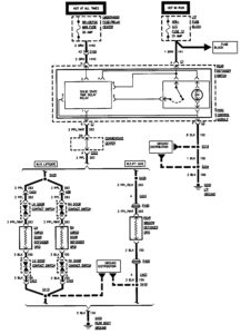
Bench seat

GMC Sierra 1500 – wiring diagrams – power lumbar (bench seat)
WARNING: Terminal and harness assignments for individual connectors will vary depending on vehicle equipment level, model, and market.
