GMC Sierra 1500 (1995) – wiring diagrams – power locks
Year of productions: 1995
Power locks
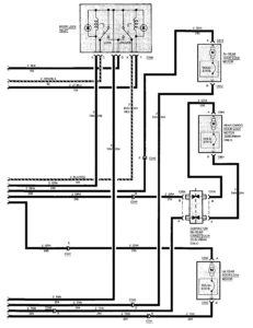
Pickup and utility

GMC Sierra 1500 – wiring diagrams – power locks (pickup and utility)
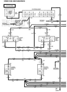
Crew cab and suburban

GMC Sierra 1500 – wiring diagrams – power locks (crew cab and suburban) – part 1

WARNING: Terminal and harness assignments for individual connectors will vary depending on vehicle equipment level, model, and market.
