GMC Sierra 1500 (1995) – wiring diagrams – defogger
Year of productions: 1995
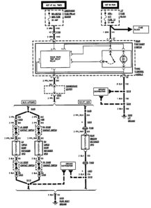
Defogger

WARNING: Terminal and harness assignments for individual connectors will vary depending on vehicle equipment level, model, and market.
Copyright © 2026 | MH Magazine WordPress Theme by MH Themes